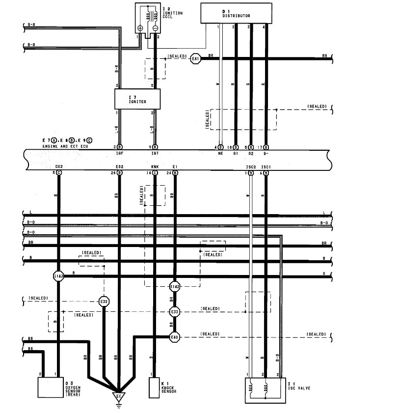
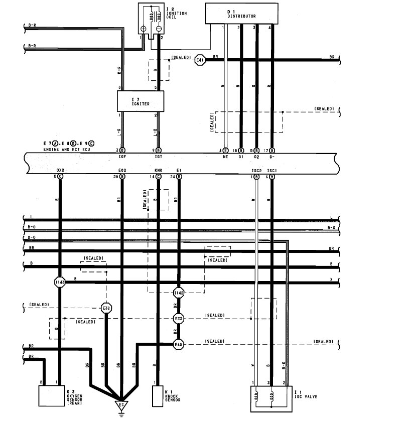
I took off the Idle Speed Control, cleaned it, electrically tested it in both directions, and it worked.
I put it back in the van and when I put 12-volts to the center (Battery +) pin and grounded the RSO pin (pin that open the valve), it idles faster when cold like it should.
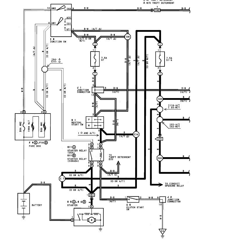
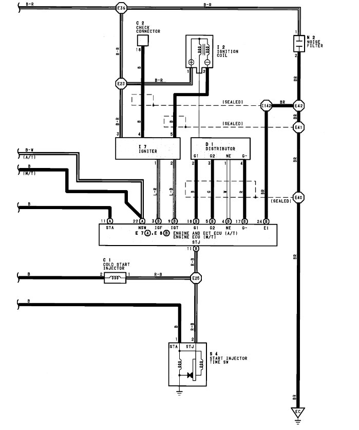
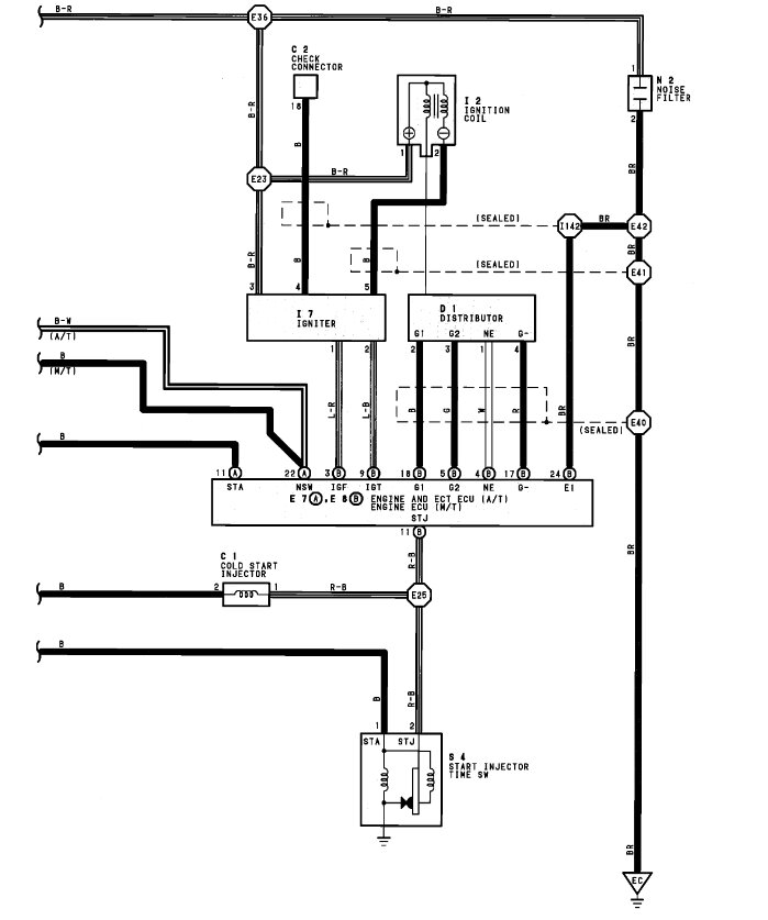
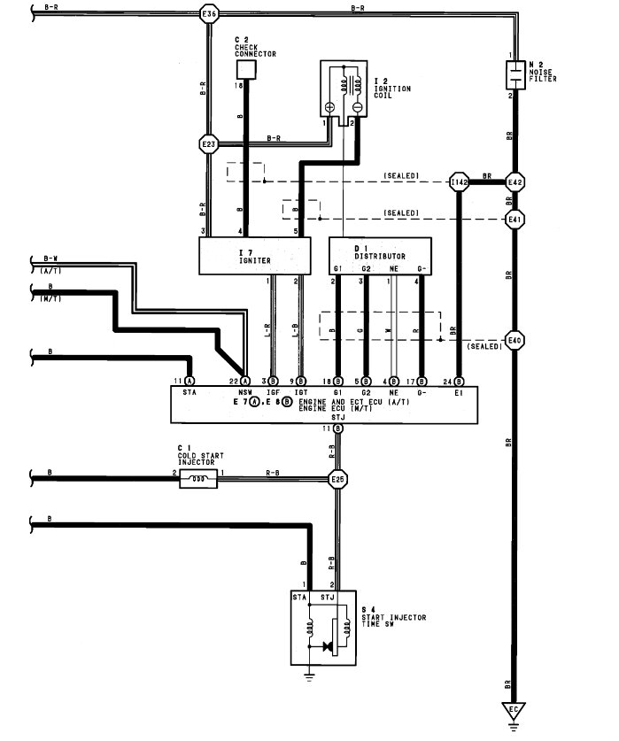
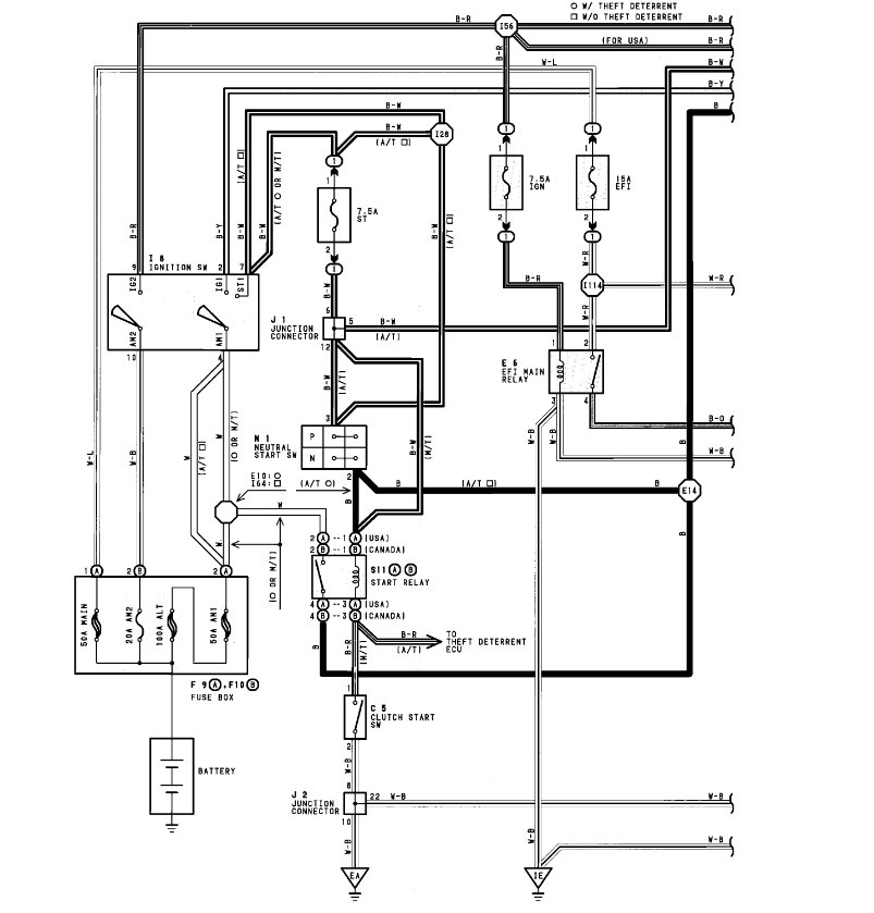
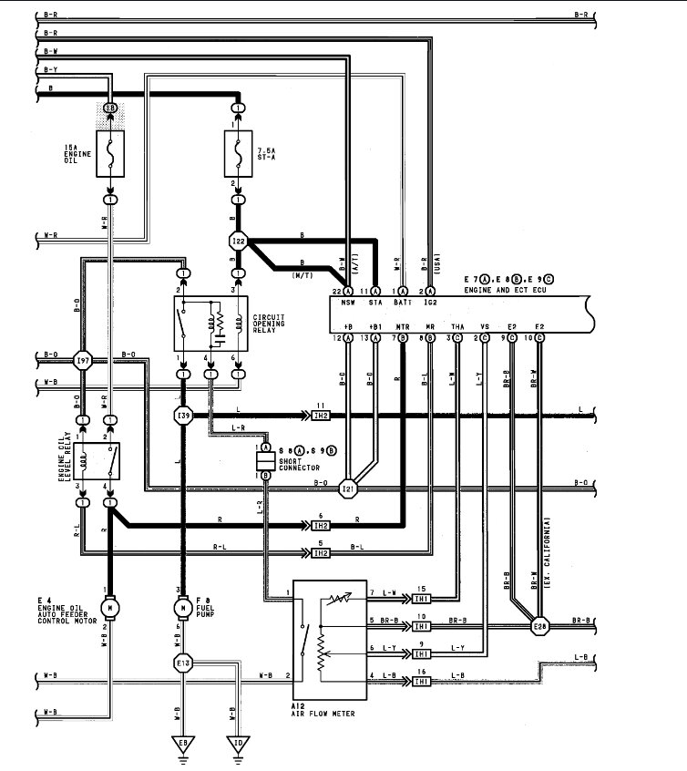
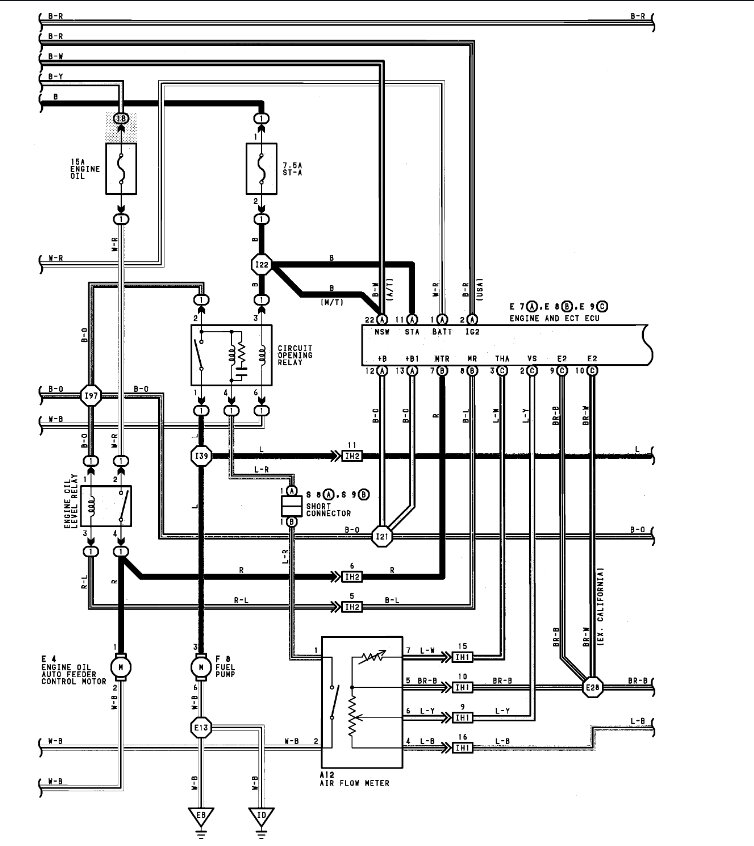
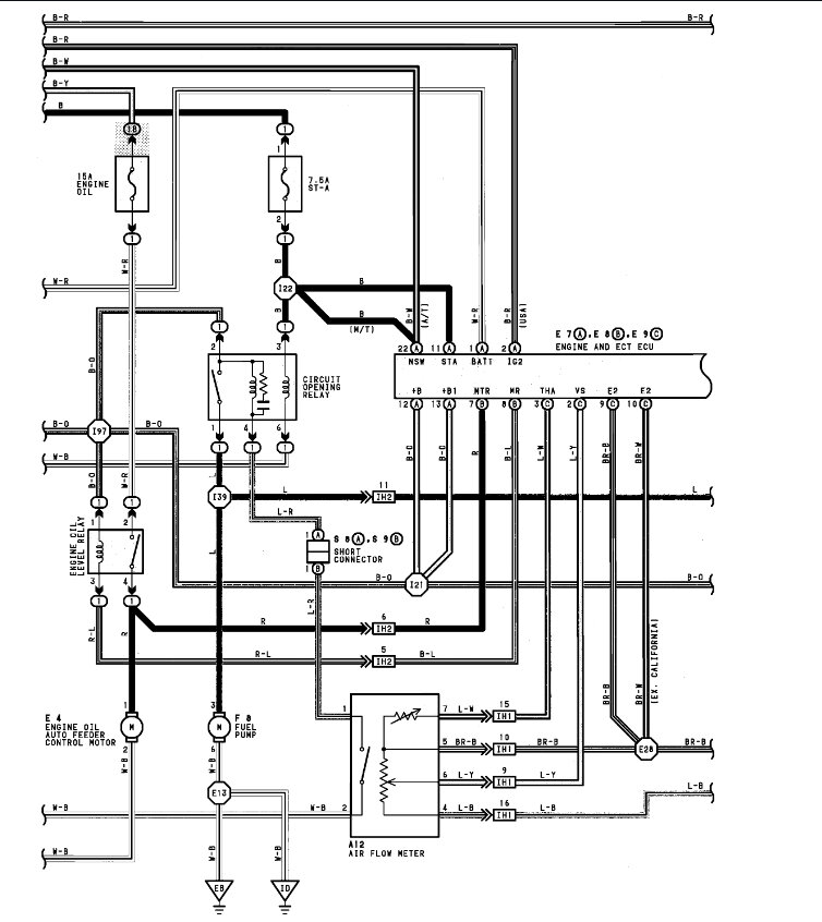
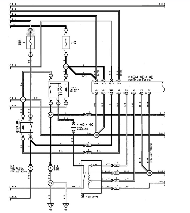
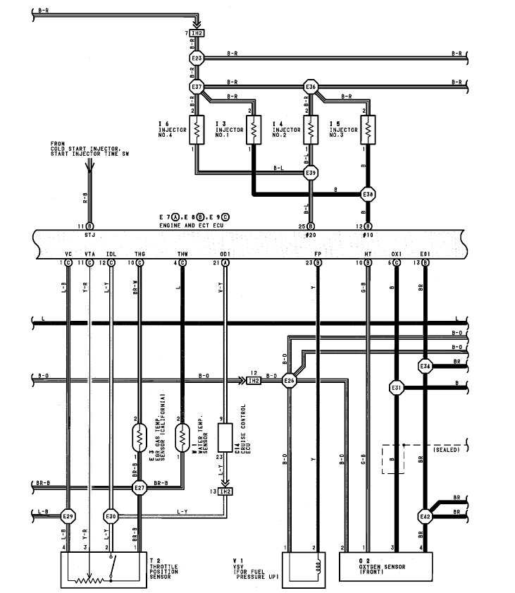
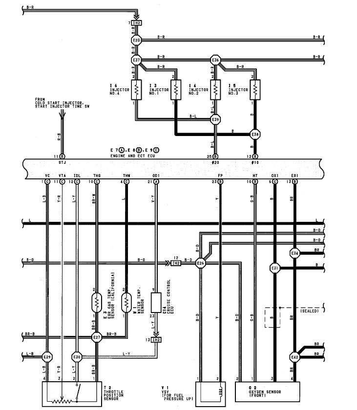
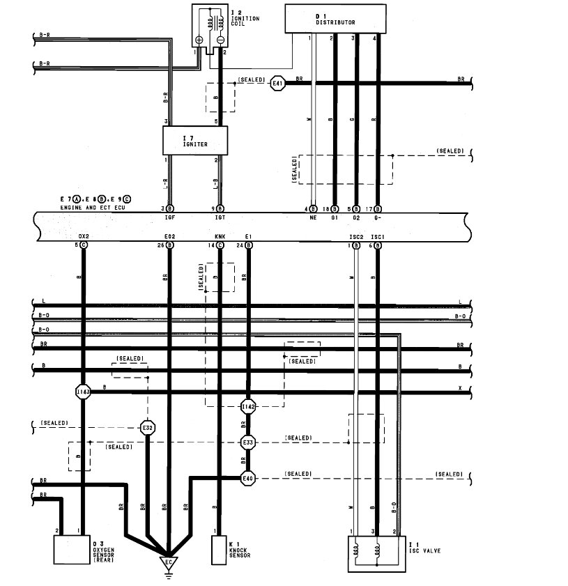
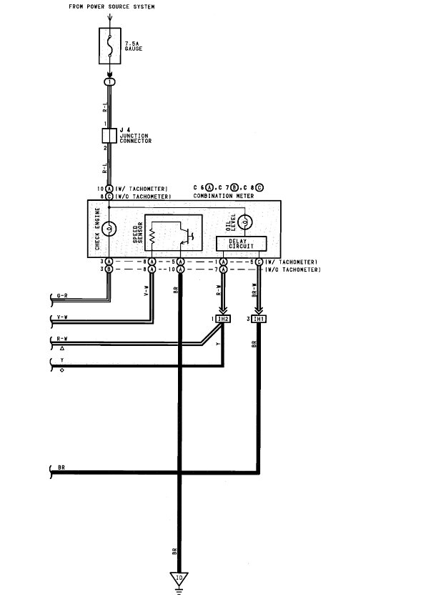
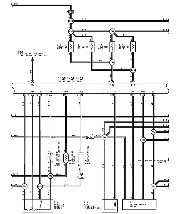
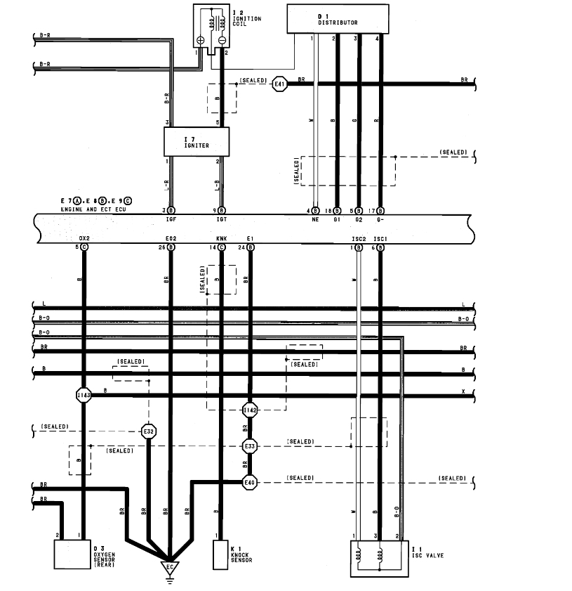
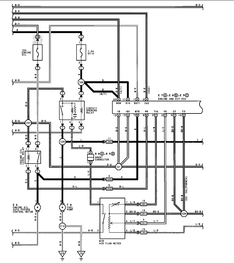
I tested the RSO pin on the connection coming from the computer and it only shows 9volts intermittently. I pulled the plug off the ECM, and it tested good for continuity.
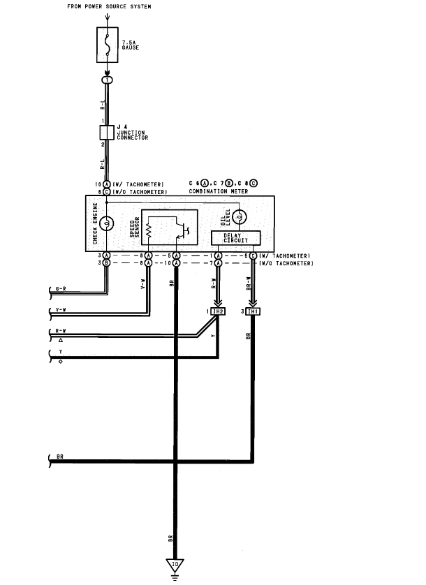
I had an old ECM from my last Previa and swapped it in to retest the RSO voltage and got the same reading, which sounds like it should be in the 14 Volt range. I say this since the schematic states it should be in the 8–14-volt range, as well as the RSC (pin for closing the valve) showing 12 Volts, and it sounds like a duty cycle connection. To overcome the 12volts from the RSC to make sure it opens, I’m guessing it needs to be significantly more than 12volts.
Monday, November 7th, 2022 AT 7:53 PM












