Sunday, May 27th, 2007 AT 10:20 PM
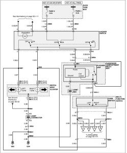
Hyndai Accent 1998, 132,000 kms. The turn signals (both left and right) were working fine but started to fail. They no longer work at all but the emergency lights are working ok. Is it a problem with the turn signal flasher and if so where is it located in my car?


