Horn Honking on its own?

Tiny
SENGA
  • MEMBER
  • 2007 DODGE CALIBER
  • 1.8L
  • 4 CYL
  • 2WD
  • MANUAL
  • 85,000 MILES
I want to ask why the horn of my car keeps honking by itself. Now I reach the level of keep disconnecting battery every time I park my car.
Thursday, February 20th, 2025 AT 12:39 AM

1 Reply

Tiny
BORIS K
  • MECHANIC
  • 836 POSTS
Hello,

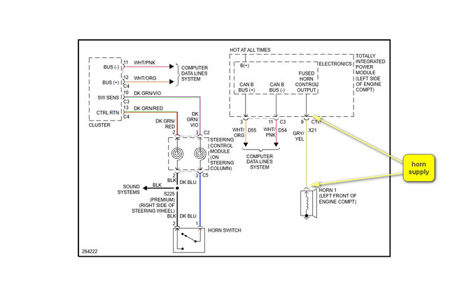
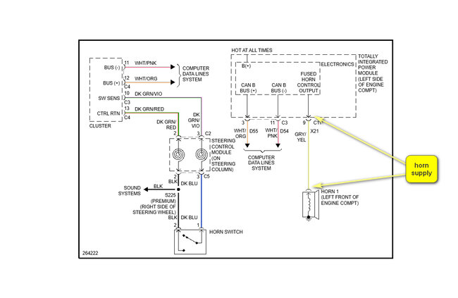
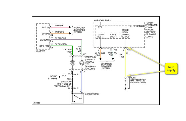
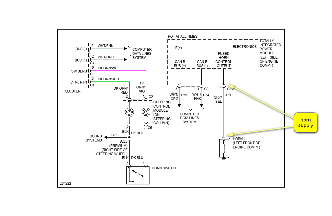
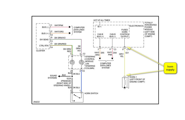
Looking at the wiring diagram, attached below, the horn is supplied by the TIPM, Totally Integrated Power Module. It sounds like either there is a problem in this module, or the grey/yellow wire is shorting to voltage. As the horn is working there is no problem with the fused supply or the horn.

The horn activation is as follows, with ignition on:
Press the horn switch, circuit is closed and tells the instrument cluster that horn needs to be activated. The instrument cluster then sends a signal via the Data lines to the TIPM which in turn sends a voltage down the grey/yellow wire to the horn.

Output at the TIPM is at the green 22 pin connector C11, see picture 2 below.

How to test a wire:
https://www.2carpros.com/articles/how-to-check-wiring

Cheers, Boris
Was this
answer
helpful?
Yes
No
Thursday, February 20th, 2025 AT 8:46 AM

Please login or register to post a reply.