Wednesday, April 3rd, 2019 AT 3:59 PM
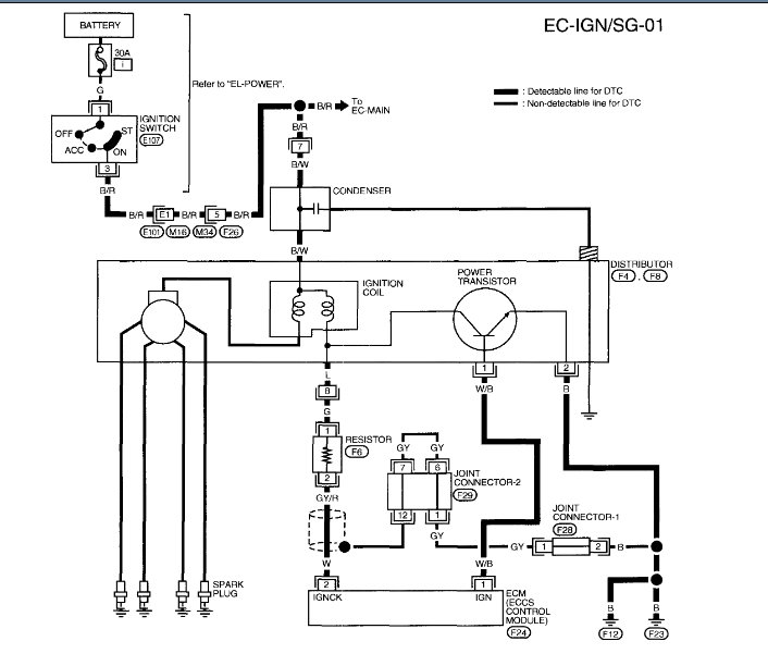
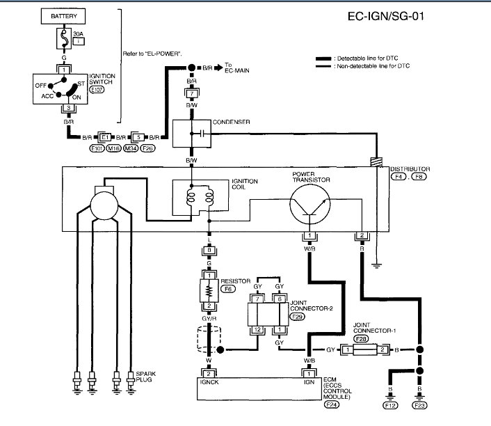
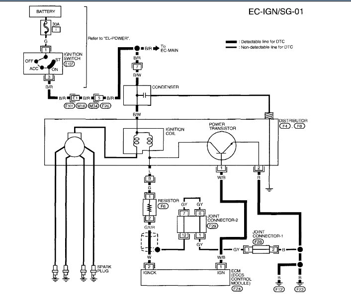
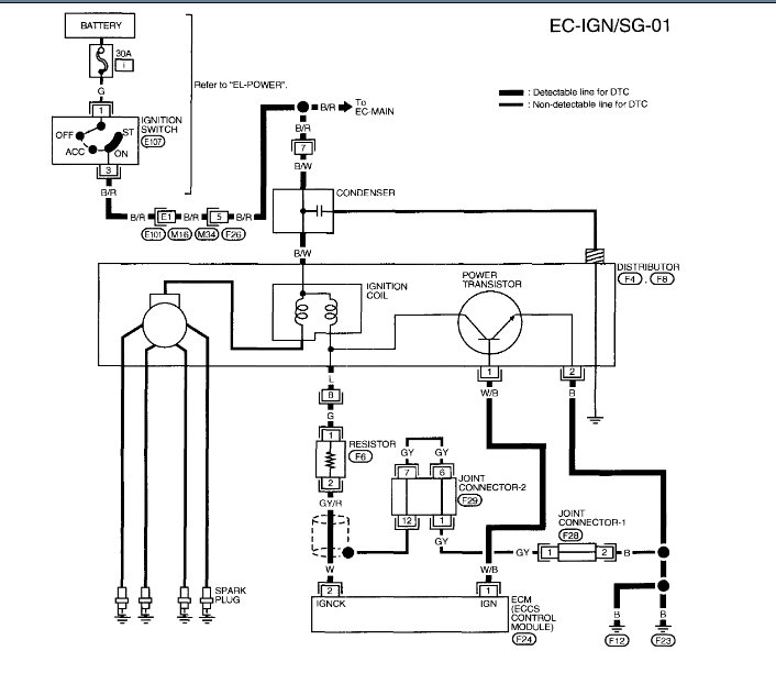
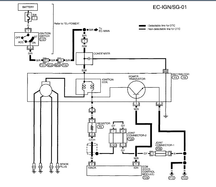
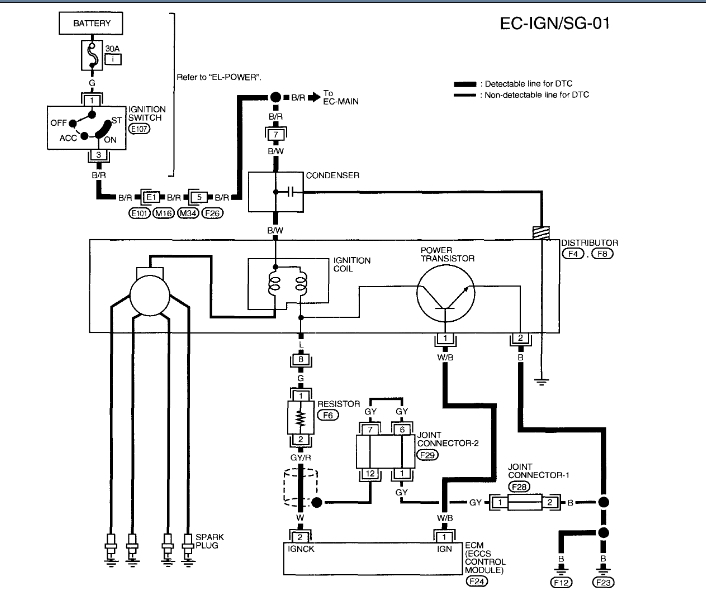
I have the car listed above GXE model. I keep getting the code P1320 and cannot seem to find the problem. I cannot seem to find the ignition condenser. Would anyone be able to help me please? Thank you :)

























