Sunday, June 9th, 2019 AT 9:29 AM
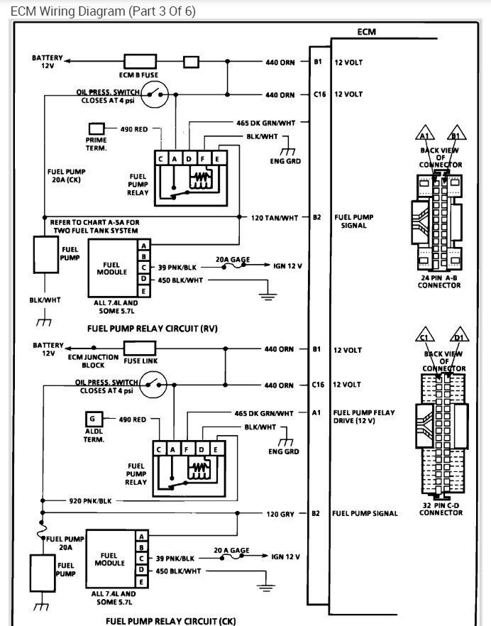
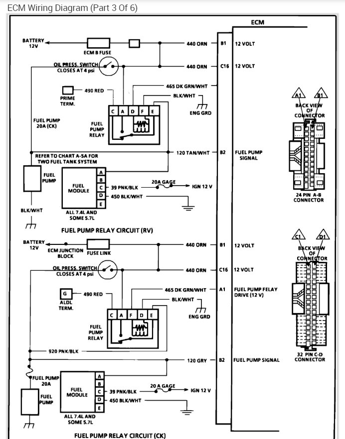
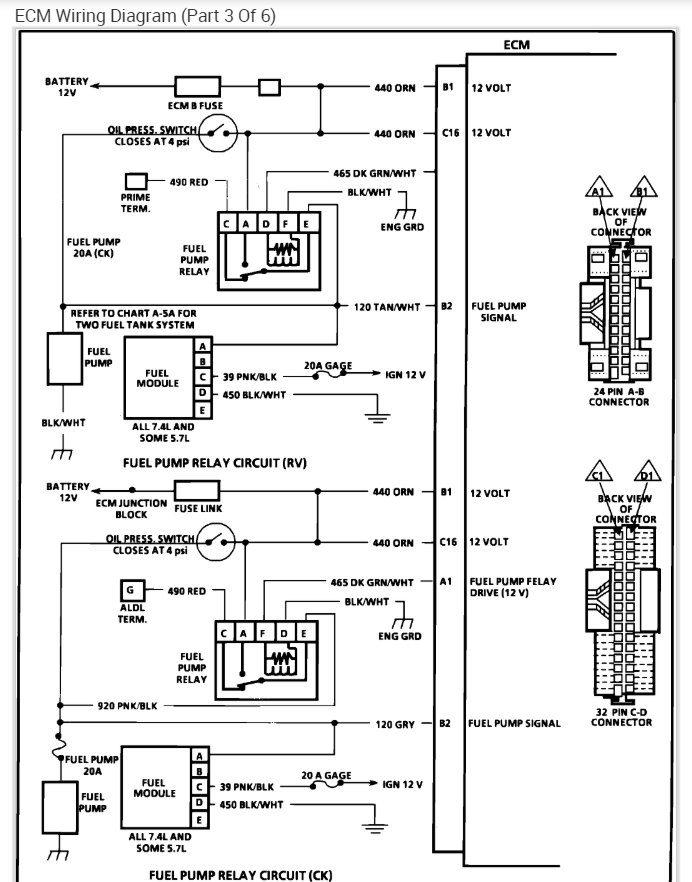
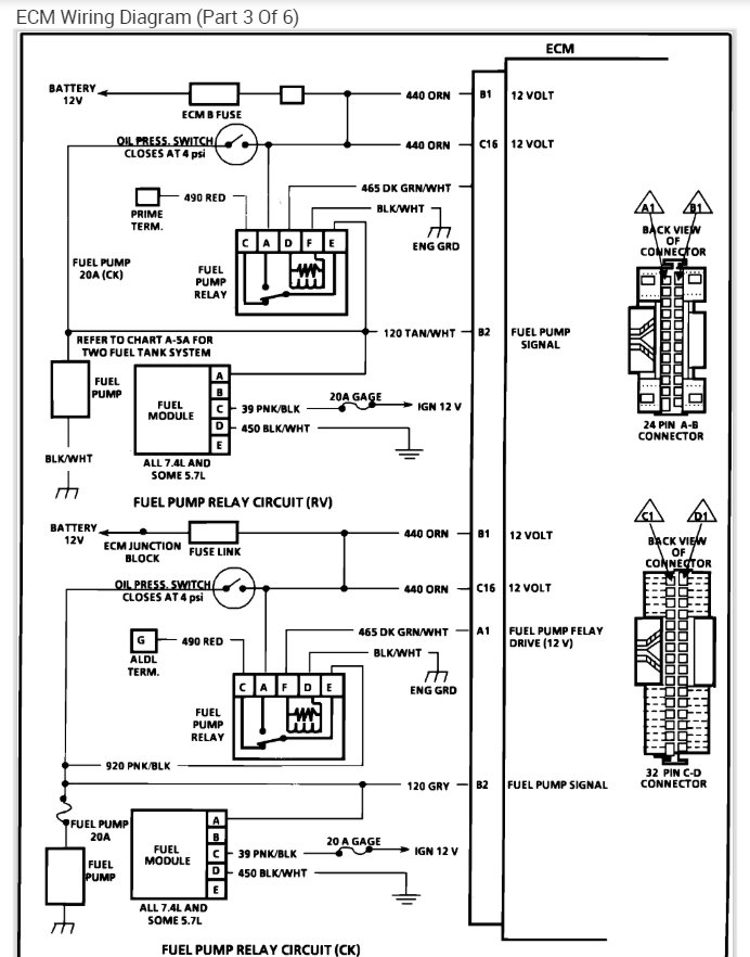
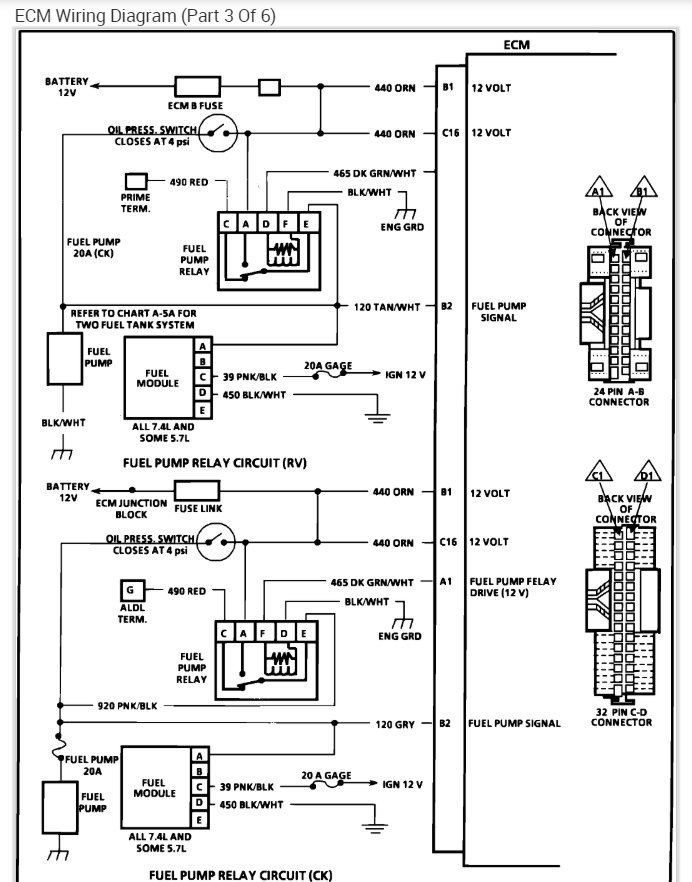
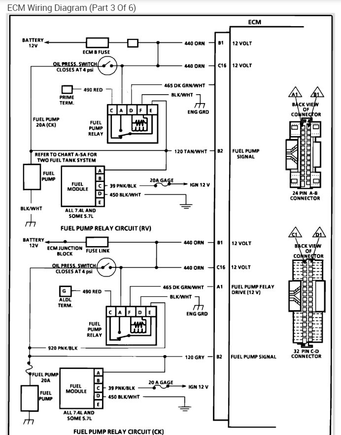
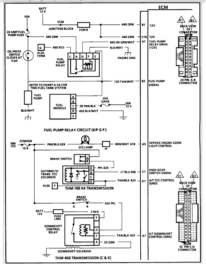
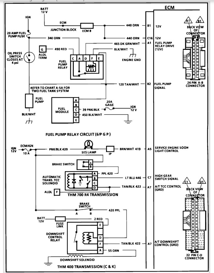
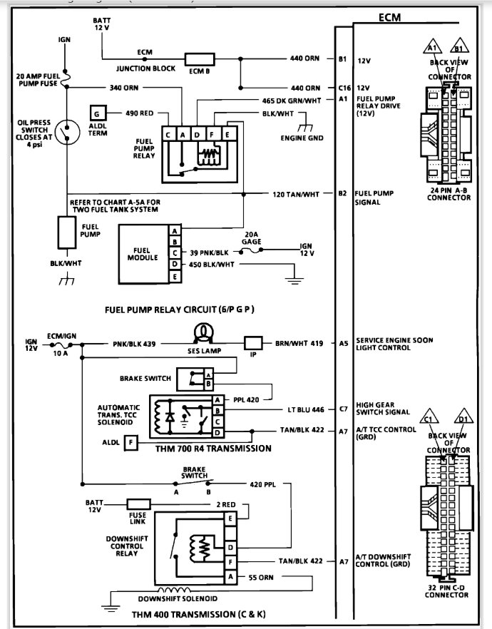
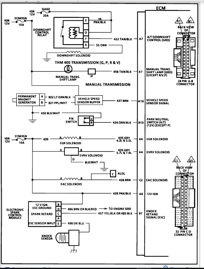
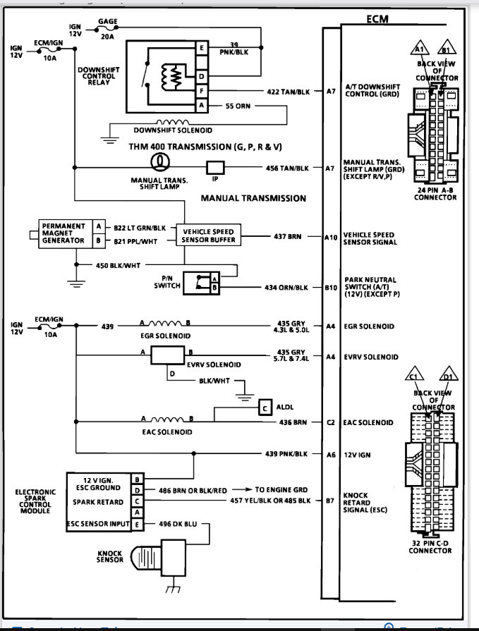
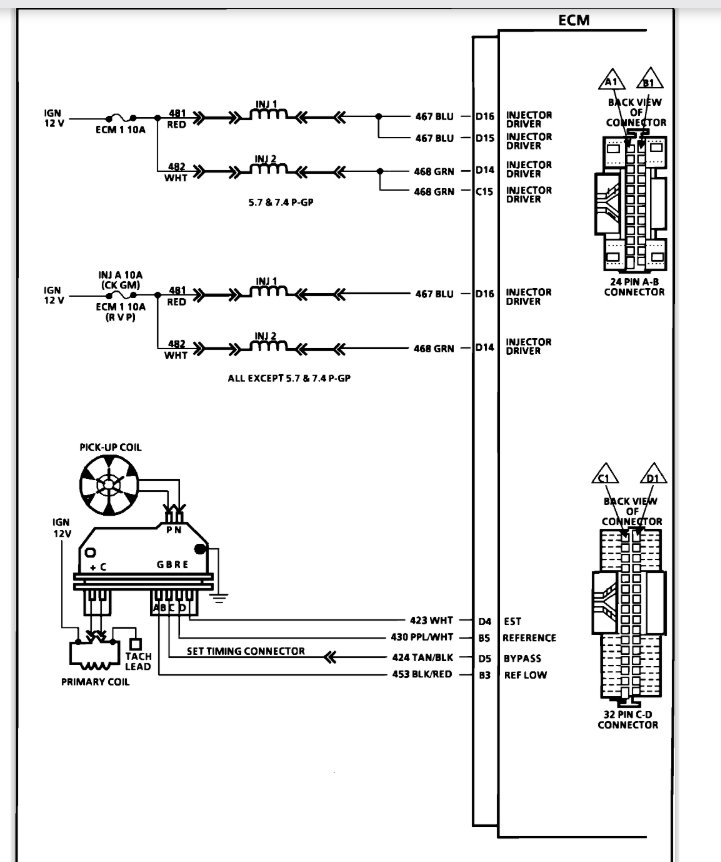
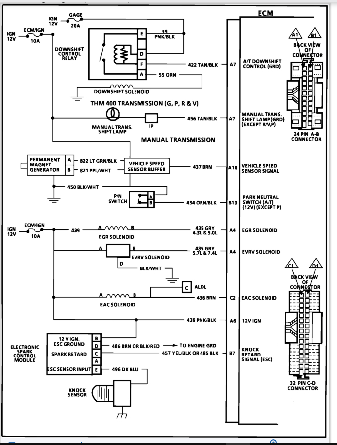
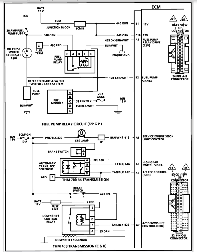
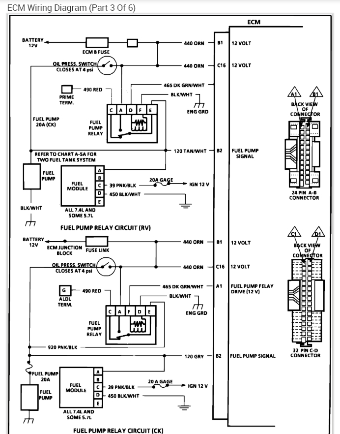
The vehicle listed above is a g20 van. When you started it will run for about 15 or 20 seconds and you can see the fuel stop spraying in the throttle body. I have replaced the fuel pump, the fuel filter, rebuilt the throttle body and replace the fuel pump relay. It still does it. When it shuts off you have to turn the key off then back on and I'll start back up and run for about 20 seconds. When it shuts off if you try to crank it it will not start, you have to turn the key off then right back on and I'll crank up and run for about 20 seconds. I have replaced everything I can think of. I replace the fuel filter twice, rebuilt the throttle body completely. What else can it be am I missing something?









