HOME
ASK A QUESTION
REPAIR GUIDES
BECOME A MEMBER
LOG IN
Login with Facebook
OR
Remember me
NOT A MEMBER?
FORGOT PASSWORD?
CONTACT US
PRIVACY POLICY
TERMS AND CONDITIONS
☰
Home
Honda
Accord
Engine
Vacuum Hose Diagram
Vacuum hose diagrams?
PREV
1
2
NEXT
SATURNTECH9
MECHANIC
30,869 POSTS
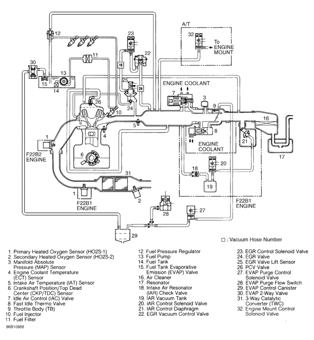
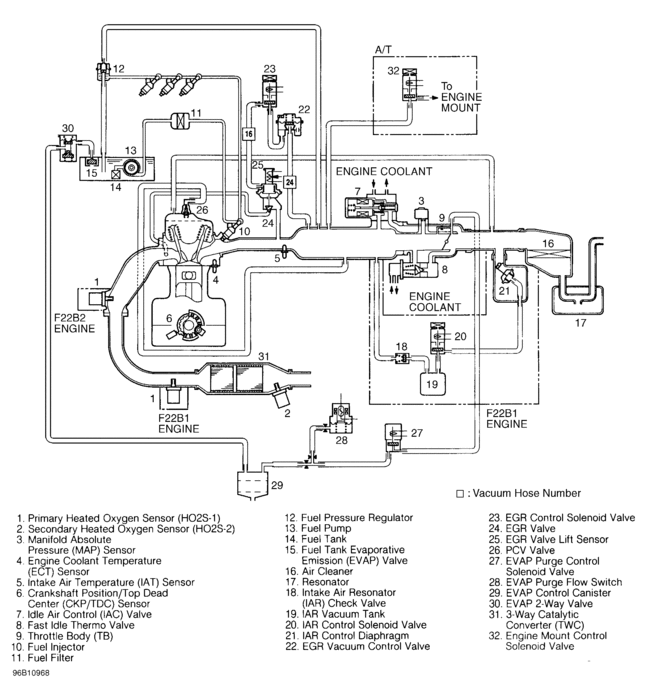
Here is the vacuum diagram.
Image (Click to make bigger)
Was this
answer
helpful?
Yes
No
-2
Monday, January 4th, 2021 AT 10:01 AM (Merged)
FOGUIE MCKINNIE
MEMBER
51 POSTS
1996 HONDA ACCORD
197,568 MILES
Need vacuum diagram for 1996 honda accord with 4 cyc
Was this
answer
helpful?
Yes
No
Monday, January 4th, 2021 AT 10:01 AM (Merged)
RASMATAZ
MECHANIC
75,992 POSTS
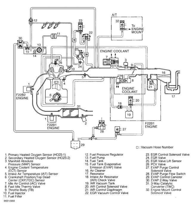
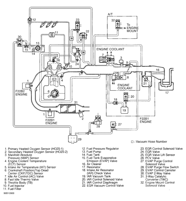
Here is the engine vacuum line diagrams Check out the diagrams (Below). Please let us know if you need anything else to get the problem fixed.
Cheers
Image (Click to make bigger)
Was this
answer
helpful?
Yes
No
-2
Monday, January 4th, 2021 AT 10:01 AM (Merged)
BRIANNC20
MEMBER
1 POST
1989 HONDA ACCORD
Engine Mechanical problem
1989 Honda Accord 4 cyl Front Wheel Drive Manual
i need a vacuum hose diagram for a 89 honda accord 2 door 5 speed A motor
Was this
answer
helpful?
Yes
No
Monday, January 4th, 2021 AT 10:02 AM (Merged)
F4I_GUY
MECHANIC
3,302 POSTS
Was this
answer
helpful?
Yes
No
+4
Monday, January 4th, 2021 AT 10:02 AM (Merged)
PREV
1
2
NEXT
Please
login
or
register
to post a reply.
Related Vacuum Hose Diagram Content
1987 Honda Accord Vacuum Hose Leaks
I Have Recently Replaced The Clutch, Carburator, Fuel Pump And Some Of The Vacuum Hose Lines That Had Cracks Leading To Leaks In Them. The...
Asked by
alexscrubs
·
3 ANSWERS
1987
HONDA ACCORD
1999 Honda Accord Wont Stay Running
1999 Honda Accord Mileage: 110,000. When I Start The Car In The Morning, After A Few Seconds It Dies. I Pump The Gas Before I Start It And...
Asked by
2CP-Archives
·
2 ANSWERS
1999
HONDA ACCORD
Car Smoking After Oil Change
I Took My Car In For An Oil Change Earlier Today. Afterwards The Car Was Smoking And Smelled Like Burnt Rubber. I Called The Shop And...
Asked by
meliss2_4
·
4 ANSWERS
1 IMAGE
2002
HONDA ACCORD
2002 Honda Accord Oil Cap
Can I Drive The Car With Oil Cap Off
Asked by
kelvin.turner
·
1 ANSWER
2002
HONDA ACCORD
2002 Honda Accord Engine Replacement
Olil Leaking From Under Engine Took Car Into Honda Dealer. Paid $2600 Because Dealer Found Oil Leaking From Cylinder Head Gasket Due To...
Asked by
vanunez
·
1 ANSWER
2002
HONDA ACCORD
VIEW MORE
Ask a Car Question. It's Free!
Intermittent Misfire
Vacuum Leak Test and Repair
Misfire