Vacuum hose diagrams?

Tiny
LISA SLUSHER
  • MEMBER
  • 2002 HONDA ACCORD
  • 2.3L
  • AUTOMATIC
I've tried pulling up vacuum hose diagrams but I'm not able to figure it out where the hose in the picture below goes. If anyone can help me I would be so grateful. Please
Thursday, June 27th, 2019 AT 12:37 PM

25 Replies

Tiny
KEN L
  • MASTER CERTIFIED MECHANIC
  • 55,440 POSTS
Hello,

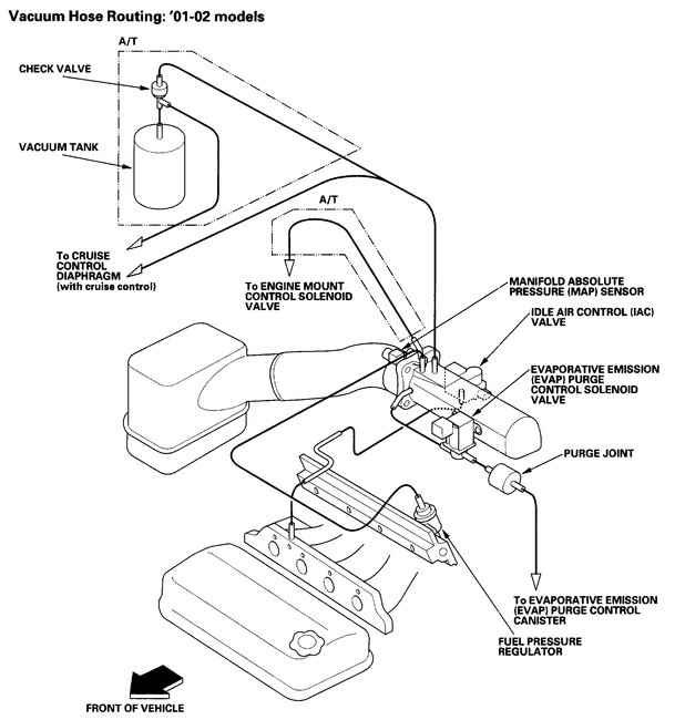
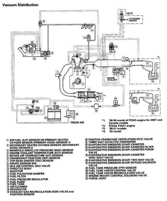
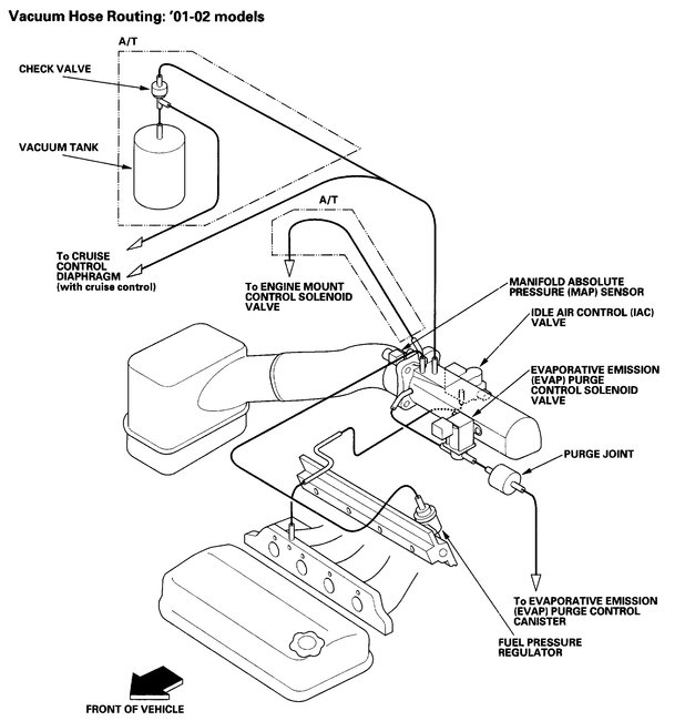
It looks like a vent tube. Can you please shoot a quick video with your phone of the engine compartment so we can see what's going on? That would be great. You can upload it here with your response. Also, here are the vacuum diagrams so you can figure out where is goes. Check out the diagrams (below). Please let us know what happens.
Was this
answer
helpful?
Yes
No
+1
Saturday, June 29th, 2019 AT 6:45 PM
Tiny
TANDR4EVR
  • MEMBER
  • 2 POSTS
  • 2002 HONDA ACCORD
  • 2.3L
  • 4 CYL
  • 2WD
  • AUTOMATIC
  • 127,000 MILES
Where does it plug into?
Was this
answer
helpful?
Yes
No
Monday, January 4th, 2021 AT 10:00 AM (Merged)
Tiny
JACOBANDNICKOLAS
  • MECHANIC
  • 110,194 POSTS
Hi and thanks for using 2CarPros.

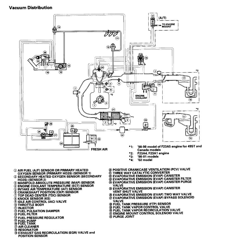
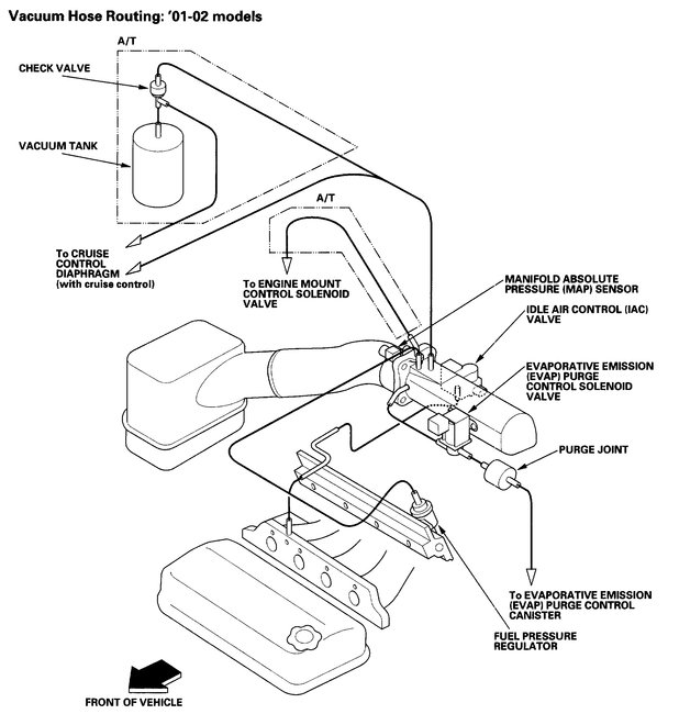
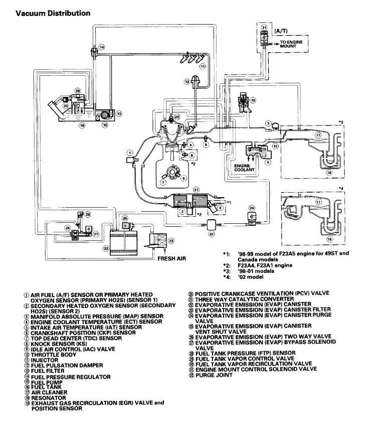
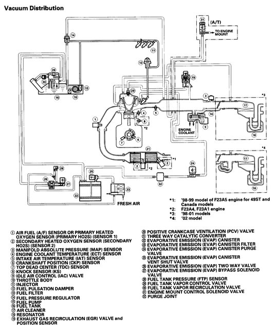
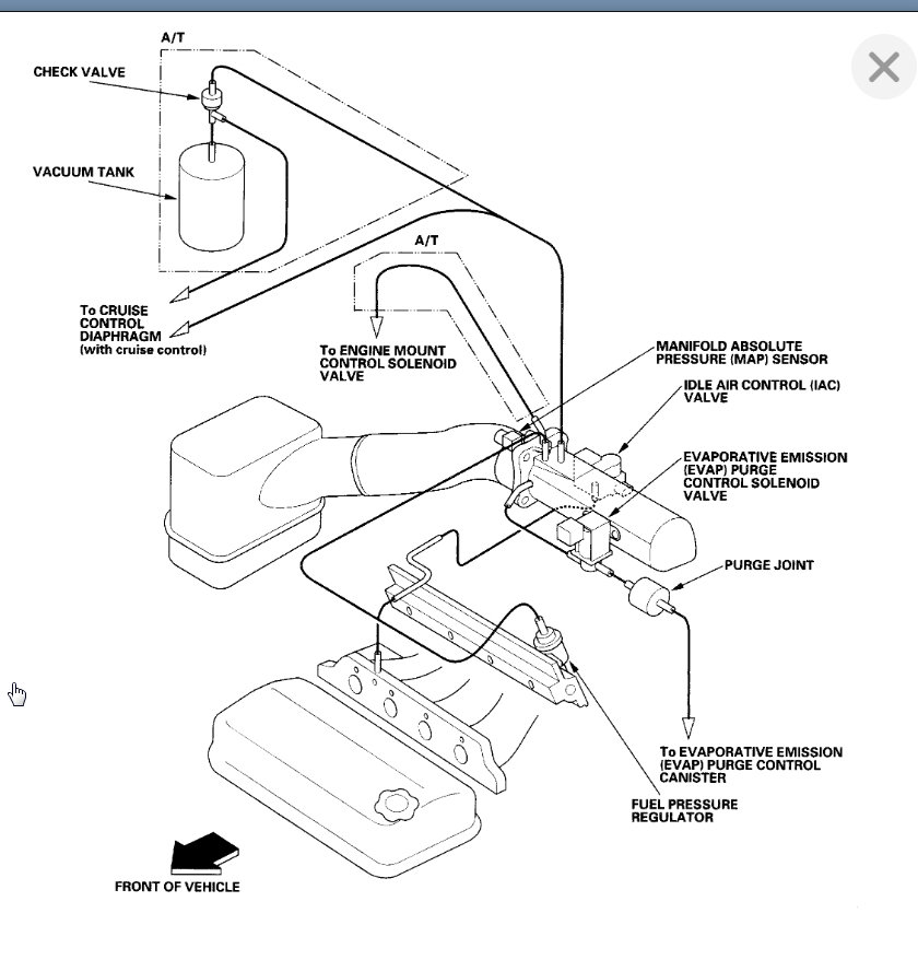
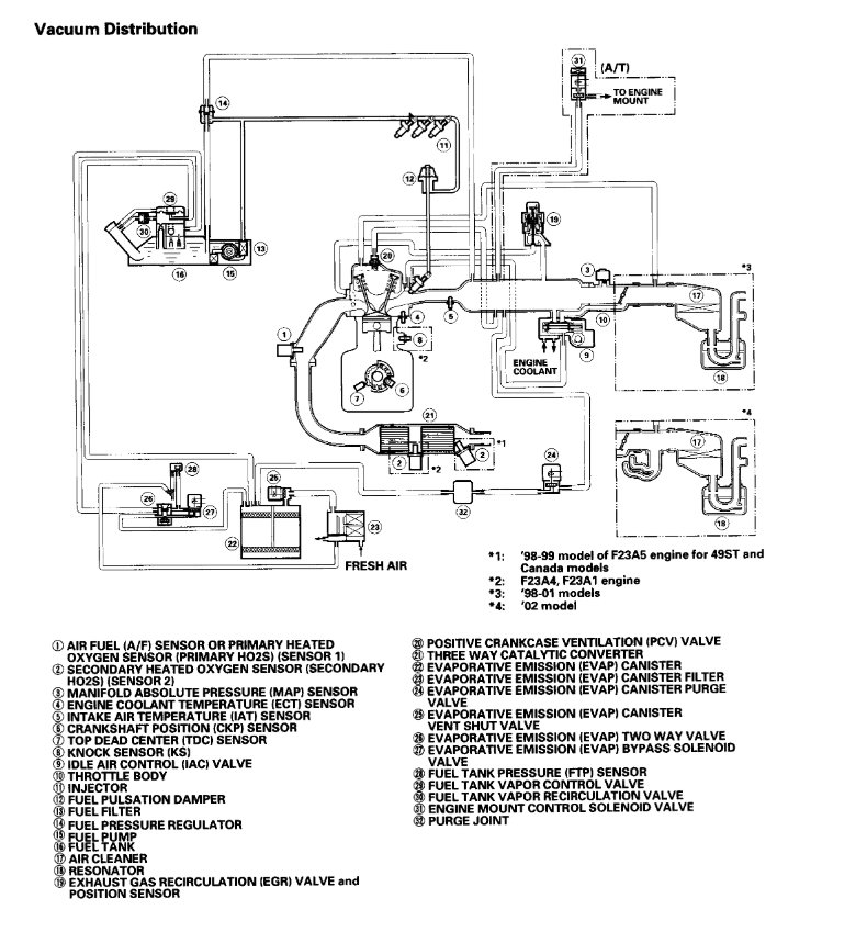
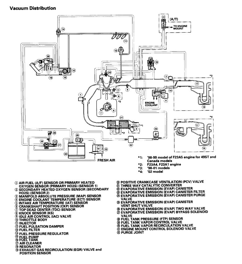
It could be any vacuum hose, so that is nearly impossible for me to tell you with any certainty. However, if I had to guess, there is one that runs to the engine mount which could be it. It is for the engine mount control solenoid valve (see number 31 in picture 2). I have a feeling that is it, but can't be sure. And yes, these motor mounts are controlled by the computer via vacuum and electronics. Often times, people will get a rough idle or other driveability issue and techs will tune the engine to find the same problem. It isn't a commonly known component. There will be two wires running to it too.

Additionally, there are hoses which run back to the fuel tank. What I have done is attached two vacuum hose schematics. These two schematics show all vacuum hoses on the vehicle.

Take a look through it. Since you see one side of the hose, you may have to follow it back to see where it attaches on the other end. Then you can look at the schematic to help. If it is the motor mount control solenoid valve, vacuum will be supplied back to the intake manifold.

Let me know if you run into trouble or have any questions.

Take care,
Joe
Was this
answer
helpful?
Yes
No
+3
Monday, January 4th, 2021 AT 10:00 AM (Merged)
Tiny
TANDR4EVR
  • MEMBER
  • 2 POSTS
Thank you so much. Would any of those cause a no start?
Was this
answer
helpful?
Yes
No
Monday, January 4th, 2021 AT 10:00 AM (Merged)
Tiny
JACOBANDNICKOLAS
  • MECHANIC
  • 110,194 POSTS
Usually a vacuum leak will cause a rough idle or stalling problem. Is the vehicle not running?
Was this
answer
helpful?
Yes
No
Monday, January 4th, 2021 AT 10:00 AM (Merged)
Tiny
ALEX GATLIN
  • MEMBER
  • 47 POSTS
  • 2001 HONDA ACCORD
  • 2.3L
  • 4 CYL
  • 2WD
  • AUTOMATIC
  • 150,000 MILES
I have a vacuum hose on the passenger side coming from what looks to be a motor/transmission mount and I cannot find where it goes. Please help.

Thanks,
Alex
Was this
answer
helpful?
Yes
No
-1
Monday, January 4th, 2021 AT 10:00 AM (Merged)
Tiny
KASEKENNY
  • MECHANIC
  • 18,907 POSTS
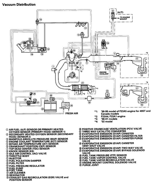
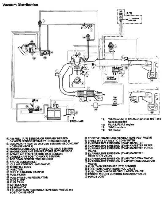
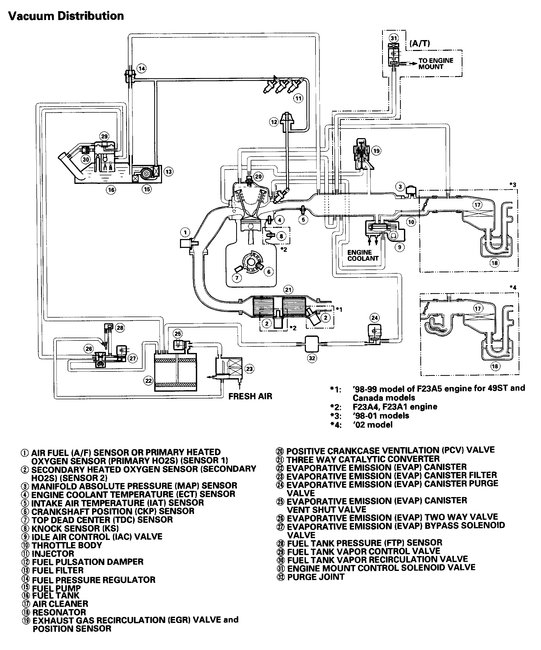
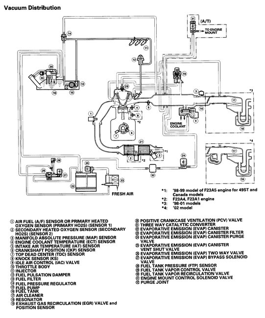
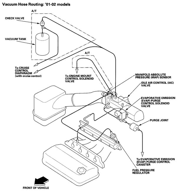
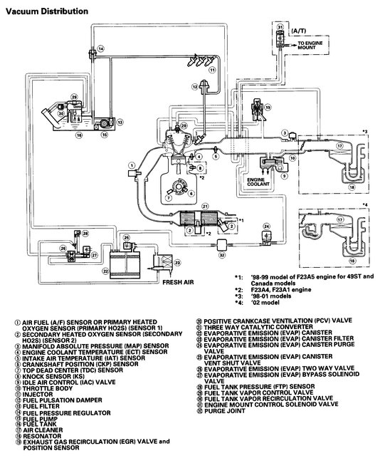
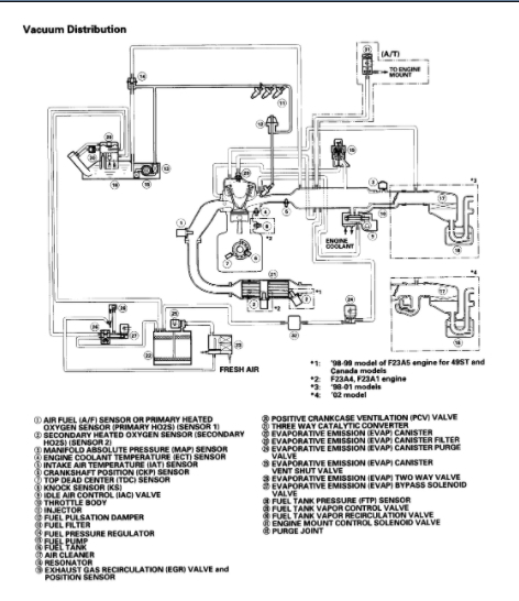
Here is the diagram from the manual. Let me know if you need more info. If you don't see it here, try getting a picture of the hose and we will see if we can identify it. Thanks
Was this
answer
helpful?
Yes
No
Monday, January 4th, 2021 AT 10:00 AM (Merged)
Tiny
ALEX GATLIN
  • MEMBER
  • 47 POSTS
  • 2001 HONDA ACCORD
  • 2.3L
  • 4 CYL
  • 2WD
  • AUTOMATIC
  • 150,000 MILES
Hello guys, buttoning up my friend's car listed above 2.3L VTEC from replacing her burnt exhaust valve. I have a vacuum hose coming from the transmission and for the life of me I can't find where it goes to. If I could get a vacuum hose diagram, or where it goes to that would be great.

Thanks,
Alex
Was this
answer
helpful?
Yes
No
+1
Monday, January 4th, 2021 AT 10:00 AM (Merged)
Tiny
KASEKENNY
  • MECHANIC
  • 18,907 POSTS
I attached a couple documents that I suspect will help. I suspect the line goes to the engine mount control solenoid. Let me know if you need more help. Thanks
Was this
answer
helpful?
Yes
No
Monday, January 4th, 2021 AT 10:00 AM (Merged)
Tiny
FARRELL1850
  • MEMBER
  • 3 POSTS
  • 1999 HONDA ACCORD
  • 4 CYL
I am having trouble finding a vacuum diagram for a 1999 honda accord dx. I have a vacuum line hanging loose by the intake manifold yat I can not find where it goes. Do you have a vacuum diagram?
Was this
answer
helpful?
Yes
No
Monday, January 4th, 2021 AT 10:00 AM (Merged)
Tiny
WRENCHTECH
  • MECHANIC
  • 20,761 POSTS
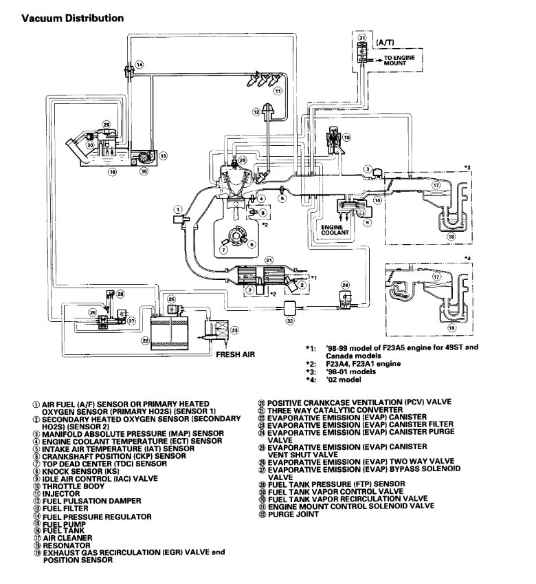
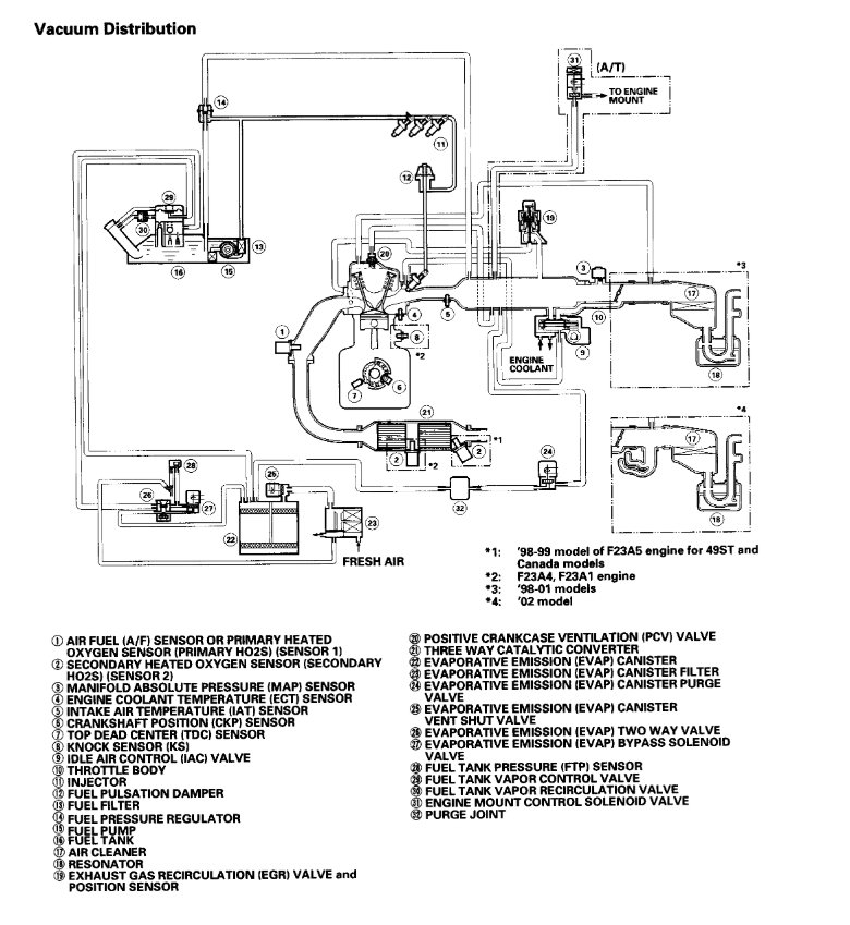
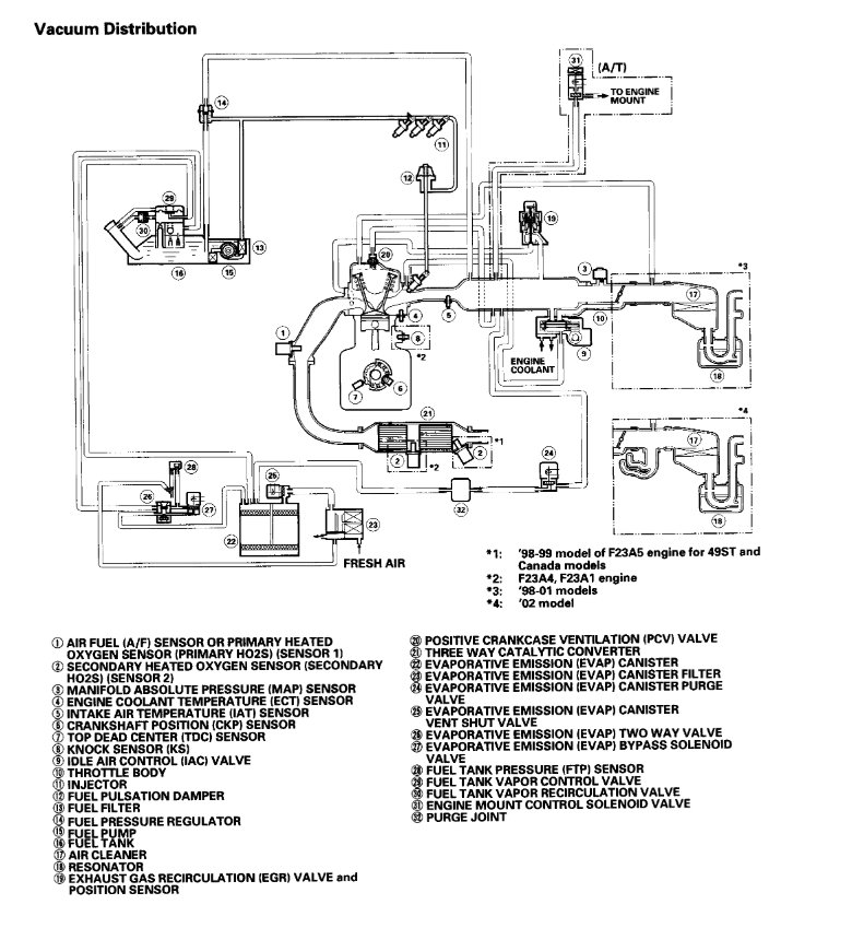
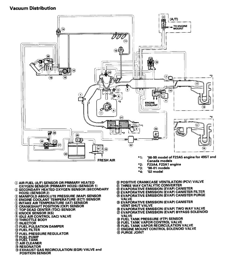
Here's a diagram
Was this
answer
helpful?
Yes
No
+2
Monday, January 4th, 2021 AT 10:00 AM (Merged)
Tiny
FARRELL1850
  • MEMBER
  • 3 POSTS
Thank you for the diagram it is a big help.
Was this
answer
helpful?
Yes
No
Monday, January 4th, 2021 AT 10:00 AM (Merged)
Tiny
WRENCHTECH
  • MECHANIC
  • 20,761 POSTS
You're welcome
Was this
answer
helpful?
Yes
No
Monday, January 4th, 2021 AT 10:00 AM (Merged)
Tiny
RAMAIRSS
  • MEMBER
  • 1 POST
I am trying to find where to attach the same exact hose. Could you please tell me where you found the hose is supposed to be attached to. My Accord quits every once in a while and I found this hose hanging loose and believe it is the cause
Was this
answer
helpful?
Yes
No
Monday, January 4th, 2021 AT 10:00 AM (Merged)
Tiny
EL SOLITO
  • MEMBER
  • 1 POST
I Need a vacuum line Diagram for A 2002 Honda Accord 2.3l F23A1.
Was this
answer
helpful?
Yes
No
Monday, January 4th, 2021 AT 10:00 AM (Merged)
Tiny
DANNY L
  • MECHANIC
  • 5,648 POSTS
Hello, I'm Danny.

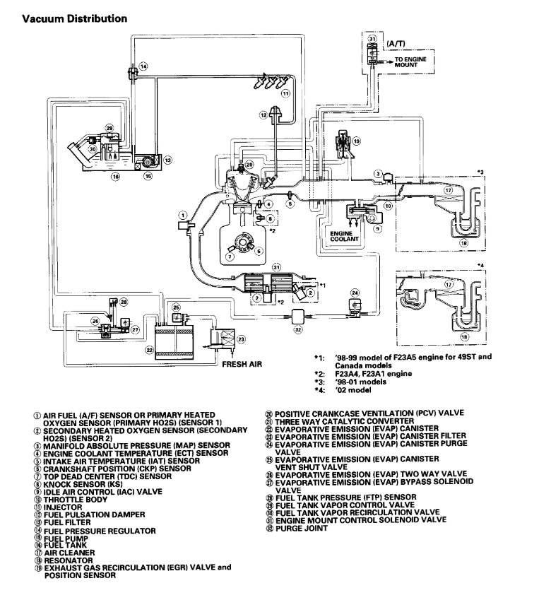
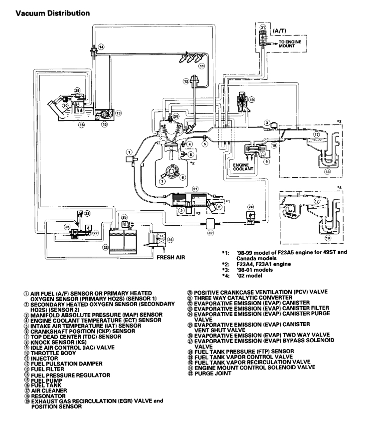
I've attached 2 pictures below of the vacuum diagrams you requested. Hope this helps and thanks for using 2CarPros.
Was this
answer
helpful?
Yes
No
Monday, January 4th, 2021 AT 10:00 AM (Merged)
Tiny
MMC2011LM
  • MEMBER
  • 8 POSTS
  • 1999 HONDA ACCORD
  • 232,341 MILES
Does anybody have a vacuum line diagram & also a voltage diagram for the engine compartment wiring for a 1999 Honda Accord EX with a 2.3L4 motor.
Was this
answer
helpful?
Yes
No
Monday, January 4th, 2021 AT 10:00 AM (Merged)
Tiny
HMAC300
  • MECHANIC
  • 48,601 POSTS
For the engine compartment diagram repost as i'm not going to be here to answer questions. You also need to know if it has ultra low emissions or not. There are 4 diagrams for each one. Also these are the only two pics that ican find of vacuum diagrams we have no others.
Was this
answer
helpful?
Yes
No
Monday, January 4th, 2021 AT 10:00 AM (Merged)
Tiny
MMC2011LM
  • MEMBER
  • 8 POSTS
Thanks.
Was this
answer
helpful?
Yes
No
Monday, January 4th, 2021 AT 10:00 AM (Merged)
Tiny
MCG1238
  • MEMBER
  • 1 POST
  • 1996 HONDA ACCORD
  • 2.7L
  • 6 CYL
  • 2WD
  • AUTOMATIC
  • 160,000 MILES
I need a vacuum diagram for my car.

Thanks!
Was this
answer
helpful?
Yes
No
Monday, January 4th, 2021 AT 10:01 AM (Merged)

Please login or register to post a reply.