The gauges and the radio only work when the headlight switch is on and the high beam switch is held down

Tiny
JOEY.MI
  • MEMBER
  • 2001 CHEVROLET S-10
  • 139,000 MILES
The gauges and the radio only work when the headlight switch is on and I hold down the high beam switch. The headlights do not work, but the high beams work but are dim. Please help and thank you for your time.
Sunday, October 2nd, 2016 AT 12:30 PM

10 Replies

Tiny
HMAC300
  • MECHANIC
  • 48,601 POSTS
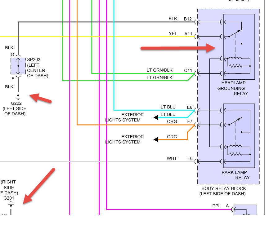
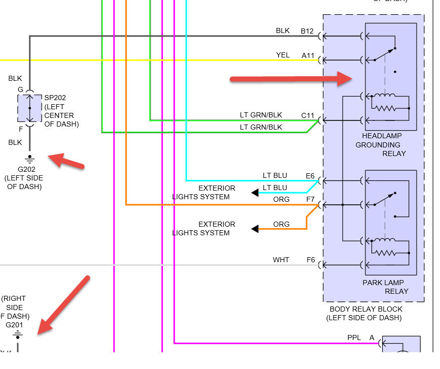
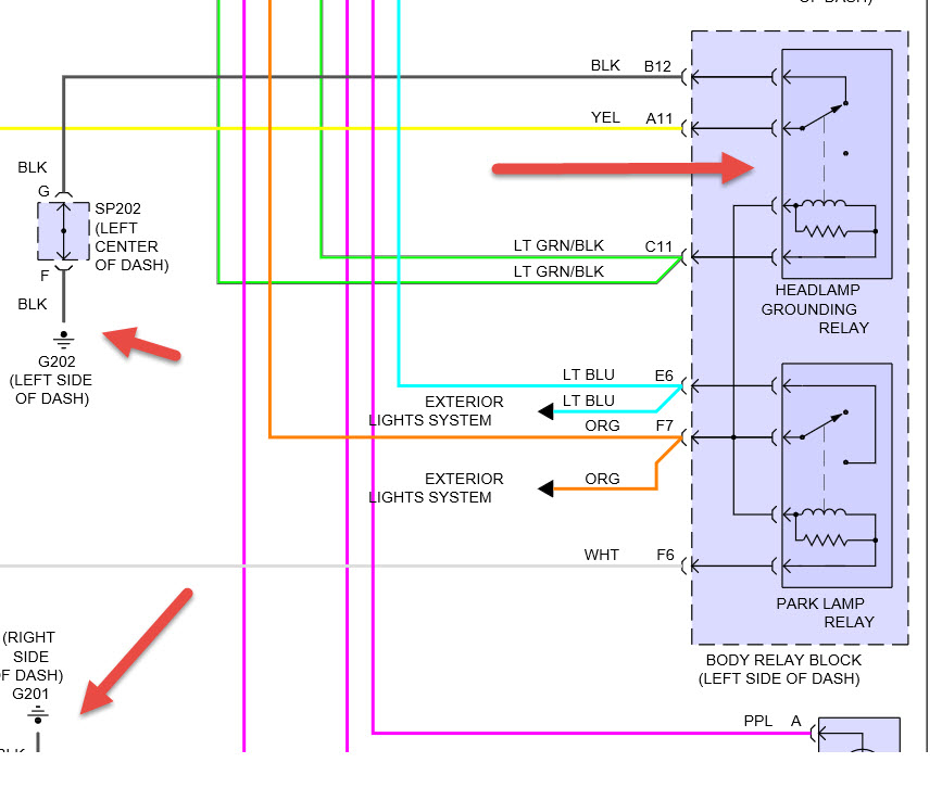
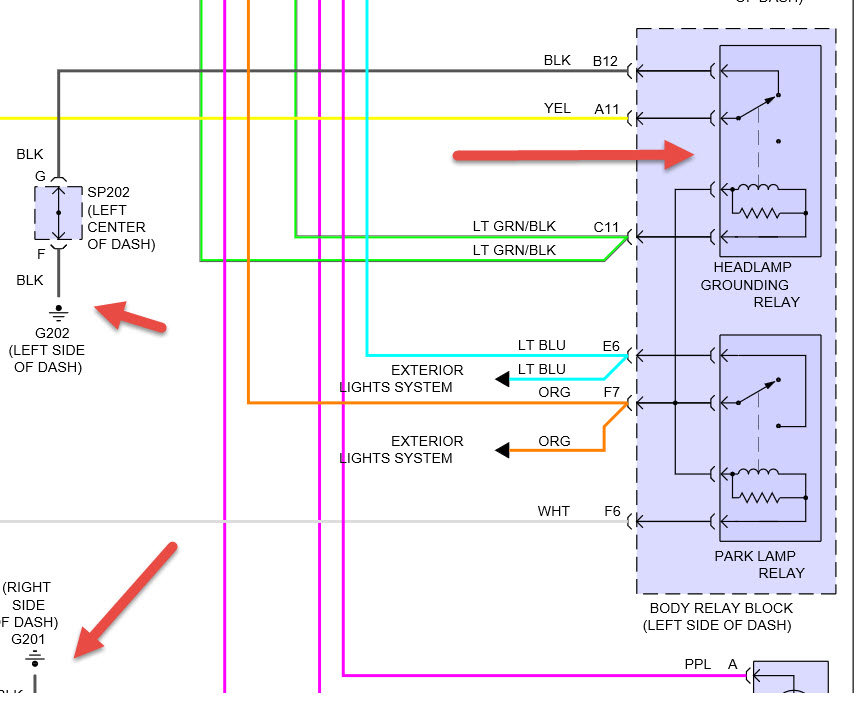
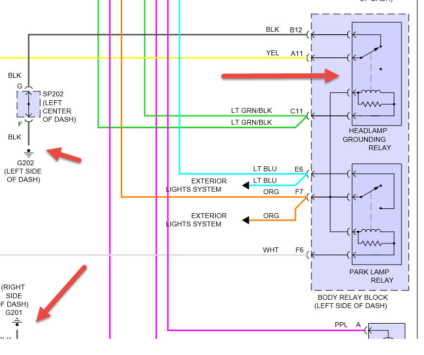
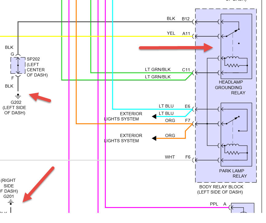
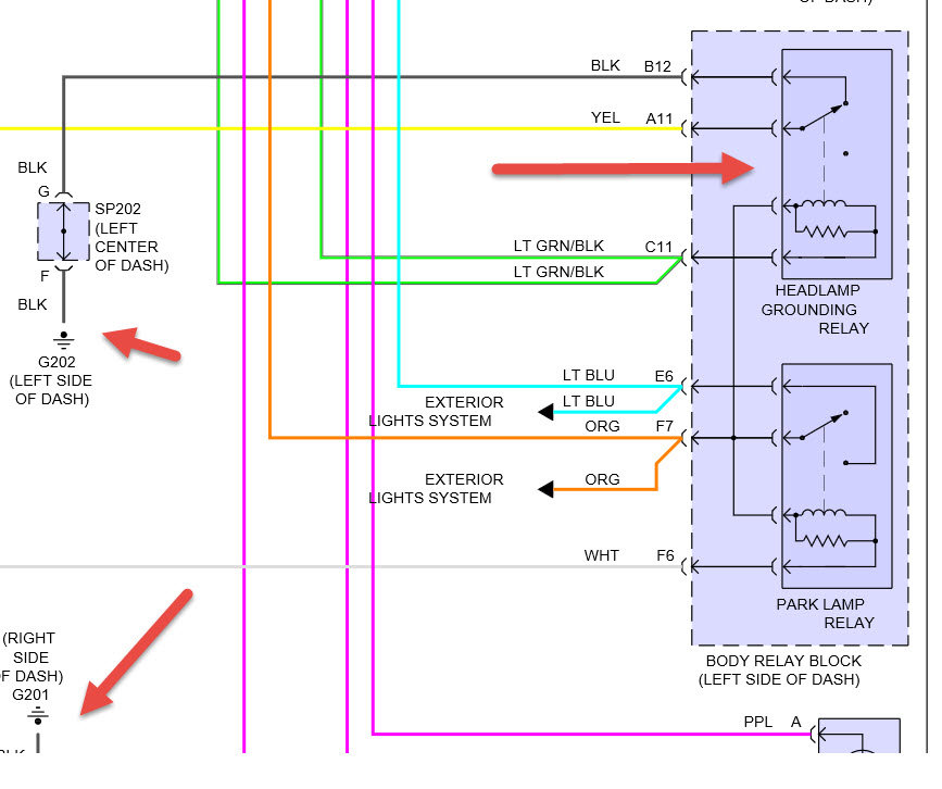
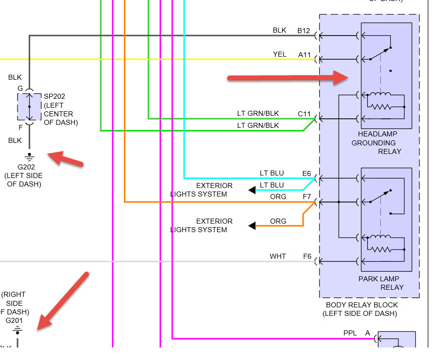
Check grounds for headlights on header panel by radiator and check battery to body ground as well as engine/battery ground.
Was this
answer
helpful?
Yes
No
+1
Sunday, October 2nd, 2016 AT 4:05 PM
Tiny
JOEY.MI
  • MEMBER
  • 6 POSTS
The grounds look fine any other ideas? Fuses are fine and relays click like they are working when wired to power and ground
Was this
answer
helpful?
Yes
No
Friday, October 14th, 2016 AT 2:56 PM
Tiny
HMAC300
  • MECHANIC
  • 48,601 POSTS
You have to have a ground problem someplace because when things work when you say they do you are putting more power in to make the radio work. Check the ground in both pics the right side of dash also works for radio ground. It may be near the ashtray. Also check the relay under hood for corrosion if it has it clean as best you can then use dielectric grease on prongs.
Was this
answer
helpful?
Yes
No
Friday, October 14th, 2016 AT 3:33 PM
Tiny
JOEY.MI
  • MEMBER
  • 6 POSTS
I found this relay in the dash but couldn't get that green strap off and ran out of daylight but the battery wet dead and it started clicking and almost buzzing it was doing it so fast bit I put a stronger battery in it and it quit but I was wondering if that was the relay you were talking about it on the fat right side of the dash board
Was this
answer
helpful?
Yes
No
Friday, October 14th, 2016 AT 4:53 PM
Tiny
HMAC300
  • MECHANIC
  • 48,601 POSTS
It says on pic body relay block left side of dash
Was this
answer
helpful?
Yes
No
Friday, October 14th, 2016 AT 5:05 PM
Tiny
JOEY.MI
  • MEMBER
  • 6 POSTS
I got the gages and radio working! There were two things that we did that could have done it. Under the battery was a little box with a fuse in it and hot wires running in and out of it. It was caked in corrosion cleaned that up, then moved to the fuse box cause we saw some corrosion dust that had fallen into sight. So we unbolted it and there were two plugs one black one gray, one of the wires going into the gray one was cut and caked with corrosion. So we spliced in some wire and redid the plug and put it back together and everything in the cab seems to be powered well. Then I try the headlights and they work but the highbeams don't. The highbeam indicator is constantly on and when I switch from low beam to highbeam the lowbeam cuts off leaving only the yellow running light on. I checked the bulbs and they look bran new the connectors looked like they were recently replaced. But I'm at a loss with the headlight the grounds are as clean as can be the fuses and relays are fine and the little power distribution box got a good cleaning. What should I do next?

Thank you for your time any help is greatly appreciated!
Was this
answer
helpful?
Yes
No
Wednesday, October 19th, 2016 AT 1:12 PM
Tiny
HMAC300
  • MECHANIC
  • 48,601 POSTS
Some of the guys have found the black wire going to ground on headlight relay which is already in a previous answer is burnt not letting headlight ground check there you'll probably have to pull that relay block to find it. You'll see it if it's burnt. Then check power through multi function switch.
Was this
answer
helpful?
Yes
No
Wednesday, October 19th, 2016 AT 3:20 PM
Tiny
JOEY.MI
  • MEMBER
  • 6 POSTS
Ok that headlight relay is next to the battery kinda inside the body right? I have a hard time reading the diagram.
Was this
answer
helpful?
Yes
No
Wednesday, October 19th, 2016 AT 3:43 PM
Tiny
JOEY.MI
  • MEMBER
  • 6 POSTS
Or does it come off the mane under hood fuse box
Was this
answer
helpful?
Yes
No
Wednesday, October 19th, 2016 AT 3:57 PM
Tiny
HMAC300
  • MECHANIC
  • 48,601 POSTS
That relay is on the lh side of dash maybe the one with green strap you are talking about.
Was this
answer
helpful?
Yes
No
Wednesday, October 19th, 2016 AT 4:53 PM

Please login or register to post a reply.