Heater control panel replacement

Tiny
EVAN WARD
  • MEMBER
  • 1996 DODGE DAKOTA
  • 3.9L
  • V6
  • 2WD
  • MANUAL
  • 250,000 MILES
I just do not know where to disconnect the vacuum lines.
Sunday, February 5th, 2017 AT 1:18 PM

3 Replies

Tiny
STEVE W.
  • MECHANIC
  • 15,688 POSTS
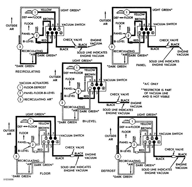
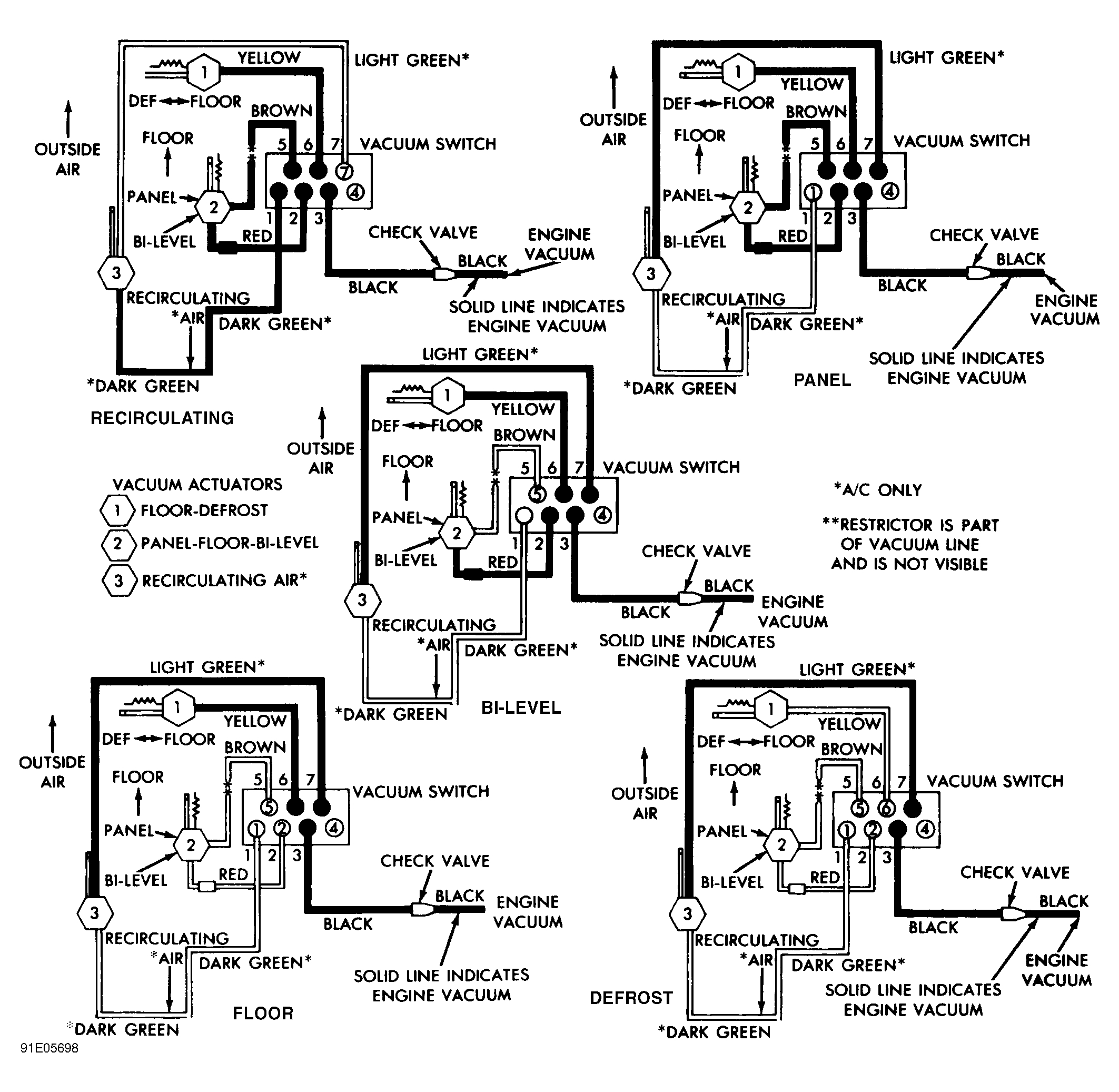
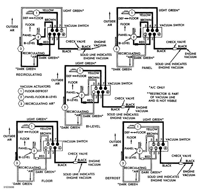
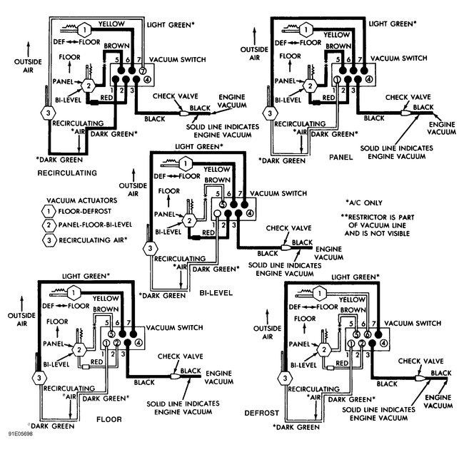
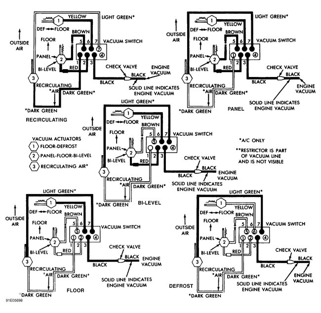
Should be a large connector block with the lines molded into it that plugs onto the back of the control panel. Here is a diagram showing the line colors and locations.
Was this
answer
helpful?
Yes
No
-1
Sunday, February 5th, 2017 AT 1:58 PM
Tiny
EVAN WARD
  • MEMBER
  • 2 POSTS
So I just pull them from the back of the unit? I can not slide it out far enough to see and I do not want to damage anything.
Was this
answer
helpful?
Yes
No
Sunday, February 5th, 2017 AT 3:33 PM
Tiny
STEVE W.
  • MECHANIC
  • 15,688 POSTS
Work them a bit and the unit should slip out enough to get the lines off. It will be tight.
Was this
answer
helpful?
Yes
No
Sunday, February 5th, 2017 AT 6:05 PM

Please login or register to post a reply.