Friday, October 27th, 2023 AT 9:37 AM
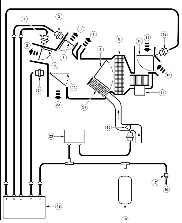
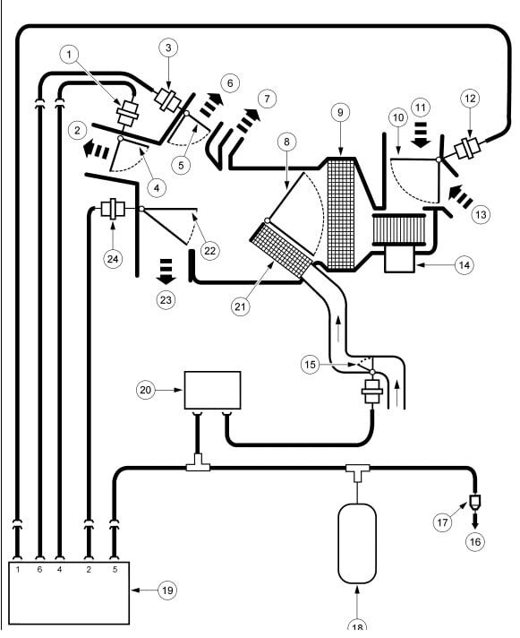
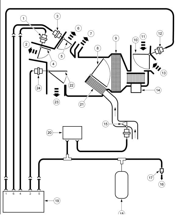
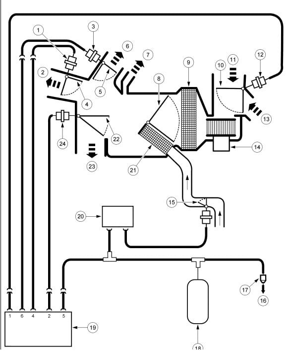
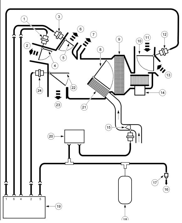
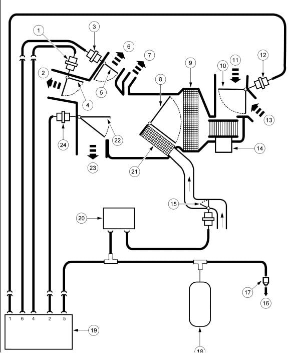
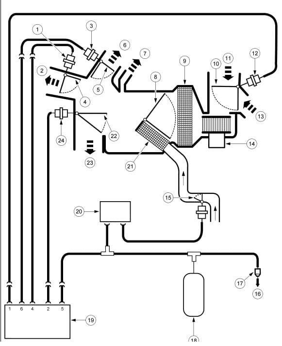
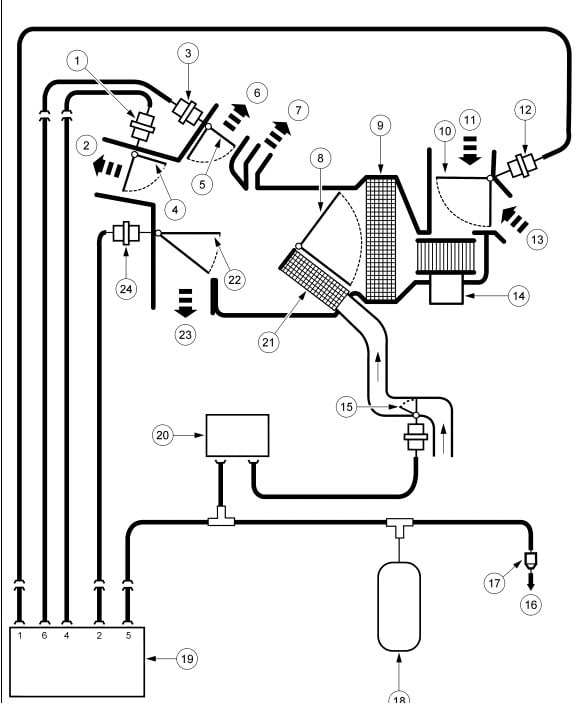
I have the vehicle listed above base model, single temperature control front only. For some reason the vent in the dash and floor blows different temperatures. I'm trying to use the heat. If I use the dash vents only, the 2 vents next to each other have different temperatures. What's going on? Always colder on the driver's side.












