The headlights and high beams stopped working?

Tiny
THEMAILMAN
  • MEMBER
  • 1999 BUICK CENTURY
  • 3.1L
  • V6
  • 2WD
  • AUTOMATIC
  • 130,000 MILES
Basically, the headlights and high beams all failed. The only thing I can do is pull the high beam flash switch on the multifunction / turn signal switch and hold it while driving. Taillights, brake lights, hazards, turn signals all work fine. No one else likes that. No blown fuses. There are no daytime running lights, so no DRL relay to check. There is a photosensor for automatic lights. I pulled one bulb and swapped it with my other 1999 Century and no changes in either car. I swapped the headlight pull switch with one that I had on the shelf (was working fine a couple years ago) and no change.

The lights have come on once or twice after hitting the high beams 50ish times. They were still delayed. My guess is a failed multifunction switch. Before I go spending and digging, any other thoughts?

If it's not a super big pain, I might pull that switch from the other car just to check it. I guess it depends on if I have to pull the wheel. I need to check what's going on with the horn anyways. It's been replaced with a button on the side and there's an airbag light on. Different problem, I know.

Anyways, help!
Sunday, February 25th, 2024 AT 10:10 AM

10 Replies

Tiny
AL514
  • MECHANIC
  • 5,595 POSTS
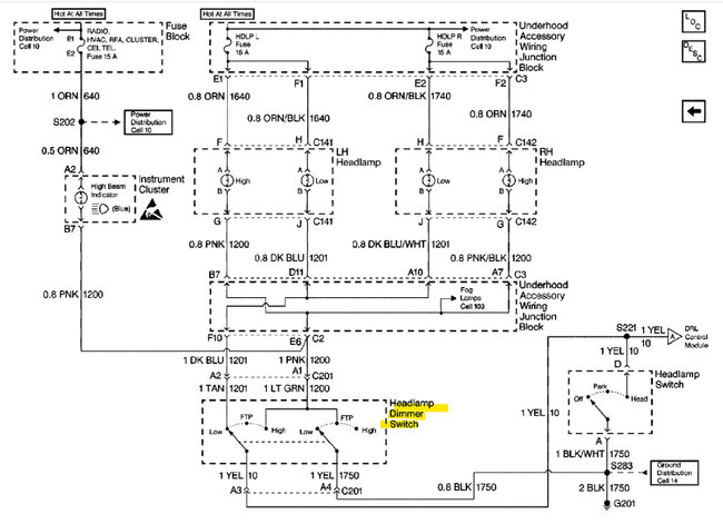
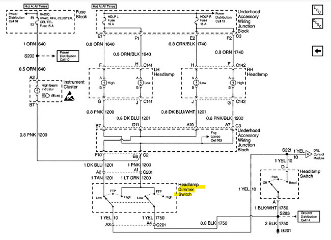
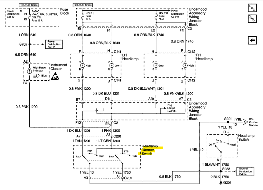
Hello, sounds like the dimmer/High-Low/Flash to Pass switch (multifunction switch) is bad. I'll post the OEM diagram for you, it's a really simple circuit. Careful with the airbag circuits, I'll look up the service info on that, usually you have to wait for a few minutes with the battery disconnected to discharge any capacitors in the airbag system.
Was this
answer
helpful?
Yes
No
Sunday, February 25th, 2024 AT 4:04 PM
Tiny
AL514
  • MECHANIC
  • 5,595 POSTS
Being a 1999, with an OBD2 system you can pull trouble codes from the SRS system with a capable scan tool. Not just a code reader that reads engine codes. It needs to be one that can access the other modules in the vehicle.

https://www.2carpros.com/articles/how-to-gather-airbag-safety-system-codes

https://www.2carpros.com/articles/air-bag-removal-steering-wheel
Was this
answer
helpful?
Yes
No
Sunday, February 25th, 2024 AT 4:15 PM
Tiny
THEMAILMAN
  • MEMBER
  • 112 POSTS
I scanned the airbag system once. The module gave me all sorts of weird constantly changing mumbo jumbo. It couldn't make up its mind when it was manufactured. I'm assuming it needs to be replaced. Codes thrown pointed to a sensor issue in the front passenger side.

Going back to the headlights, I'll need the instructions on how to pull the switch. Mainly, I need to know if I need to rent a steering wheel puller, as some annoying cars can need that, and I don't want to tear into the dash and column to find out I can't finish the job right then.
Was this
answer
helpful?
Yes
No
Sunday, February 25th, 2024 AT 10:55 PM
Tiny
THEMAILMAN
  • MEMBER
  • 112 POSTS
If I ran a hot wire to the yellow wire in the lower right corner of the diagram coming out of the headlight on/off dimmer switch, would that not run the lights and be a diagnostic test? Just curious. It'd be nice to have an option until I can get to fixing this thing.
Was this
answer
helpful?
Yes
No
Sunday, February 25th, 2024 AT 11:06 PM
Tiny
AL514
  • MECHANIC
  • 5,595 POSTS
No, you don't want to run any power to the yellow wire, notice the G201 (Ground), the head lamps Ground through, first the Under-hood Accessory Wiring Junction Block, 2nd to the Headlamp Dimmer switch and then the black wire runs to G201. So, if you want to verify the Headlamp Dimmer switch is bad, Ill post a diagram of where to run a wire, you just need to bypass the Dimmer switch with a wire but let me post a diagram so you're sure of what to do.
As for the airbag system, were you getting changing live data from the airbag system?
Was this
answer
helpful?
Yes
No
Monday, February 26th, 2024 AT 9:09 AM
Tiny
AL514
  • MECHANIC
  • 5,595 POSTS
Hopefully this is easy to understand. The left side bypassing the Dimmer switch will turn on the Low Beam using the Headlamp Switch because the Dimmer switch is at rest in that position and the circuit Grounds through the Headlamp Switch. And the right-side bypass with turn and keep on the High beam. Jumping power to the yellow wire will send power directly to Ground, so don't do that. The Headlamp Switch and Dimmer Switch are both on the Ground side of the Headlamp circuits. Let me know if you have any questions.
Was this
answer
helpful?
Yes
No
Monday, February 26th, 2024 AT 9:30 AM
Tiny
THEMAILMAN
  • MEMBER
  • 112 POSTS
I'll just grab a multifunction switch. A buddy of mine at AutoZone will let me borrow one for ten minutes. I'll plug it in and see what happens. Duh me!

As for the live data, watch the video.
Was this
answer
helpful?
Yes
No
Monday, February 26th, 2024 AT 5:28 PM
Tiny
AL514
  • MECHANIC
  • 5,595 POSTS
Well, that's not much data. Here's the SIR info anyway, how to disable it first and then the wiring diagram for the system. If you eventually want to replace that passenger side module.
Was this
answer
helpful?
Yes
No
Tuesday, February 27th, 2024 AT 9:16 AM
Tiny
THEMAILMAN
  • MEMBER
  • 112 POSTS
Well, I'll dig into that later. I'll probably just grab a BCM off of eBay for like $30-40 because now it's throwing a B1000 code. I changed the multifunction switch and the fixed the headlight problem. There is one screw that is sort of behind the wheel. But if you crank the wheel 1/4 turn to the left and lock it, and use a TX20 socket with a long extension, there's no need to pull the wheel. Also, if anyone asks, that stupid bolt holding that wire harness together that you can't really see is a 7mm. I swear these signal switch jobs are always a bigger pain than they appear to be.
Was this
answer
helpful?
Yes
No
Friday, March 1st, 2024 AT 12:55 PM
Tiny
AL514
  • MECHANIC
  • 5,595 POSTS
I hear that, I've found over the past 20 years that almost every job ends up being more than I had planned, or I find something else that needs to be repaired. It's just something that needs to be pretty much assumed when you start getting into things. There are a lot of people that need to keep their older vehicles on the road, and I understand that. Who can afford some of these car payments, they're really ridiculous. Or even just shop prices alone, I try to cut my customers a break on that, Ivee seen some dealerships charging up 200/hr. But anyway, here's the service info on the B1000 if you happen to need it. It looks like a B1000 can be either the Cluster failure or ECU failure, but the ECU failure is not the PCM, it looks like the SIR module failure, where it will set the airbag light on. Although the BCM can set "B" codes, I don't see a B1000 listed in the BCM trouble codes. The SIR sensing module is under the passenger front seat. I always disconnect the battery and wait at least 15min if unplugging any airbag components, service info states a 10min wait. And most of the time the modules under the seat are grounded through the bolt that secures them to the floor and can set off the airbag if that module is unbolted with the battery still hooked up, I've seen someone do that before.
Was this
answer
helpful?
Yes
No
Saturday, March 2nd, 2024 AT 9:28 AM

Please login or register to post a reply.