Saturday, October 15th, 2022 AT 3:41 PM
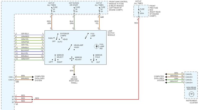
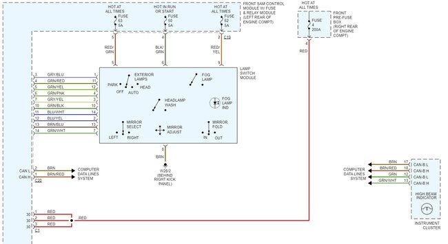
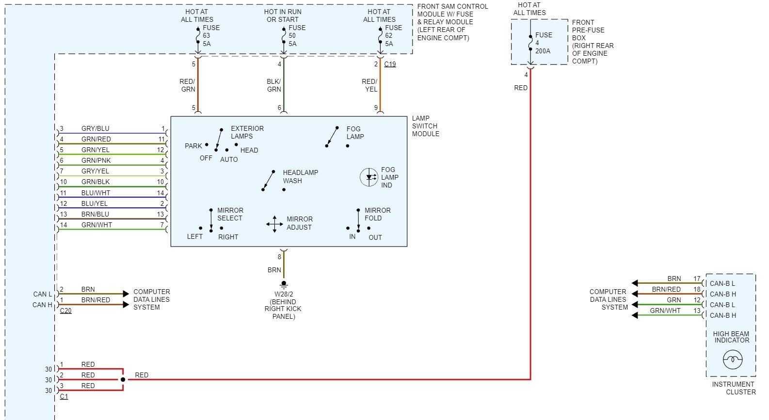
I had replaced my headlights on my Mercedes with for Mercedes-Benz C230 2002-2007 6PCS Combo LED Headlight + Fog Light Bulbs Kit. Having a problem with the lights, without starting the car the lights work. When I start the car, the lights come on for a minute then go off. They alternate going on and off. On no special order, the high beams do not work. With some of my experience I think it may be in the relays, can anybody send me a picture of the relays under the hood and what each one does and number, if possible? Thanks, Mike

