Headlight and taillight issue not turning on

Tiny
NATHAN SAINT-CYR
  • MEMBER
  • 1988 DODGE DIPLOMAT
  • 3.8L
  • V8
  • 2WD
  • AUTOMATIC
  • 87,000 MILES
Headlights and tail lights do not turn on. Turn signal and caution lights still work. New switch and relay. Also new fuses and all bulbs replaced
Tuesday, October 9th, 2018 AT 3:42 PM

1 Reply

Tiny
CARADIODOC
  • MECHANIC
  • 34,454 POSTS
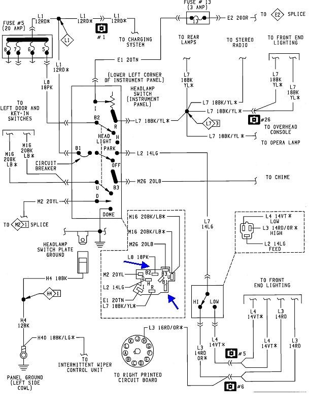
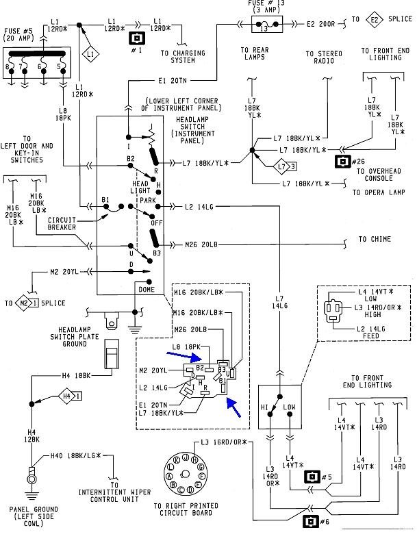
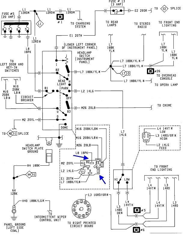
Which relay are you referring to?

The first thing to look at is the old switch. Check if two terminals are blackened or discolored. If they are, the two corresponding terminals in the connector will have to be cut out and replaced individually. I can describe how to do that. If they aren't replaced, they will cause heat build-up and a repeat problem.

If those terminals look okay, we'll have to look backward in the circuit. The head lights and the tail lights are on two separate circuits within the switch assembly, so to start, check for 12 volts on fuses 5, 6, 7, and 8. The fuse box is to the left of the steering column. I posted the layout drawing but no numbers are shown on the box. As I recall from owning a few of these cars, the numbers should be on the fuse box. For a clue, if the brake lights work, the 12 volts should be on those fuses. Fuse 6 feeds the stop lamps and chime.

If all those other circuits are dead too, the fuse link wire becomes the best suspect. My nifty red arrow is pointing to it on the diagram. There will be a bundle of dull-colored wires near the left hood hinge. The colors denote their current ratings. To test them, just tug on them. If they act like a wire, they're okay. If one is burned open, it will act like a rubber band. It takes a pretty good short to burn a fuse link wire open, so we'll have to find what caused that.

If those other circuits do work, and you do have 12 volts on the four fuses, pull the head lamp switch back out and check for 12 volts on the red and pink wires. Do that by back-probing through the connector body, and for accurate results, do that with the switch plugged in and turned on to the headlamp position. This is especially important when working in circuits protected by fuse link wires. When one of those burns open, it leaves a carbon track behind. That will conduct just enough current for a digital voltmeter to detect the voltage and give a false indication that the voltage is present. Activating the circuit by turning on the switch shorts out that false voltage, then the meter correctly displays the true 0 volts.

Tell me what you find up to this point.
Was this
answer
helpful?
Yes
No
Tuesday, October 9th, 2018 AT 5:20 PM

Please login or register to post a reply.