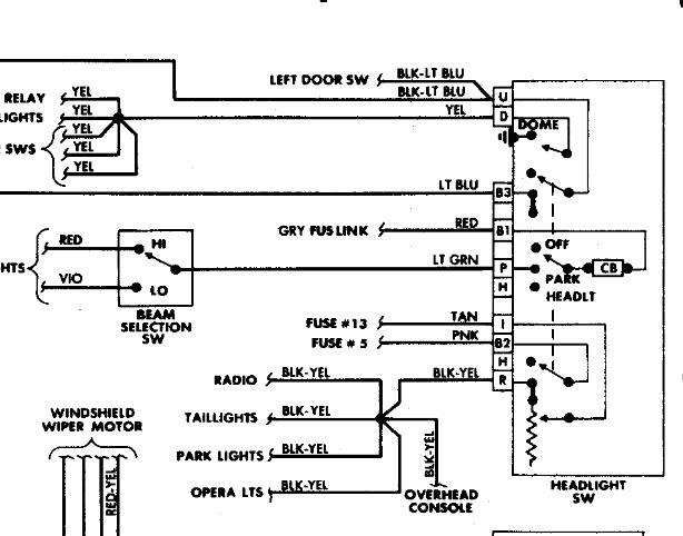
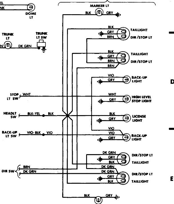
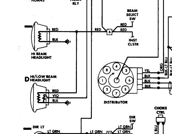
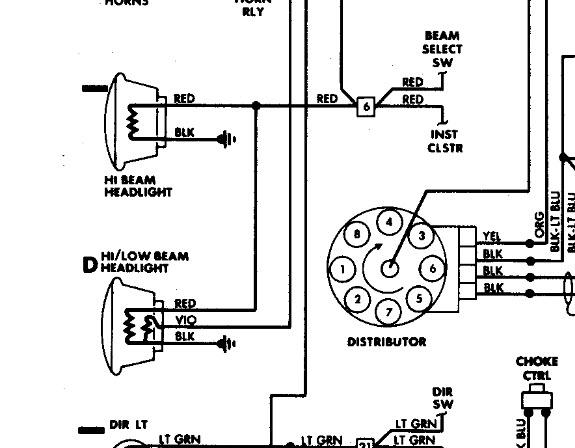
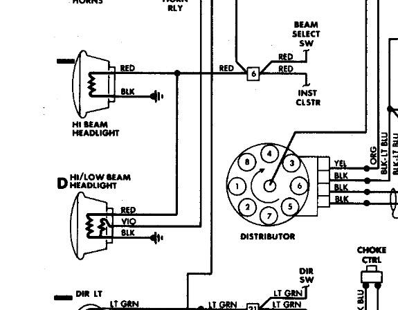
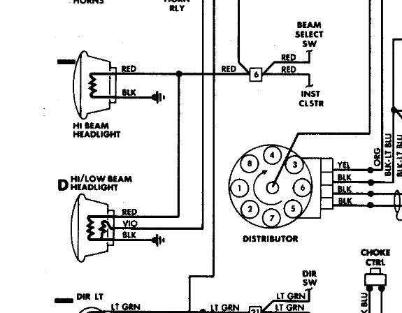
Friday, August 2nd, 2013 AT 5:44 AM
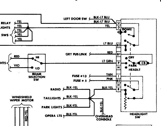
Need a wiring diagram for headlight switch on 1988 dodge diplomat 318. Bought a new headlight switch but the wire colors do not match up between the new and old switch. I', m at the point where I would just like to put a toggle for an on/off for the low beams. Anyone have any experience with this?




