Headlights and taillights stopped working, why?

Tiny
DIRTY BOYZ
  • MEMBER
  • 1996 JEEP CHEROKEE
  • 4.0L
  • 6 CYL
  • 4WD
  • AUTOMATIC
  • 191,000 MILES
I have the vehicle listed above XJ. I did some investigating and was told that it was my headlight switch. I purchased a new switch and changed it out, but it still does not work. With the vehicle not running when you pull the switch to turn the lights on you will hear the buzzer. Well, I don't hear the buzzer with the new switch installed. The buzzer will work if I wiggle the pull switch but that will only get the parking lights to work. Once I pull the switch to now turn on headlights the buzzing stops and none of the lights work. Please help as I am going crazy trying to figure this out. I am not good with electrical.
Wednesday, March 29th, 2023 AT 10:02 AM

1 Reply

Tiny
CARADIODOC
  • MECHANIC
  • 34,489 POSTS
Fortunately you have wizards like us to guide you through this. :)

First, look at the old switch to see if any of the terminals look black or discolored, or there is charring around them. If you find that, we will have to address the terminals in the connector.

Next, consider this as the buzzer is not working. The clue about it working when you wiggle the switch is a valid observation, but in this case, the contacts inside the switch slide over each other to create the cleaning or scrubbing action. At times one or two contacts can momentarily touch an adjacent contact that it is not really meant to touch.

You can use a digital voltmeter for these tests, but the readings will only be accurate when taken with all connectors plugged in. Instead, it's faster and easier to use a test light, and it can be more accurate for this type of problem. Here's a link to an article for each one, if you need it:

https://www.2carpros.com/articles/how-to-use-a-test-light-circuit-tester

https://www.2carpros.com/articles/how-to-use-a-voltmeter

They're using an "auto-ranging" meter here. That's an expensive feature you don't need. You can find a perfectly fine meter for around $7.00 at Harbor Freight Tools, Walmart, or any hardware store. Same with the test light, but for less dollars. I can help with setting up the meter, if you need it.

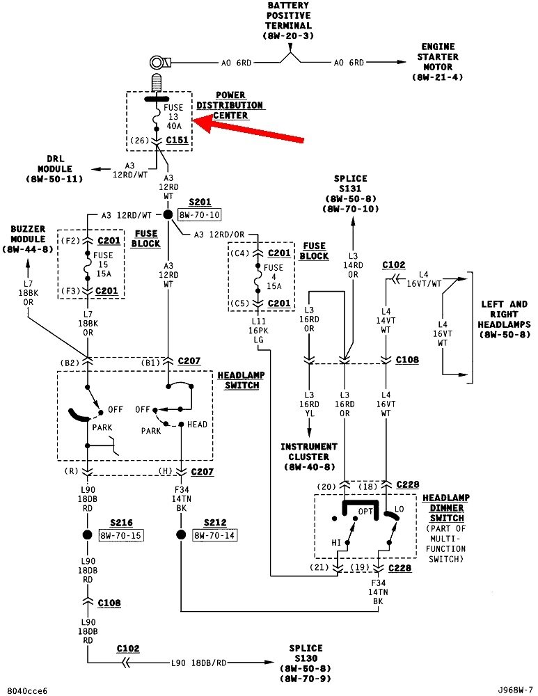
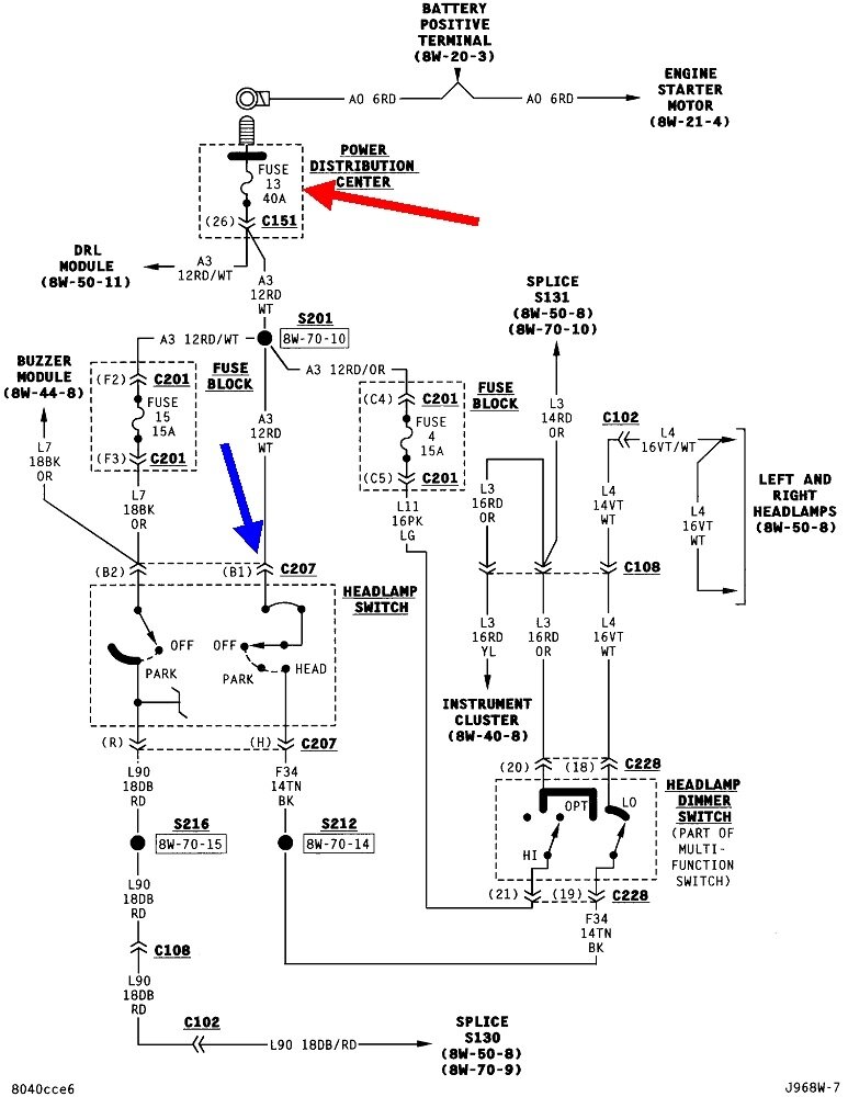
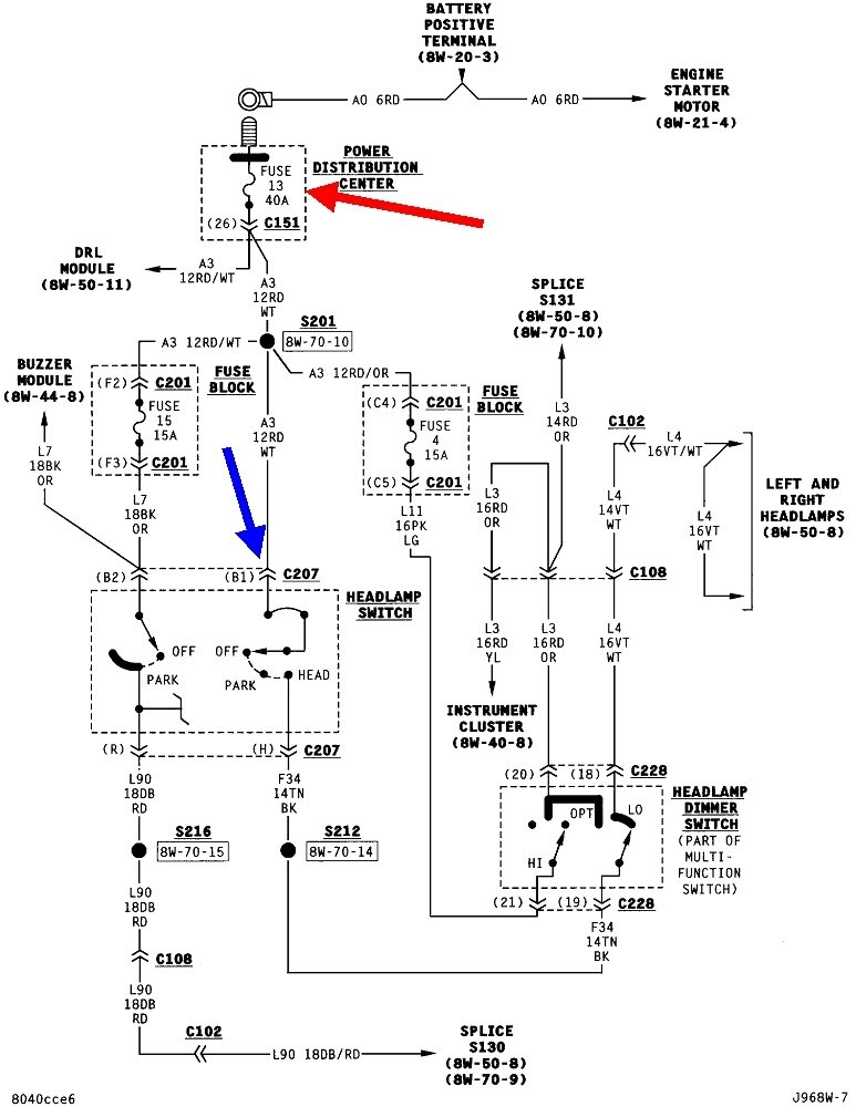
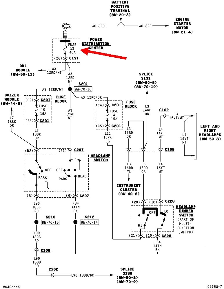
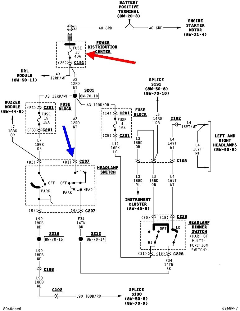
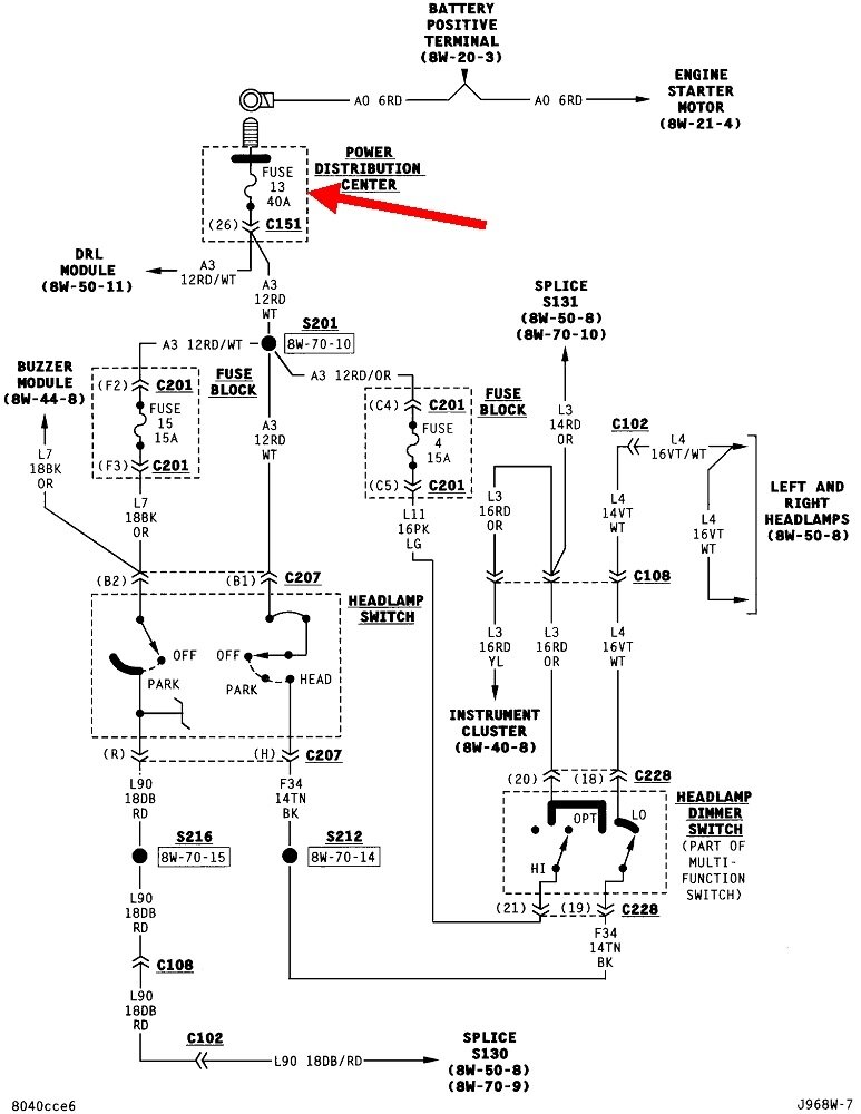
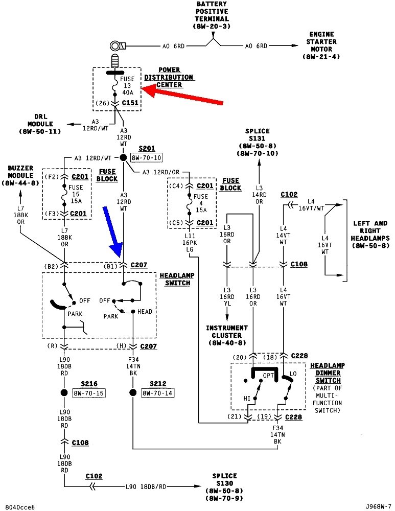
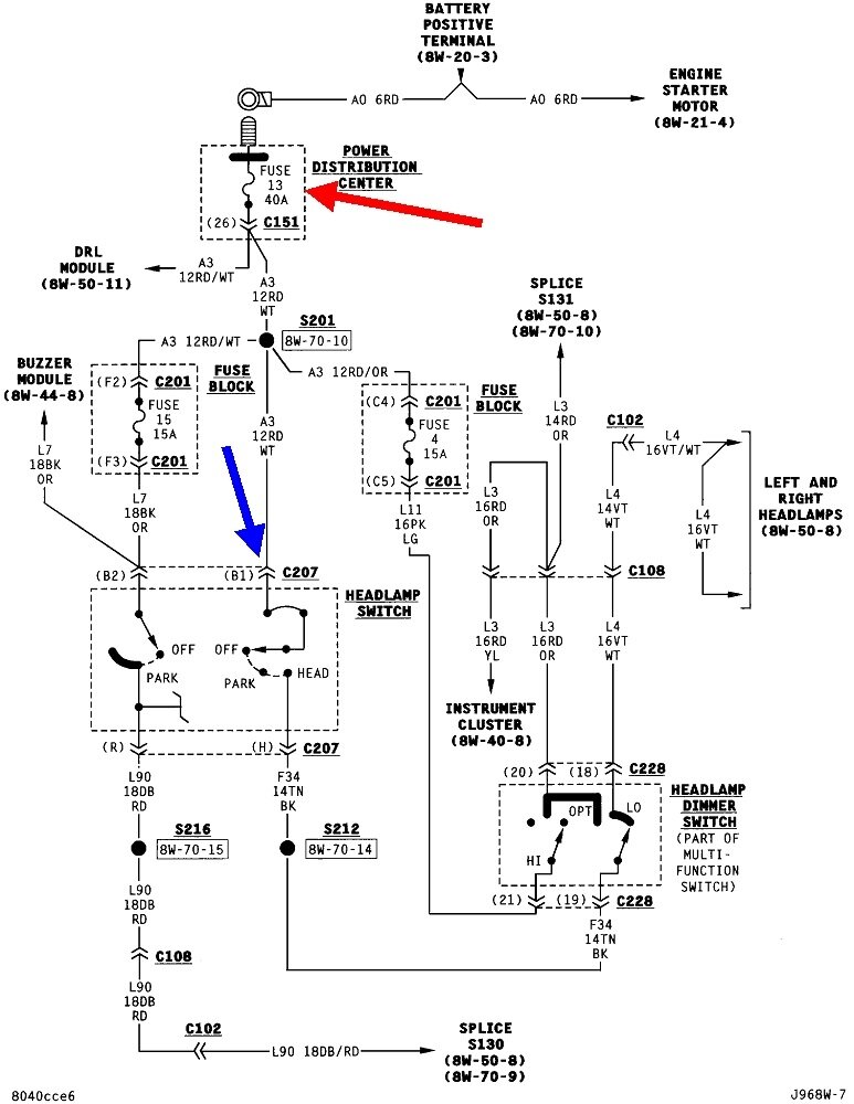
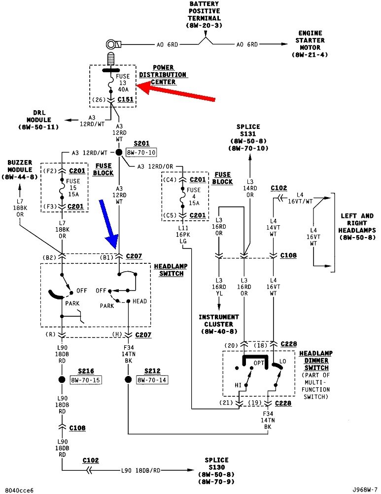
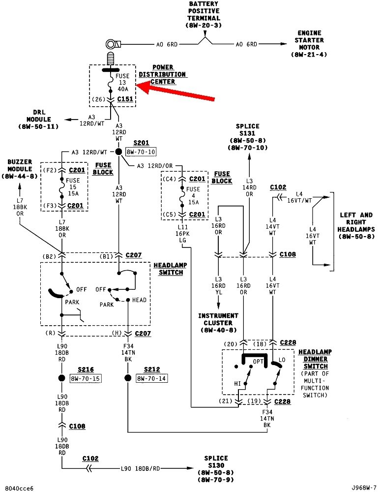
Start by checking fuse # 13 in the Power Distribution Center. That's the fuse box under the hood. Fuses like this have two test points on top so you don't have to pull the fuse out or try to visually inspect it. You must find 12 volts on both test points. If it's missing on one of them, that fuse is blown.

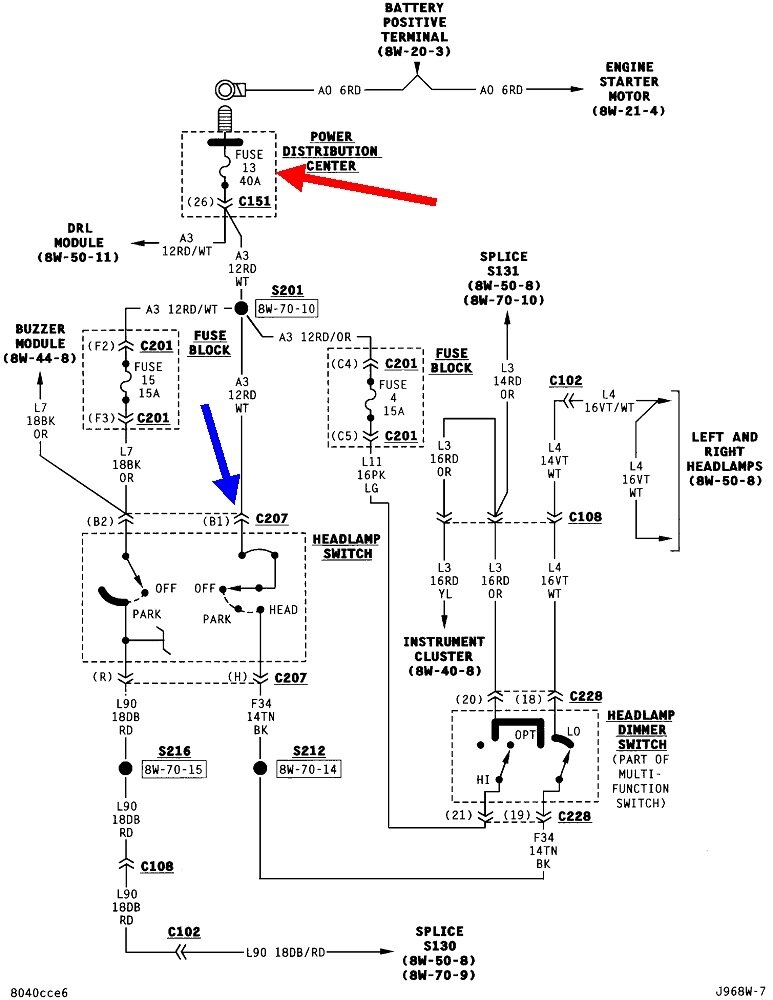
Assuming you do find 12 volts on both fuse test points, check for 12 volts on the headlight switch, terminal "B1". That will be a red wire with a white stripe, (tracer). Back-probe through the back of the connector body, right alongside that wire to take the reading. If the test light is bright, or normal, there's no need to measure the exact voltage, but you can if you want to. It should have the same voltage that you found at the fuse.

Let me know what you find.
Was this
answer
helpful?
Yes
No
Wednesday, March 29th, 2023 AT 4:19 PM

Please login or register to post a reply.