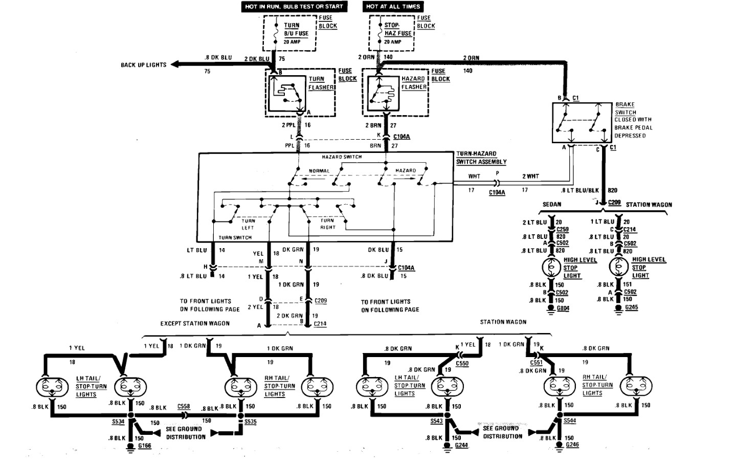
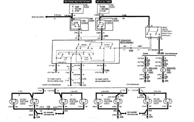
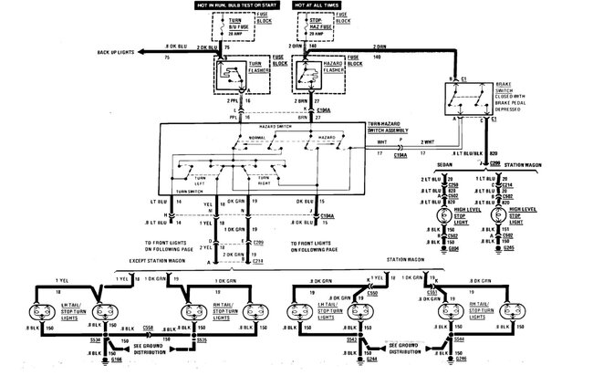
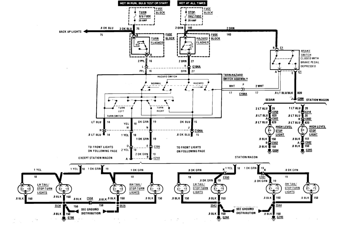
Where is the Hazard Relay located?

Tiny
MICAH TALLENT
  • MEMBER
  • 1987 CHEVROLET CAPRICE
  • 165,000 MILES
Looking for the wire location/color that feeds the coil to the hazard relay.

Or the wire that can be tapped off the steering column to activate the hazards.
Sunday, January 19th, 2025 AT 12:23 PM

1 Reply

Tiny
STEVE W.
  • MECHANIC
  • 15,695 POSTS
You need the factory style switch if you want the hazards to operate. That is because it does more than just turn on power. It connects both sides of the lighting system to the single hazard flasher, so you get 4 corner flashing lights. However, if you are just trying to get power to the hazard system you run power to a flasher can and from the can out to the Brown wire that feeds the multi-function switch.
Was this
answer
helpful?
Yes
No
+1
Sunday, January 19th, 2025 AT 2:05 PM

Please login or register to post a reply.