Starter installation, wiring diagram needed?

2003 BUICK CENTURY
168,312 MILES • 3.1L • V6 • 2WD • AUTOMATIC
Avatar
EDDIEHENSLEY
  • MEMBER
  • 1 POST
I was replacing my lower intake manifold gasket on my car listed above SFI and someone took my starter. I bought a new starter for it, and I don't know how these wires are supposed to be when I went to plug my battery terminals up, they made a big spark so I don't think I have the wires right if you could please help me, it would be very helpful and appreciated. There are 4 wires that are supposed to go to my starter.
Apr 24, 2023 at 8:58 AM
Advertisement
Repair Safety Notice: This information is for general instructional purposes only. Vehicle repair can be dangerous. Verify all information, follow manufacturer service procedures, use proper tools and safety equipment, and consult a qualified repair shop when needed.
Avatar
AL514
  • AUTOMOTIVE REPAIR CONTRIBUTOR
  • 5,477 POSTS
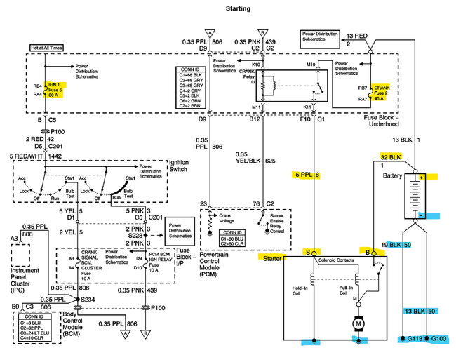
Hello, most likely if you saw a large spark there is a blown fuse, but I don't see 4 wires for the Starter circuit, I see a purple wire to the S post, 1 black wire that goes to Battery positive, which is deceiving because most Ground wires are black. There might be a Ground that goes to the Starter case. Can you take a picture of the wires you are referring to, and sorry to hear someone stole your starter. Thats terrible.
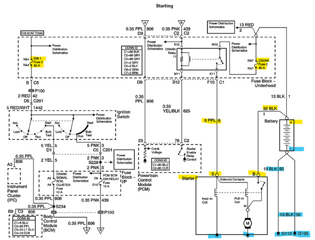
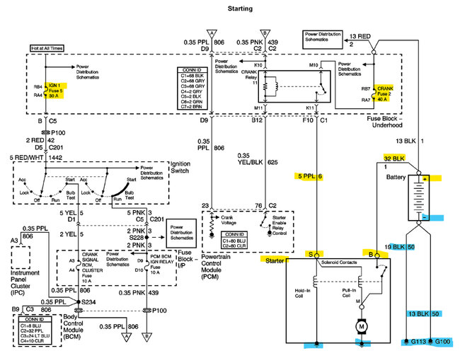
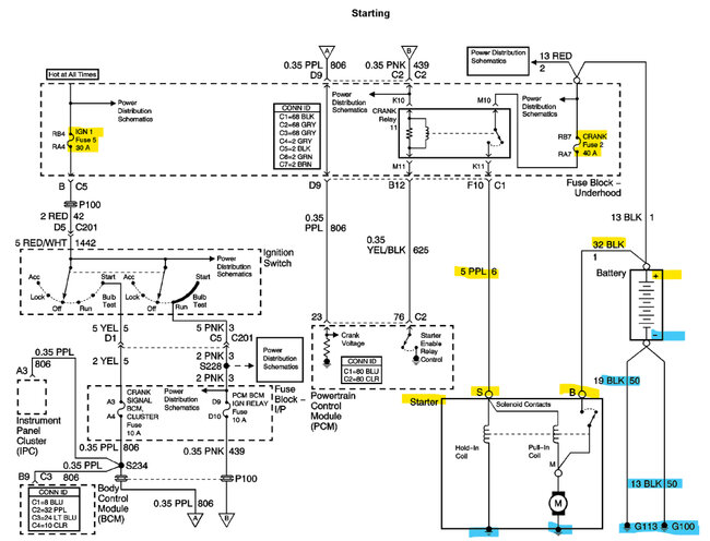
The 1st diagram below is the OEM manufacturer diagram, and the 2nd (Top) and 3rd (bottom) are aftermarket diagrams, they may look a little different, but they're really not. They have just a slightly different layout. So whatever one is easier to understand. I don't think the manufacturer should have made the main power wires coming from the battery black, that can really mess up a situation. If you have a multimeter, or test light after checking all the fuses, I would verify the power wires before hooking them up anywhere.

https://www.2carpros.com/articles/how-to-use-a-voltmeter

https://www.2carpros.com/articles/how-to-check-a-car-fuse

https://www.2carpros.com/articles/how-to-use-a-test-light-circuit-tester
Apr 24, 2023 at 3:18 PM