Generator not charging battery

Tiny
POLIZEME25
  • MEMBER
  • 1961 AMC RAMBLER
  • 0.5L
  • 4 CYL
  • 2WD
  • MANUAL
  • 50,000 MILES
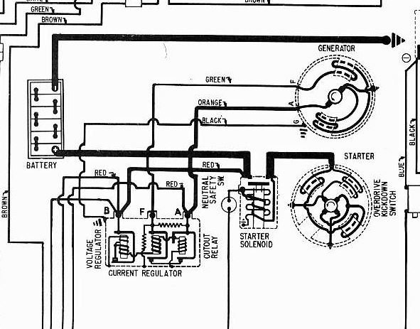
Hi, I'm not getting any voltage to battery from Generator and voltage regulator. I want to test generator/regulator while car is running, using a multi-meter. Not certain which wires are used, no markings on generator or regulator.

See photo.

Thank you, Kenny
Monday, May 25th, 2020 AT 9:51 AM

5 Replies

Tiny
STEVE W.
  • MECHANIC
  • 15,671 POSTS
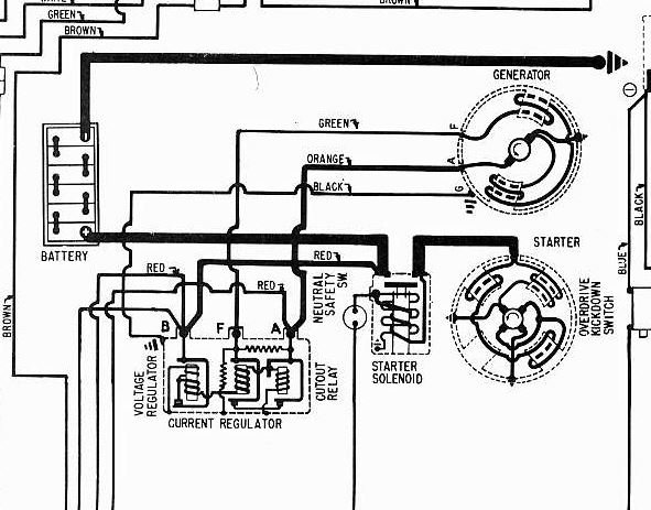
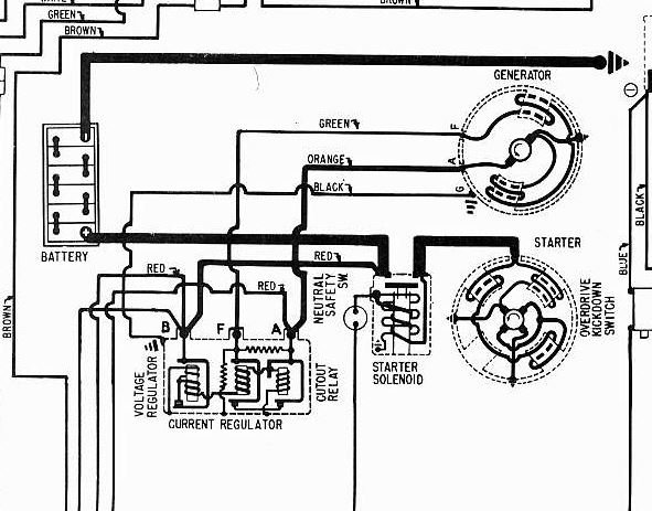
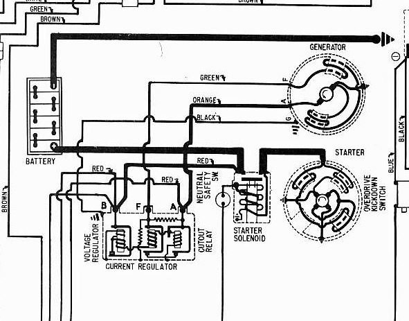
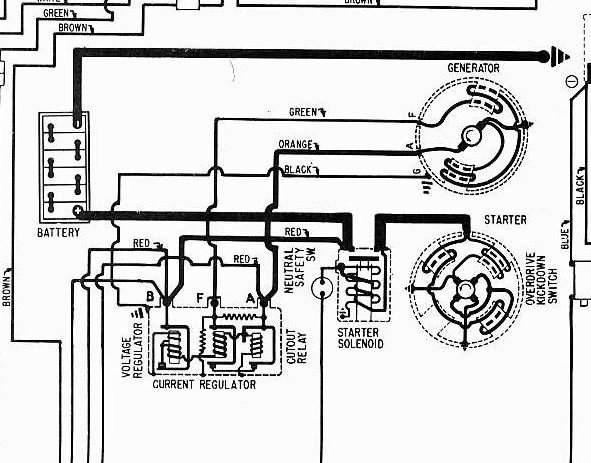
On the stock unit there should be 3 wires. One is a ground wire that normally goes to the case via one of the regulator retaining bolts. The next is the field wire and the last is the Armature wire. The ground serves as one side of both the armature and field leads.
As yours has the regulator on the unit you will need to remove it's cover and check to see which regulator design you have. The common ones have points in them that can corrode and will stop the regulator from working. If they have sat for a while you may need to re-flash the generator to get it to start producing power. However to do that you need to determine which connections do what and where they are because the process will damage the regulator if done with it connected.
Yours may not have the black ground wire indicated as the regulator is attached to the generator and it may depend on the engine block as a ground. The B terminal on the regulator is the one that connects to the starter solenoid and battery feed cable. The other two regulator connections will be insulated and go to the generator. You may find those leads marked inside the regulator as F and A. With those disconnected they should read as grounded with the engine off. With the engine running you should be able to connect the meter to the A terminal and using a jumper wire from battery positive you should get full output on the A terminal if you tap the Field terminal.
If that works the brushes and windings are good. If you get nothing verify the ground connection and try again. If still nothing one or the other has failed. If you want to keep it original you can get a rebuilt generator. If you don't mind adapting you can convert it using a GM internal regulator unit or an Autolite from a later AMC.
Was this
answer
helpful?
Yes
No
Monday, May 25th, 2020 AT 4:36 PM
Tiny
POLIZEME25
  • MEMBER
  • 61 POSTS
Steve,

Thank you, appreciate the technical information. I'm going to check the points in the voltage regulator, then go from there.
One other question, when I Rev the engine the gauge in the car fluctuates up and down, but not a lot, goes positive a little then negative. Makes no sense to me.

Thanks again,

Kenny
Was this
answer
helpful?
Yes
No
Monday, May 25th, 2020 AT 6:00 PM
Tiny
STEVE W.
  • MECHANIC
  • 15,671 POSTS
That is somewhat typical on a weak generator, most are not putting out a lot of current so they can have trouble keeping the batter charged if you use a stereo or run higher wattage lights. That's why so many convert to an alternator. There are also companies that build alternators inside of generator housings to keep things looking stock. Those are a lot easier to deal with but are costly for most applications.
This might show you more about the regulator types used.I would download it just so you have it.
https://www.harleykmodel.com/technical/regulators/dr-docs/DR5134.pdf
Was this
answer
helpful?
Yes
No
Monday, May 25th, 2020 AT 7:55 PM
Tiny
POLIZEME25
  • MEMBER
  • 61 POSTS
Steve,

Thank you. I have down-loaded the technical information and add it to my ever growing automotive library.

Thank you,

Kenny
Was this
answer
helpful?
Yes
No
Tuesday, May 26th, 2020 AT 3:14 AM
Tiny
STEVE W.
  • MECHANIC
  • 15,671 POSTS
No problem. Just trying to help and give you as much info as possible about how the parts work and what to look for during tests. The generator itself is nothing but a motor and relatively easy to test. The regulators though can be interesting depending on the design and year.
Was this
answer
helpful?
Yes
No
Tuesday, May 26th, 2020 AT 6:04 AM

Please login or register to post a reply.