Gear shift indicator not working

Tiny
Só CHí Má
  • MEMBER
  • 2005 TOYOTA RAV4
  • AUTOMATIC
  • 223,897 MILES
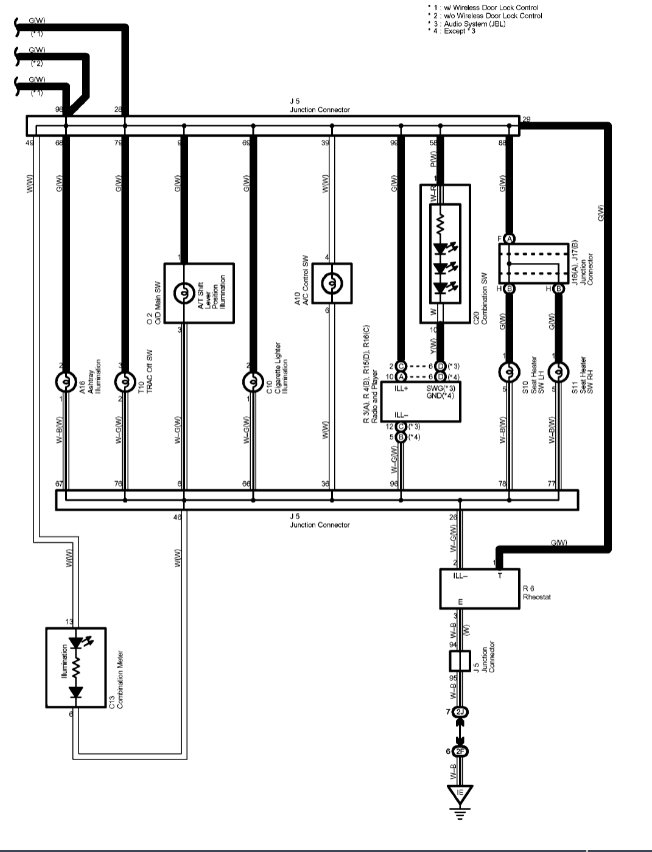
Dash gear shift indicator light is not showing at all. But the transmission changes normally and is working properly. I have checked all fuse and they are good. Please what could be the problem?
And I would like to know the part that supplies those light to the dashboard. Thank you
Friday, September 17th, 2021 AT 12:39 AM

1 Reply

Tiny
SQM
  • MECHANIC
  • 6,383 POSTS
Hello,

It is likely a burnt light bulb that goes inside the gauge cluster. It can also be a wiring issue for the light.
In order to replace the light you will have to take out the gauge cluster and access it from the back.
These bulbs typically twists in the socket. There are many different types of bulbs, to know the part number for it you will have to call the dealer with your VIN and they can provide you with the part number.

https://www.2carpros.com/articles/how-to-check-wiring

Please let me know of any questions.
Thank you.
Was this
answer
helpful?
Yes
No
Friday, September 17th, 2021 AT 10:19 AM

Please login or register to post a reply.