Thursday, August 20th, 2020 AT 9:52 PM
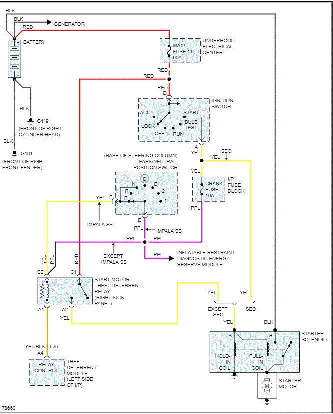
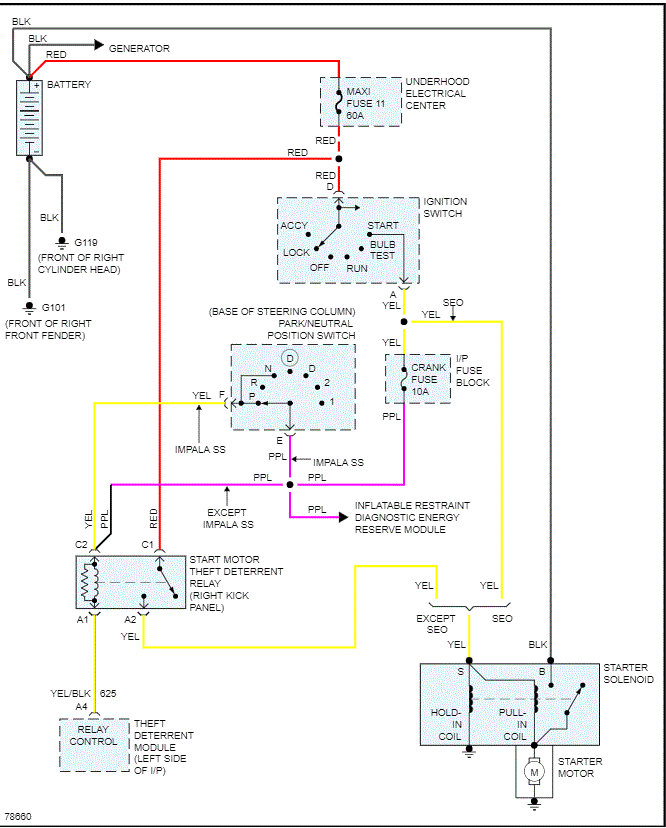
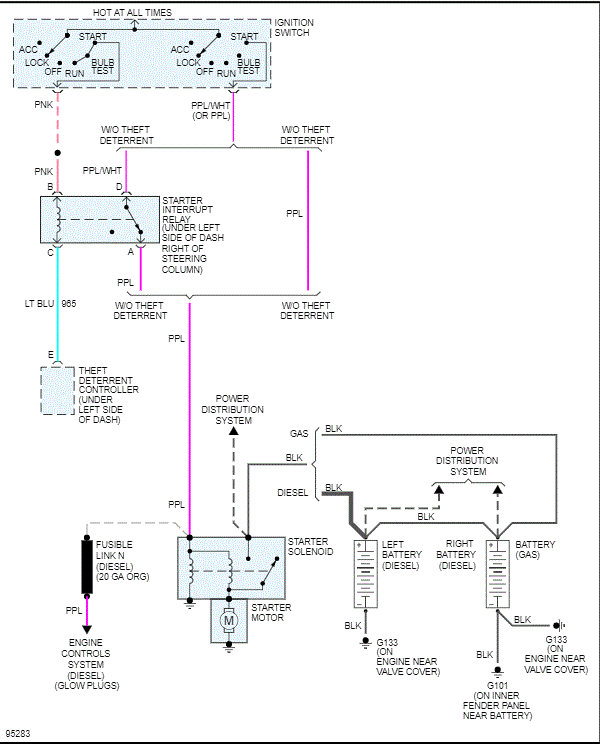
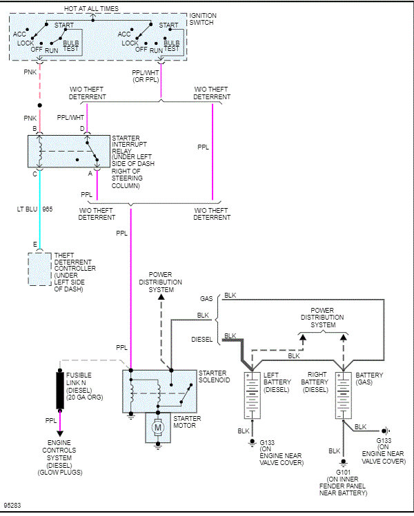
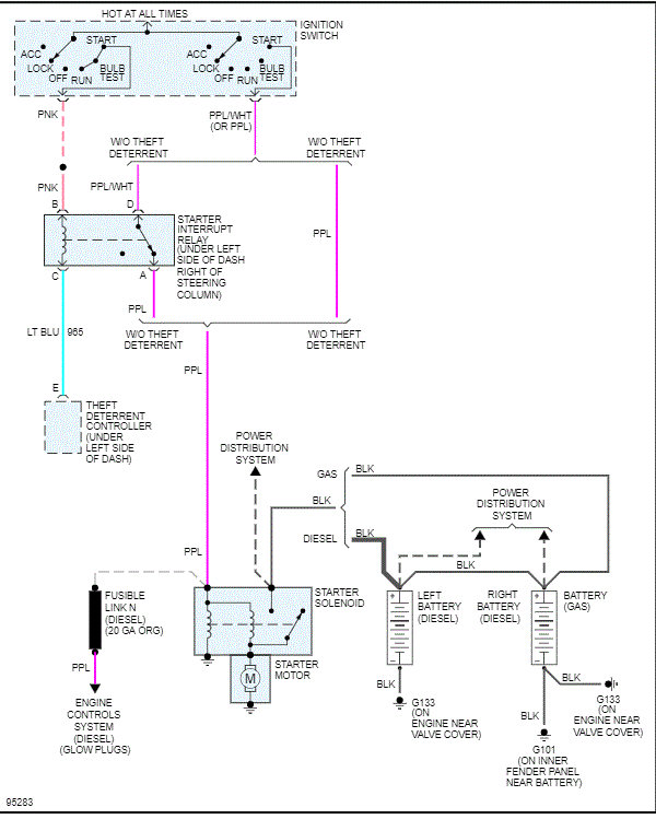
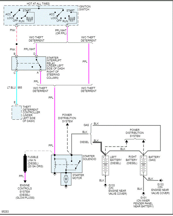
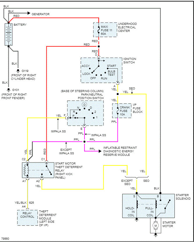
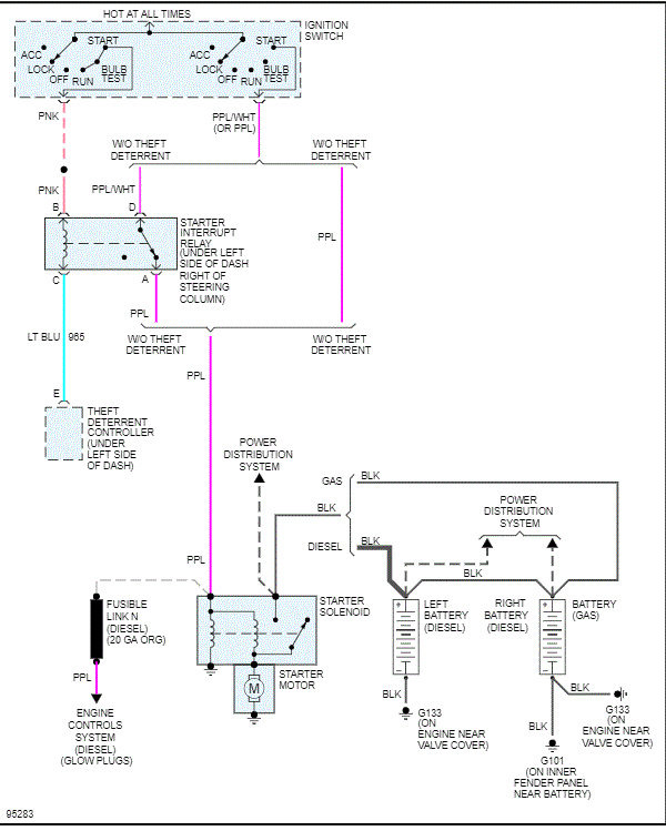
My car's fusible link burnt out and my car has power running through it but won’t turn over at all. So I bought a fusible link and when I lifted up my car to cut the link I noticed it was two links diverted into one and I don’t know which I need to cut in order to replace so my car is running again. Please get back to me thanks.







