Key fob not working?

Tiny
CHAD CROWDER
  • MEMBER
  • 2004 DODGE DURANGO
  • V8
  • 4WD
  • AUTOMATIC
  • 1,000,000 MILES
Needing to know where the fuses are for the key-less entry.
Wednesday, August 14th, 2019 AT 5:45 PM

5 Replies

Tiny
94 TRANSAM
  • MECHANIC
  • 680 POSTS
Hi Chad, thank you for using 2CarPros. Here is the fuse location is it because your key fob isn't working? This guide will help check the fuse with the fuse ( #14 and #18) location in the diagrams below.

https://www.2carpros.com/articles/how-to-check-a-car-fuse

Check out the diagrams (Below). Please run this test and get back to us.

Rich
Was this
answer
helpful?
Yes
No
-2
Friday, September 11th, 2020 AT 1:17 PM
Tiny
CHAD CROWDER
  • MEMBER
  • 3 POSTS
Yes, key fobs are not working.
Was this
answer
helpful?
Yes
No
+1
Friday, September 11th, 2020 AT 1:18 PM
Tiny
94 TRANSAM
  • MECHANIC
  • 680 POSTS
Try this reset procedure:

Start the vehicle and let it run for 2 minutes.
Then hold the lock and unlock buttons on the fob for 3 seconds then let the buttons up. Repeat this 3 times and that should reset them after a battery change etc.

Let me know how it turns out.
Was this
answer
helpful?
Yes
No
-2
Friday, September 11th, 2020 AT 1:18 PM
Tiny
CHAD CROWDER
  • MEMBER
  • 3 POSTS
It did not work.
Was this
answer
helpful?
Yes
No
Friday, September 11th, 2020 AT 1:18 PM
Tiny
94 TRANSAM
  • MECHANIC
  • 680 POSTS
Okay, It was worth a shot. May I ask if anything happened that may have made them stop working? Battery change, battery went dead, etc?

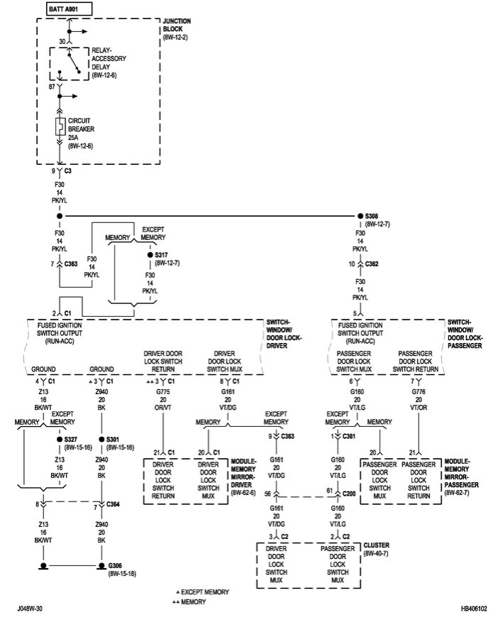
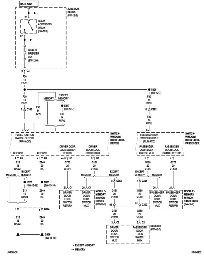
Here is the wiring diagram for the key-less circuit. This circuit is on an auto reset circuit breaker so if nothing happened I would test for voltage on both sides of the breaker to make sure it is good. It should be located in the fuse box under the hood.

Let me know what you find, Rich
Was this
answer
helpful?
Yes
No
Friday, September 11th, 2020 AT 1:18 PM

Please login or register to post a reply.