Wednesday, April 29th, 2020 AT 11:18 AM
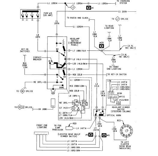
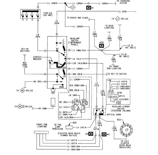
I just bought the vehicle listed above. The taillights and dashboard lights were not working so I checked the fuses and replaced the burned out 20 Amp fuse in the#5 slot. The dashboard lights came back on but then the headlights stop working, although my brake lights, hazard lights, heater blower, turn signals, radio, windshield wipers, continued to work and also my instrument panel lights came and door buzzer. I cant find a headlight relay.I rechecked the fuses again and lost my radio and door buzzer although the fuses are all new.






