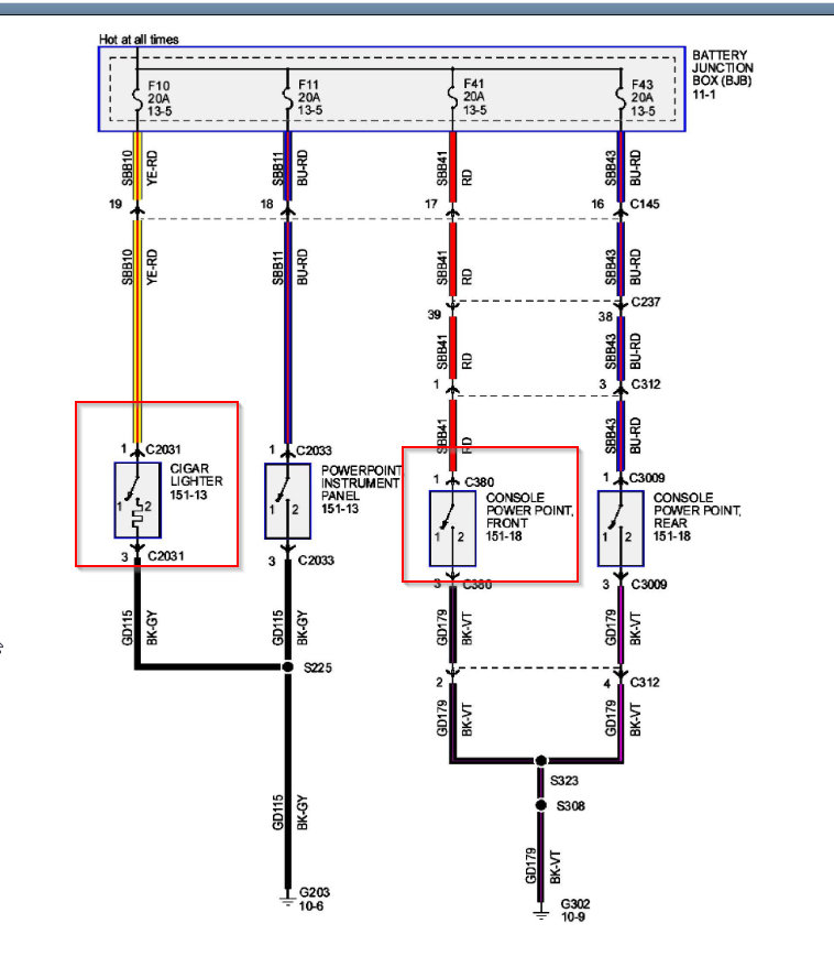
Wednesday, August 12th, 2020 AT 6:15 PM
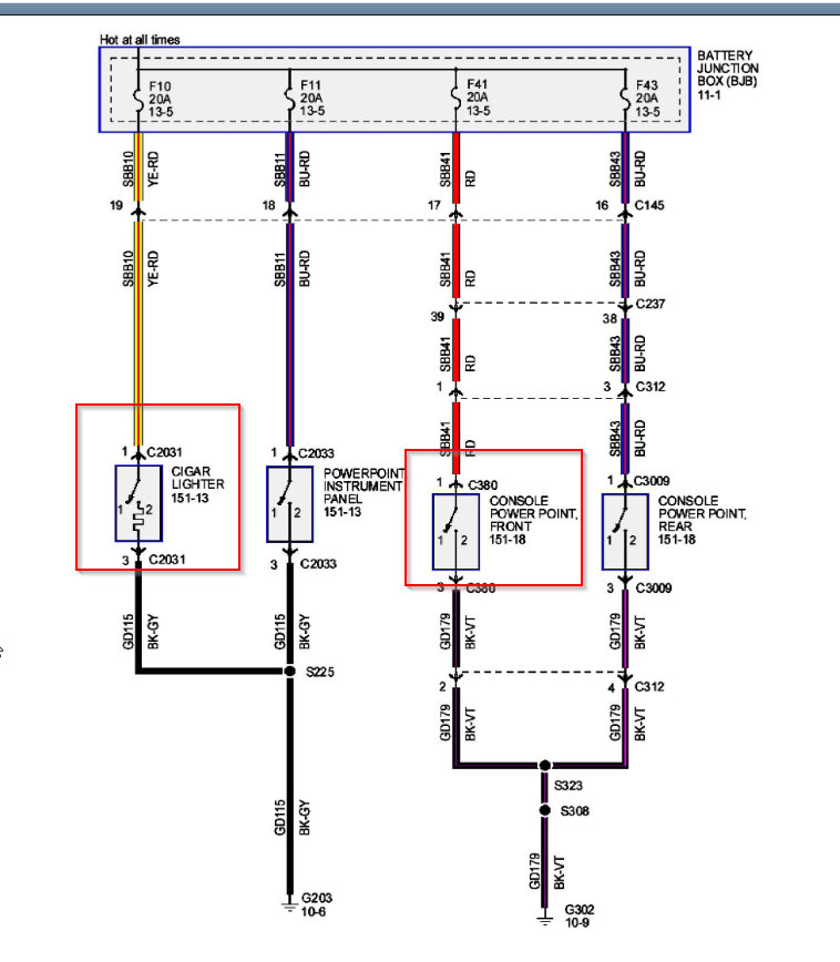
I don’t know the location of the fuse for the 12 V auxiliary plug and cigarette lighter plug. I think the fuse to both ports are blown and I need to know the location number to the fuses.





