Sunday, July 31st, 2022 AT 9:14 AM
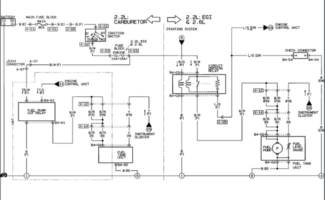
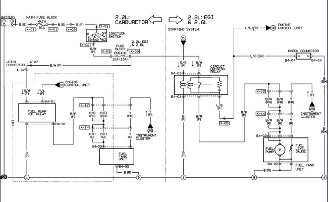
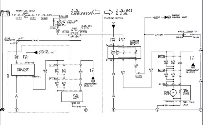
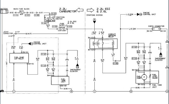
When I was removing my fuel pump, I didn't unplug the harness from the fuel pump to the connector mounted on the frame of the truck. The five wires pulled out of the six-hole connector. I cannot find a diagram to show in what order they go back into the plug. Three wires insert into the top and two wires the bottom. The bottom center hole was not used. There are two black wires, two black with grey stripes, and one red wire. The drawing is the current placement I have. I don't know if it is correct though. I would appreciate any help I could get. Thanks




