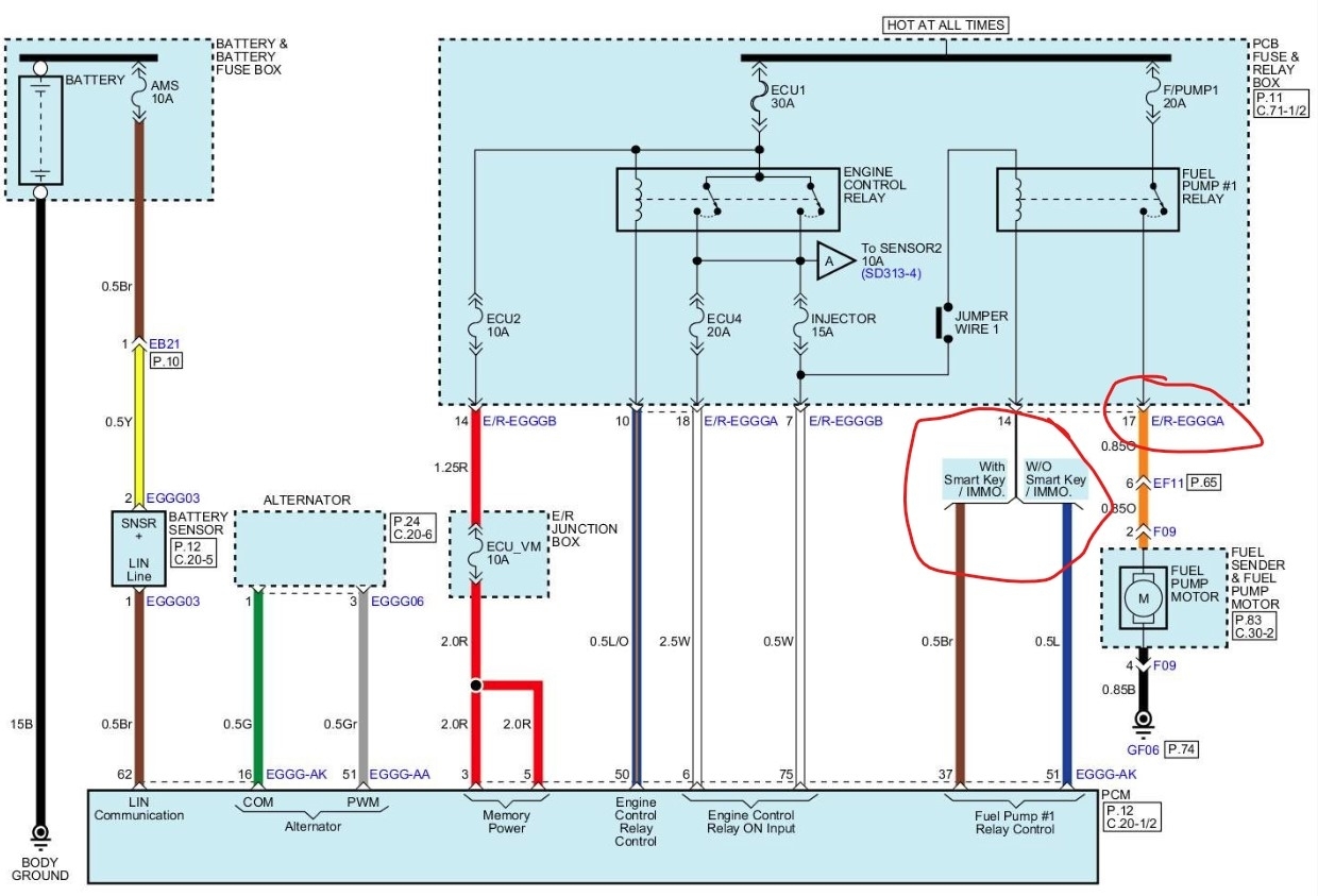
The relay fuse is good and the I tested the pump and it is brand new and works. When I turn on the ignition, the fuel pump is not priming. I connected my scan tool and sent a signal to activate the pump and it will not engage. I can send power to the pump to prime it and the car will start but kills a few seconds afterwards.
Sunday, August 10th, 2025 AT 10:11 AM






