Fuel pump not powered after oil pressure sending unit closes

Tiny
DAVEINMO
  • MEMBER
  • 2005 CHEVROLET CAVALIER
  • 120,000 MILES
Car starts and runs for a couple seconds but will stall due to power loss in circuit from oil pressure sending unit. Cannot link obd2 scan tool to the PCM either. Swapped PCMs with one already flashed for this VIN and problem remains. If I understand this circuit correctly the PCM applies the ground to the fuel pump relay when the oil pressure closes the switch. Is this true and are there any known issues that could be causing my problems?
Friday, March 25th, 2022 AT 11:23 AM

27 Replies

Tiny
JACOBANDNICKOLAS
  • MECHANIC
  • 110,192 POSTS
Hi,

I read through several things, and this doesn't appear to be related to the oil pressure. If you look below, I attached a pic showing the fuel system cut-off causes. Take a look.

Actually, the PCM sends a voltage signal to the fuel pump relay to actuate it. Once that signal is applied, the relay closes and power to the pump and fuel injectors is supplied by fuse (F/P Inj) in the interior fuse panel.

There is one thing I see that may be the problem. There is a splice between the fuse and the relay. The splice provides power from the fuse mentioned to both the relay and the injectors. That splice may be failing and not able to keep up with demand. However, I suspect we have a weak ground at some point.

If you are sure the relay is good, we need to locate the splice. Pics 2 and 3 show the wiring schematic. I highlighted some wires and circled others. I circled the splice and grounds that should be checked as well. Pics 4 - 7 below show the locations of both the splices and the grounds.

Here is where I strongly recommend starting, ground 110 at the rear of the engine. Not only is that the ground for the fuel pump relay but also, it is the ground for the data link connector that also isn't working. Take a look at pic 8 below. Start there. I have a feeling you are going to find either a partially broken ground, corrosion, or something is damaged at that point.

Here is a link you may find helpful:

https://www.2carpros.com/articles/how-to-check-wiring

Take care and let me know what you find. I'm interested in knowing if that is where the problem is coming from.

Joe

See pics below.

Was this
answer
helpful?
Yes
No
+2
Friday, March 25th, 2022 AT 3:58 PM
Tiny
DAVEINMO
  • MEMBER
  • 19 POSTS
Thanks Joe, that'll save time identifying circuits. I did bypass the relay and forced the pump to run but still have the start/stop issue. Verified voltage loss at injectors when that occurred but haven't determined if I'm losing the 12vdc or the ground yet. I was just doing that when your reply came through. Swapping PCMs hasn't helped the situation due to the fact I had to deal with the Pass lock 2 key relearn procedure. I have actually swapped back to the original PCM now just to alleviate that concern. I'll spend a little time reviewing these circuit schematics and let you know where I stand. Thanks again and I'll stay in touch. Dave
Was this
answer
helpful?
Yes
No
Friday, March 25th, 2022 AT 5:48 PM
Tiny
JACOBANDNICKOLAS
  • MECHANIC
  • 110,192 POSTS
Dave,

You are very welcome. Although I can't guarantee it, the ground I mentioned seems to make the most sense simply because of the DLC issue.

I would suggest testing for continuity to ground from pin 5 on the DLC; however, that could provide a false positive. I suspect the ground is failing when loaded and a multimeter won't provide the voltage needed to cause failure. However, it wouldn't hurt to try.

Regardless, let me know what you find or if I can help.

Take care,

Joe
Was this
answer
helpful?
Yes
No
Friday, March 25th, 2022 AT 7:09 PM
Tiny
DAVEINMO
  • MEMBER
  • 19 POSTS
Thanks, I have verified the relay is good and reading continuity thru pin 5 of the dlc to ground showed a resistance of only 4 ohms. I'm attributing that to the actual resistance of the wire itself and pins etc. Like you said though, that's without a load on the ground circuit. I will inspect and clean grounds tomorrow and check those splices etc. I read somewhere about an issue with a grey PCM wire at a connector that is notorious for failing in these cavaliers. Does this ring a bell? Just curious. I'll let you know what I find. Have a good weekend and thanks much.
Was this
answer
helpful?
Yes
No
Friday, March 25th, 2022 AT 9:49 PM
Tiny
JACOBANDNICKOLAS
  • MECHANIC
  • 110,192 POSTS
Hi,

I'm not familiar with the gray wire. However, anything is possible. Let me know what you find with the grounds and we'll go from there.

I can go through the schematics and try to locate a gray wire in the PCM pinout. Were they any more specific other than simply saying a gray wire?

Let me know

Joe
Was this
answer
helpful?
Yes
No
+1
Saturday, March 26th, 2022 AT 12:26 PM
Tiny
DAVEINMO
  • MEMBER
  • 19 POSTS
Yes Joe, it was the 12vdc wire leaving the fuel pump relay to the fuel pump itself. It sounds like the issue is in the firewall penetration connector. I just cleaned and rang out all grounds in engine compartment with no luck. Still can't link to PCM either. I do have 12v present at dlc and what I believe is a good ground. The fuel pump ground is under driver's seat and carpet. That's the one I'm tackling now. If that doesn't fix it then I'm going to track down the splices. I don't have a lot of hope about the last ground though because that shouldn't impact the PCM. I'll get back with you shortly. Give some thought to the BCM or am I in left field with that concern?
Was this
answer
helpful?
Yes
No
Saturday, March 26th, 2022 AT 12:45 PM
Tiny
JACOBANDNICKOLAS
  • MECHANIC
  • 110,192 POSTS
Hi,

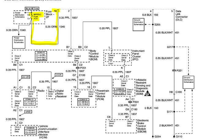
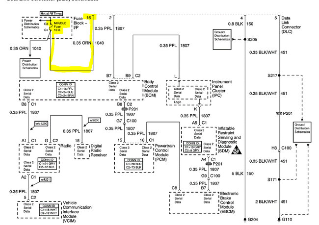
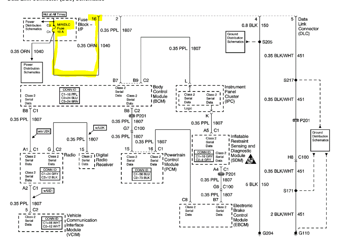
I attached the DLC wiring schematic and the fuse that powers it. Check the fuse to see if it is good. Additionally, if the fuse is good, make sure there is power to and from it.

Pic 2 is the fuse panel (IP). I highlighted the fuse.

Let me know.

Joe

See pic.
Was this
answer
helpful?
Yes
No
+1
Saturday, March 26th, 2022 AT 12:54 PM
Tiny
DAVEINMO
  • MEMBER
  • 19 POSTS
I have checked all fuses for 12v and all tested good. I will go back and verify that circuit. Thanks. The picture I attached is the gray wire powering the pump. If you zoom in, you'll notice a Hotspot on it. The corresponding pins in connector look good though. The outbound wire doesn't show any heat signs. I have opened the wire looms from the fuse panel to this connector looking for a slice. I haven't found one but I will. I'm going back to figure out the color of that wire. That will help. I can't tell you how much help you've been in this process. You'll be on my Xmas gift list this year. Lol. BTW, I've lost the theft light on the instrument panel totally. Even during the self-test upon power up. Darn gremlins. How would you like a cavalier for Xmas? I'm about ready to buy my niece (it's her car) something else and strike a match.
Was this
answer
helpful?
Yes
No
Saturday, March 26th, 2022 AT 1:31 PM
Tiny
DAVEINMO
  • MEMBER
  • 19 POSTS
The colors aren't great but it's the smaller wire that intersects the larger gauge yellow wire in the lower left of the pic.
Was this
answer
helpful?
Yes
No
Saturday, March 26th, 2022 AT 1:37 PM
Tiny
DAVEINMO
  • MEMBER
  • 19 POSTS
I am going to check resistance on that burnt wire probing on each side of the connector to ensure there isn't more damage than just that little burnt spot.
Was this
answer
helpful?
Yes
No
Saturday, March 26th, 2022 AT 1:42 PM
Tiny
DAVEINMO
  • MEMBER
  • 19 POSTS
I've searched for info on what systems pass lock 2 disables and how it disables them, and it appears that's a black hole. Justifiably so though because it is a theft deterrent system. The splice is fine, no resistance through it in any direction and I'm maintaining voltage at injectors even after it stalls. After dinner I'm going to splice a jumper wire into that burnt grey wire circuit around that connector and see if that solves anything. I asked that question about pass lock 2 because I'm really starting to wonder if this is related? I would love to know if pass lock 2 disables the DLC when it detects a threat. I'm really getting close to lighting that match.
Was this
answer
helpful?
Yes
No
Saturday, March 26th, 2022 AT 3:00 PM
Tiny
JACOBANDNICKOLAS
  • MECHANIC
  • 110,192 POSTS
Hi,

The DLC isn't disabled in the event of a pass lock issue. Is the light staying on at all times? If it is, leave the key in the run position for approximately 10 minutes. When it shuts off, see if the engine starts.

Where is the gray wire that is burnt?

Joe

PS:

I attached a few pics below of the PCM connectors pinout. The first pic is connector 1. It is blue in color and has only 2 gray wires. Both are a 5v reference.

The remaining pics are of connector 2. It is black in color. Take a look.

The last pic shows a dark green wire with a white tracer between the PCM connector 1 and the fuel pump relay.

Let me know.
Was this
answer
helpful?
Yes
No
+1
Saturday, March 26th, 2022 AT 4:43 PM
Tiny
DAVEINMO
  • MEMBER
  • 19 POSTS
Okay Joe, I have quite a bit of info to pass on. First the injectors have 12 V DC continuously when the key is on when the engine stalls there 12 volts DC is still the injectors, but the PCM removes the ground from the circuit. That is the same response it does when the pass lock system detects a threat. I went ahead and did the five V DC test for the resistor in the key which basically drops 2 to 3 VDC as the key is inserted in the ignition and turned to the "run" position. That validates the key is correct. I am going to jumper a wire across the connector in place of the gray wire that is burnt to see if that corrects the issue. I'm thinking about forcing a ground on the injectors to see if it will stay running. I don't believe I'll hurt the PCM doing that what do you think?
Was this
answer
helpful?
Yes
No
Saturday, March 26th, 2022 AT 5:17 PM
Tiny
DAVEINMO
  • MEMBER
  • 19 POSTS
By the way, the splice from the fuel pump relay to the injectors and the fuel pump tested satisfactorily. I saw a no resistance at all measuring across that circuit and a visual inspection looked good. Like I say I have 12 V DC to the injectors and the fuel pump.
Was this
answer
helpful?
Yes
No
Saturday, March 26th, 2022 AT 5:20 PM
Tiny
DAVEINMO
  • MEMBER
  • 19 POSTS
Like I said I have a lot of info. The gray wire provides 12 volts DC to the fuel pump that has a burnt spot about 2 in away from the connector body. If you blow up that picture, I sent the gray wire is in the left-hand side of the picture right next to the yellow wire that is a bigger gauge. Look approximately an inch to 2 inches before the connector body and you're going to see a burnt spot in that wire. I was going to splice a test wire before that burned spot around the connector body and back into the gray wire.
Was this
answer
helpful?
Yes
No
Saturday, March 26th, 2022 AT 5:22 PM
Tiny
DAVEINMO
  • MEMBER
  • 19 POSTS
Hopefully you see all these replies. The issue with the theft light is that day will not come on at all. Even when you turn the key to the on position in the self-test lights all the indicators the theft light is not even on then.
Was this
answer
helpful?
Yes
No
Saturday, March 26th, 2022 AT 5:25 PM
Tiny
JACOBANDNICKOLAS
  • MECHANIC
  • 110,192 POSTS
Hi,

Don't run a permanent ground to the injectors. That won't work. It will cause the injector to continuously inject fuel. The PCM ground is a pulse signal that provided ground on and off when fuel is needed to the cylinder.

Okay, so the anti-theft won't turn on at all.

Joe
Was this
answer
helpful?
Yes
No
Saturday, March 26th, 2022 AT 7:58 PM
Tiny
DAVEINMO
  • MEMBER
  • 19 POSTS
Yes, I realized that about the PCM controlled pulse input to the injectors. After I said it. I'm confused, no theft light so I'd say the anti-theft isn't working but the PCM is disabling the pulse ground input to the injectors like the theft system has been activated. I still need to ring out the green/white to the relay like you recommended and temporarily bypass that 12vdc burnt grey wire to the pump. Still no communication through the DLC to the PCM either. Going back to basics here I probably should shoot some starting fluid into the throttle body before it stalls to make certain it's a disabled fuel supply to the cylinders that's causing the immediate stalling. In your opinion could a faulty Idle Air Control (IAC) solenoid valve cause this issue? Once again, I'm extremely fortunate for your patience and help with this situation. A lot of time and effort was put into a $1,800.00 dinosaur. A healthy donation will be forthcoming. I'm in the mindset now though that I'm not going to let it kick my bottom. My niece is borrowing my '86 Buick Grand National to go back and forth to college in the meantime so she's in no hurry at all to get her Cavalier back. Lol
Was this
answer
helpful?
Yes
No
Saturday, March 26th, 2022 AT 9:18 PM
Tiny
JACOBANDNICKOLAS
  • MECHANIC
  • 110,192 POSTS
Hi,

If the IAC was bad, it could cause a stall at idle, but you would also be able to keep it running by touching the throttle.

Since it starts and then stalls, I suspect the gray wire is not the likely cause, but I've been wrong before and will be again. LOL I just feel if it primes the fuel system to start, it is working.

Now, it really does seem as though the Immobilizer is the issue. Take a look at the pics below. That is the wiring schematic for the anti-theft. Confirm the fuse is good and has power. Then check at both the BCM and the cluster for power.

Also, you do realize that if I had my choice between a Cavalier and a Grand National, I would make sure the Cavalier wouldn't start, correct? LOL

Let me know,

Joe

See pics below.
Was this
answer
helpful?
Yes
No
+1
Sunday, March 27th, 2022 AT 2:48 PM
Tiny
DAVEINMO
  • MEMBER
  • 19 POSTS
Humm, she is a third-year physics major and turned down my offer for my 3500 Silverado with the excuse it's too big to park on campus. She's put more miles in a week on that GN than I have in the last 5 years. That's alright, that turbo needed lubed anyway. I will do those voltage checks and concentrate on the Pass lock system.
Was this
answer
helpful?
Yes
No
Sunday, March 27th, 2022 AT 5:49 PM

Please login or register to post a reply.