Fuel pump bypass wire colors?

Tiny
TODD MIK
  • MEMBER
  • 2009 DODGE RAM
  • 5.7L
  • V8
  • 4WD
  • AUTOMATIC
  • 210,000 MILES
Ive seen so many different answers as I research just confused at this point
Tuesday, January 20th, 2026 AT 6:53 PM

8 Replies

Tiny
CARADIODOC
  • MECHANIC
  • 34,449 POSTS
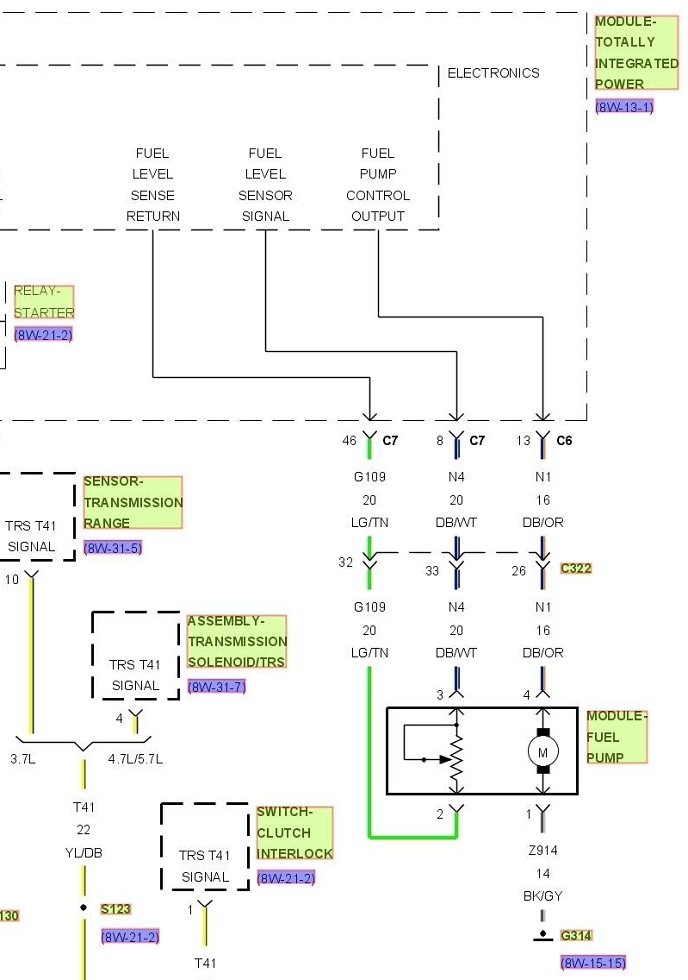
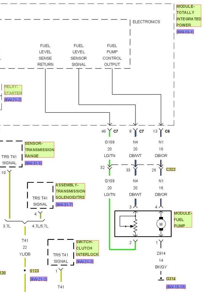
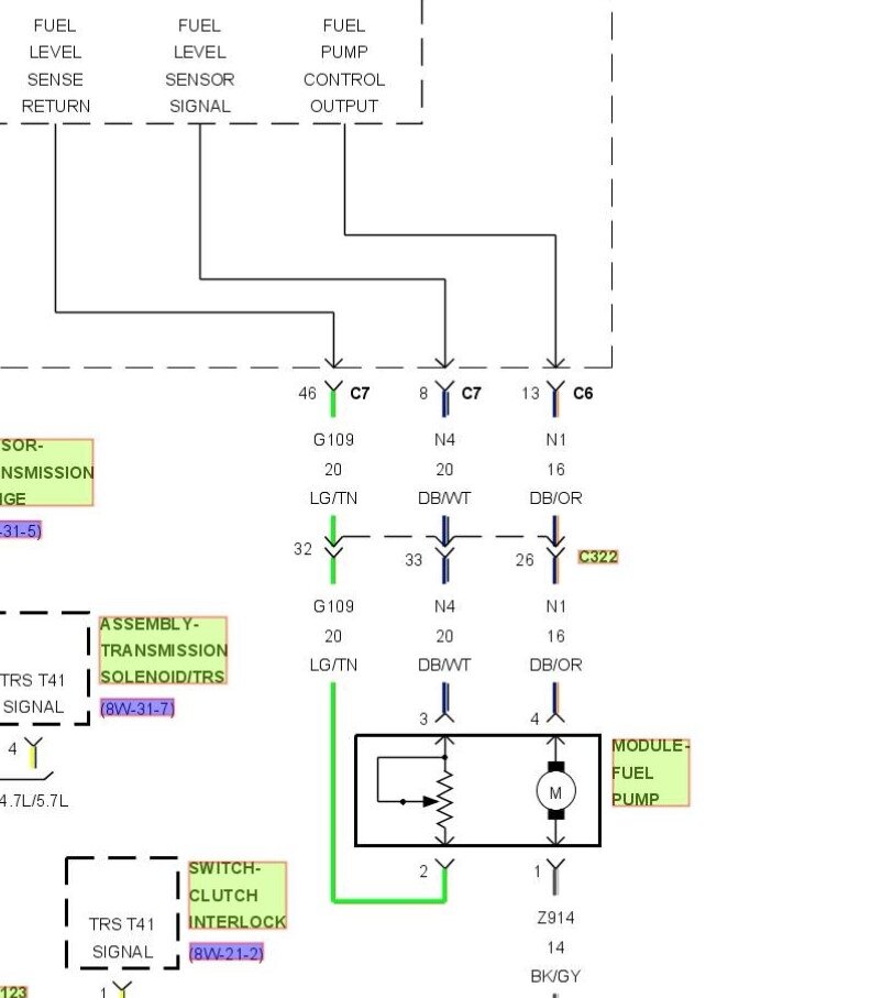
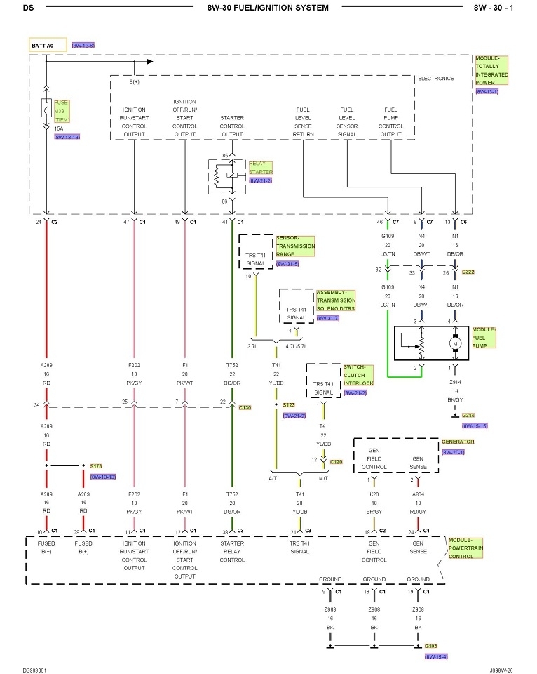
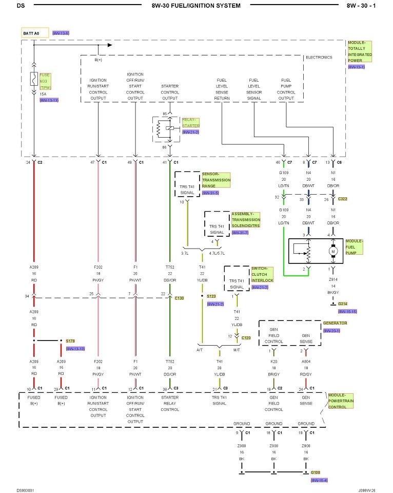
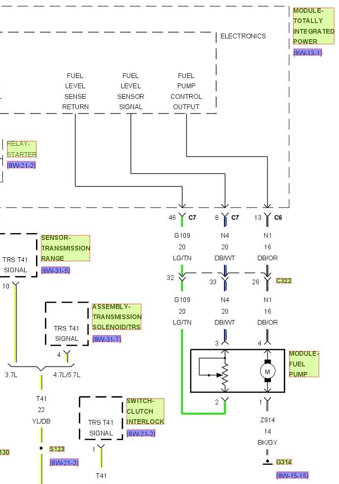
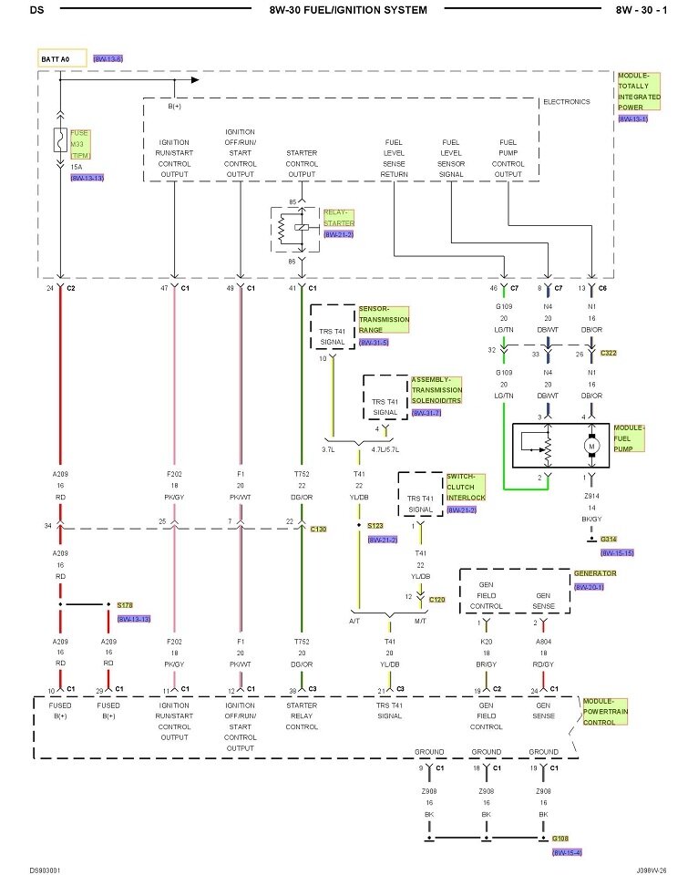
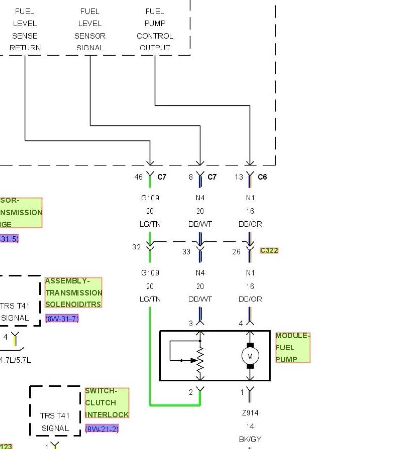
What are you trying to do? Here's the first Powertrain Management diagram that includes the fuel pump for a Ram 1500, 5.7L. The second diagram is just an expanded view of the fuel pump circuitry to try to make it easier to read. If you're trying to run the fuel pump without cranking the engine, you need to apply 12 volts to the dark blue / orange wire. That should only be for test purposes. Don't run it directly with a switch as that would prevent the pump from being turned off in a crash. If a fuel line gets ruptured, that will create a huge fire hazard.
Was this
answer
helpful?
Yes
No
Tuesday, January 20th, 2026 AT 8:22 PM
Tiny
STEVE W.
  • MECHANIC
  • 15,613 POSTS
That truck doesn't have a fuel pump bypass wire. It is fed directly from a relay that is inside the TIPM. That comes out of the TIPM on a Dark Blue/orange wire in connector 6 terminal 13 and goes through an inline connection and to the pump. The pump grounds through a Black/grey wire. The TIPM relays are known to fail and there are some where you can pull a fuse and feed the pump through the fuse. Unfortunately yours isn't one of those as that started in 2010. Your truck doesn't have an easy way to power the pump or even test the relay to see if it's bad. The inline connector (C322) is under the truck next to the cab mount on the chassis. Pin 26 is the Dk Blue/orange pump feed.
I'm guessing you don't hear the pump and the engine won't run?
Normally what I do with these years is to go to the TIPM, find the correct connector, strip back the harness covering and use a needle to pierce the wire in an accessible location. Then test for battery voltage when I use the scan tool to activate the pump relay. You can also put a test light on it and see if it comes on during prime when you turn on the key. Then if you have power there you seal the pinhole with some liquid tape.
They are not fun to test even if you have a scan tool because of the lack of access.
However if you go the route of finding the wire up near the TIPM, it is possible to add a relay that will feed power to the pump if you turn the key on.
So what has it been doing that makes you need to test the pump?
Was this
answer
helpful?
Yes
No
+1
Tuesday, January 20th, 2026 AT 8:54 PM
Tiny
TODD MIK
  • MEMBER
  • 6 POSTS
I've got tipm out a was prepared to solider on a new relay but was sent the wrong one I dont have time to wait for correct one so I need to by pass with 4 pinexternal relay I guess
Was this
answer
helpful?
Yes
No
Tuesday, January 20th, 2026 AT 9:07 PM
Tiny
TODD MIK
  • MEMBER
  • 6 POSTS
I shut it off for about a min last Friday and it's never started since dont hear pump
Was this
answer
helpful?
Yes
No
Tuesday, January 20th, 2026 AT 9:08 PM
Tiny
STEVE W.
  • MECHANIC
  • 15,613 POSTS
OK, To bypass it with an external isn't all that hard, especially if you already have the TIPM apart, Just use a pigtail relay socket to move the relay outside of the box following the OE relay diagram. Have done that as well. That lets you keep the OE wiring but still have a better relay.
Was this
answer
helpful?
Yes
No
Tuesday, January 20th, 2026 AT 9:52 PM

Please login or register to post a reply.