Not getting fuel to the fuel rail?

Tiny
ROBERT6121975
  • MEMBER
  • 1990 FORD F-150
  • 5.0L
  • V8
  • 2WD
  • AUTOMATIC
  • 390,446 MILES
I'm not getting fuel to my fuel rail and my pump isn't turning on. The code is fuel system circuit. I pulled out the pump and tested it and its working when direct current is applied but not when its mounted.
Thursday, June 8th, 2023 AT 5:04 PM

1 Reply

Tiny
AL514
  • MECHANIC
  • 5,572 POSTS
Hello, this is an older vehicle, so you are going to have wiring issues, corroded connectors and broken off pins in fuse panels, The first thing to check is the underside of where the Fuel Pump relay is located. The contact pins for relays will break off on these because they are usually located in the engine compartment. If you pull the Fuel Pump relay out, with the key On or cranking you should 12volts on 2 of the pins where the relay sits with it out. Since you are getting a code, the issue is most likely going to be the ECM fuel pump monitoring circuit side of things. I will post a wiring diagram in a minute. But start with checking the underside of the Power Distribution center where the relay is located, you might find a broken off wire right underneath. It happens all the time on these older vehicles, since it's a circuit the ECM is seeing, it is coming off of the relay.
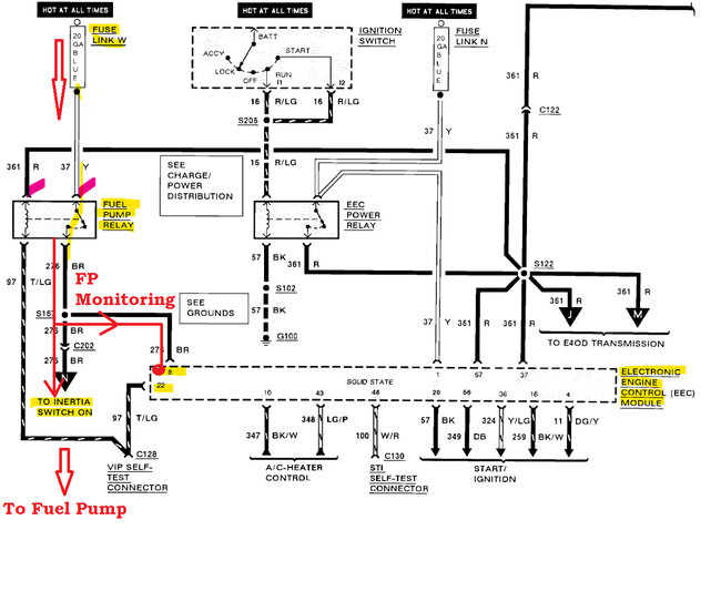
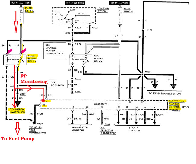
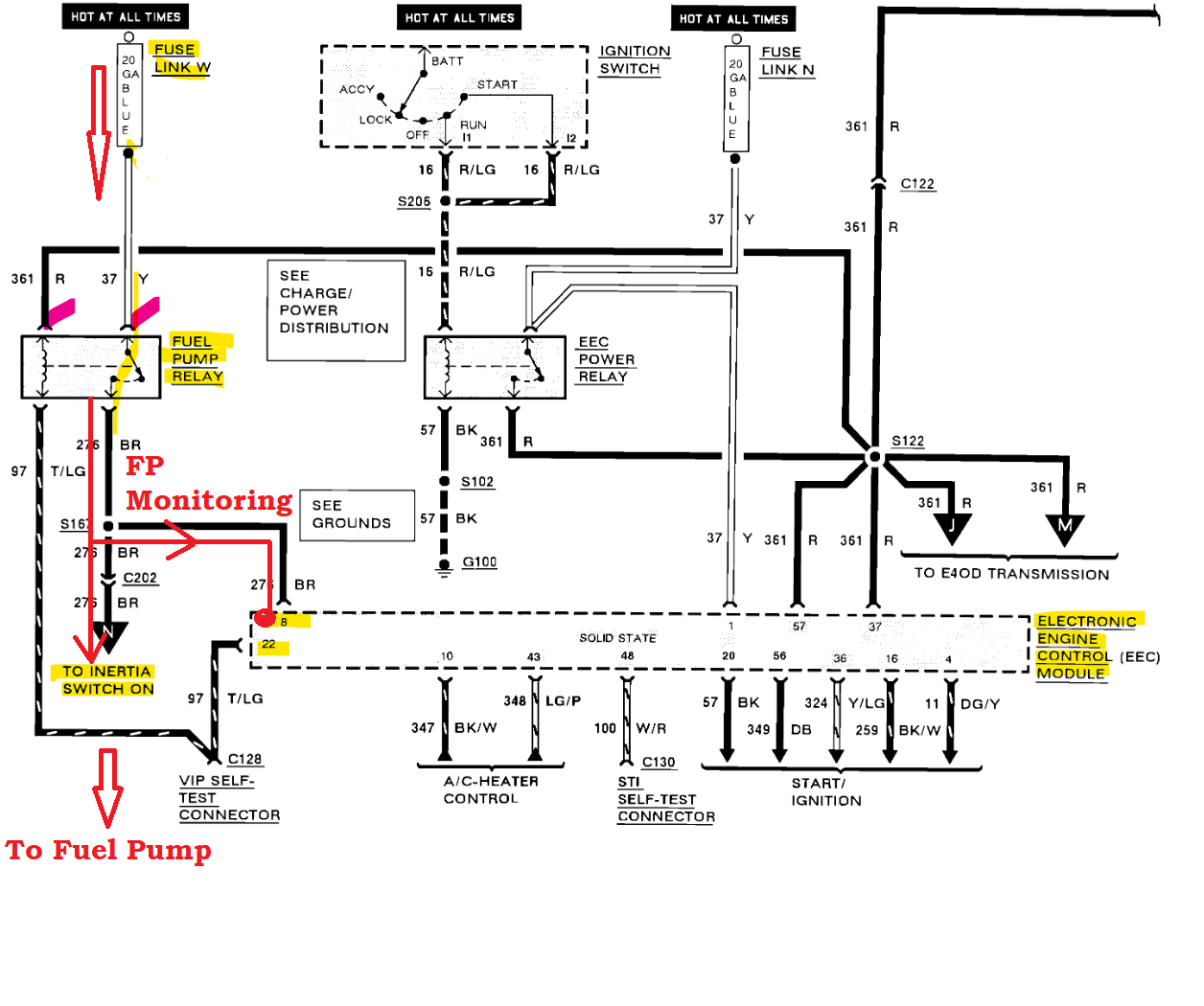
This is a diagram of the Fuel Pump relay circuit which goes to the Inertia Switch then to the Pump. You can see coming off the relay Load side of the circuit to the pump there is aa wire running to the ECM pin labelled B. It's difficult to see, but that circuit is monitoring for 12volts or for current flow when the pump is supposed to be energized and it's not seeing that, hence the code. So, the issue is somewhere from the Relay to the Inertia Switch.

I own a Ford as well and had an intermittent issue with the Fuel pump and it ended up being just a loose connector on the Inertia Switch. The Switch is just a 2-wire switch with a reset button on it. I'll try to find a picture for it, but start with the relay, and we will go from there.
Do you have a multimeter or test light?
Ok the Inertia Switch is in a different location on your vehicle (diagrams 2,3)
Diagram 4 is the Fuel Pump Relay location next to the EEC Power Relay, as well as a Ground location bolted to the body, check that with a multimeter if possible. One lead on Battery negative and the other lead on this Ground, with the Key On, see if there is any voltage drop reading here to the battery,
Diagram 5 is the Fuel Pump itself; you can see there are a bunch of connectors and splices on the way to the pump, but I think your issue is going to be more around the relay.
You can go right to the ECM and back probe the connector on pin 8 (that's the FP monitoring circuit) after you do any relay checks (diagrams 6,7,8). But be careful with these old ECM connectors, they get brittle over time. That would be the last thing to check if you have trouble verifying the Relay. There should be power on pin 8 with key On and during cranking. If there is, then power is coming from the relay.

https://www.2carpros.com/articles/how-to-check-an-electrical-relay-and-wiring-control-circuit
Was this
answer
helpful?
Yes
No
Friday, June 9th, 2023 AT 8:20 AM

Please login or register to post a reply.