Tuesday, October 17th, 2017 AT 8:23 AM
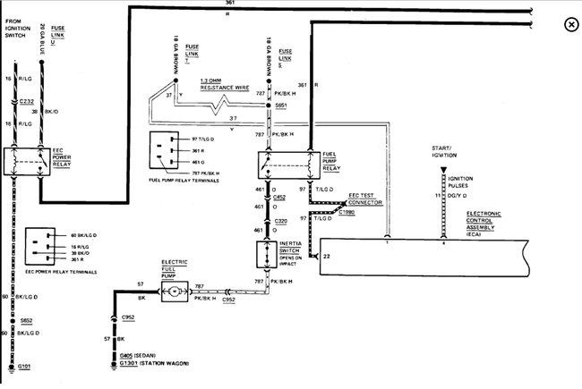
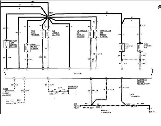
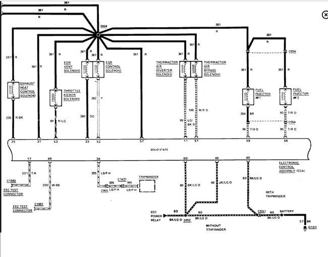
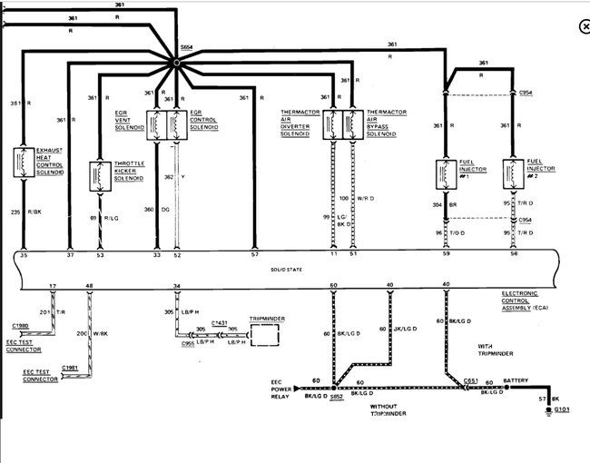
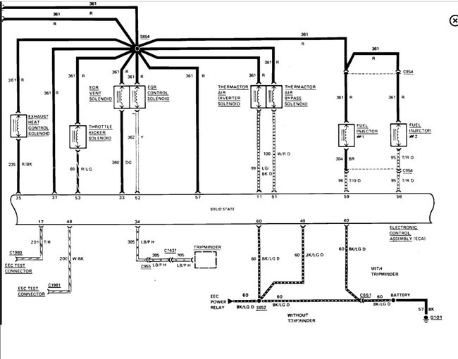
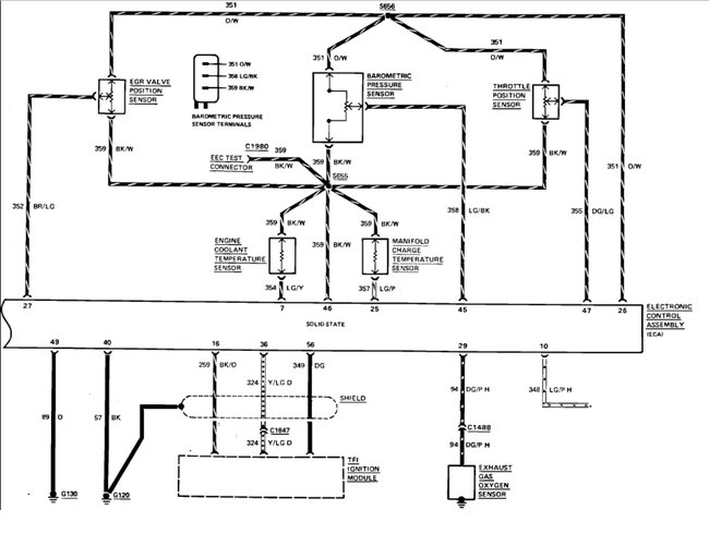
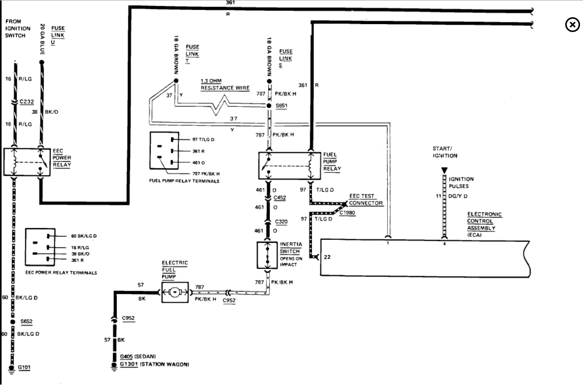
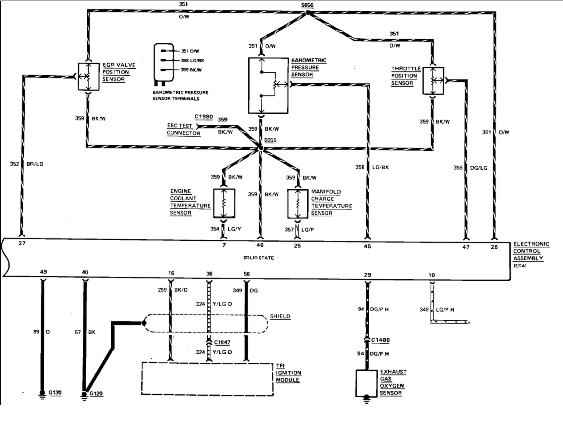
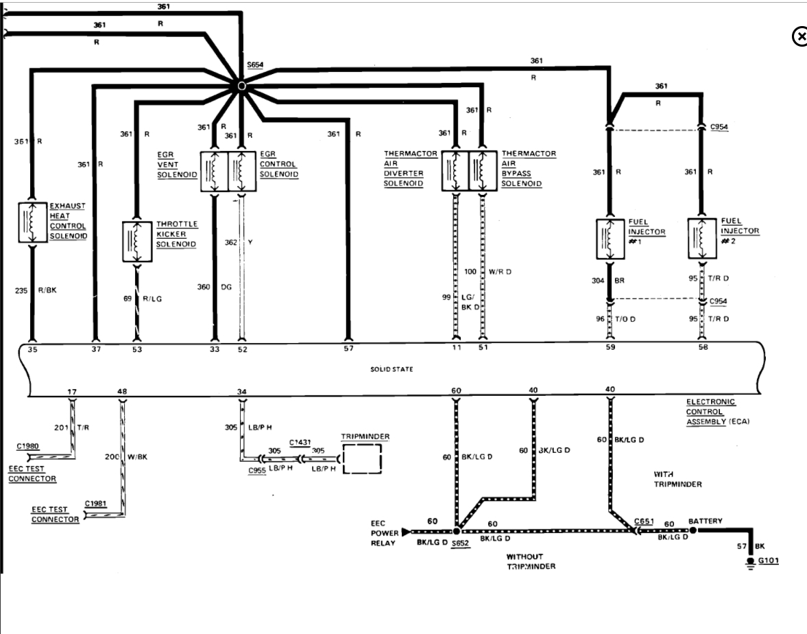
The vehicle starts but will not stay running. Have changed, fuel pump, fuel filter, pump relay, ignition switch, catalytic converter, distributor, oil level is fine. The motor does not use any oil. Only have 9.2 volt to fuel pump in the on position. I am scratching my head.




