Thanks so much for bringing us up to date! I'm glad the instrument cluster seems to be behaving a little better now.
Looking over your scanner results, it seems like there's still a CAN communication error of some sort.
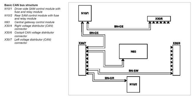
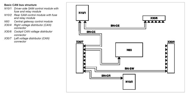
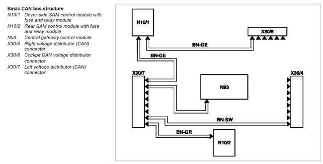
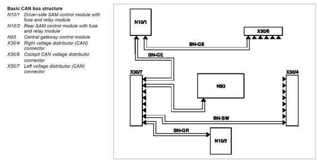
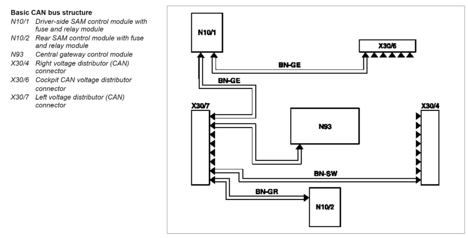
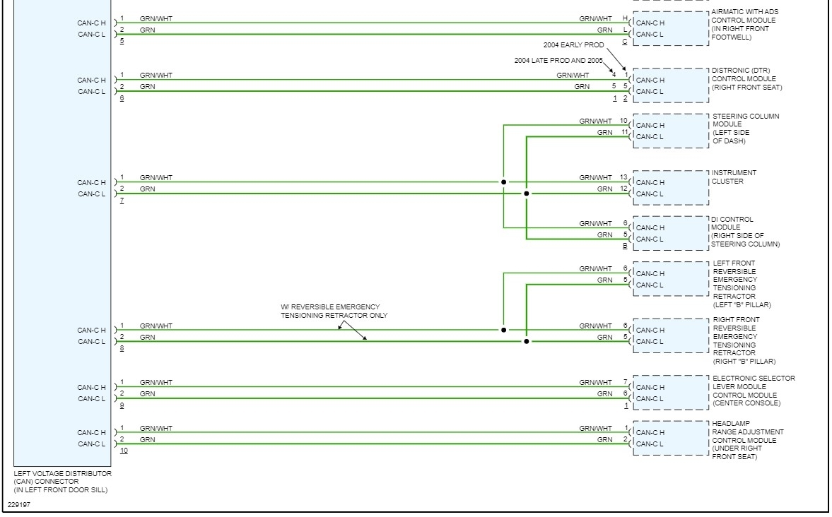
It looks like there are a couple of CAN connectors in the left front doorsill. I wonder if moisture has gotten in there and caused some possible corrosion? I know you've checked the grounds nearby those locations, but it might be worth it to take a quick look at these connectors as well. I've attached photos below of the connector locations.
Are there any aftermarket electrical parts installed on the vehicle? I've seen an aftermarket replacement taillight that caused drivability issues and caused the vehicle to drop into "limp mode". The aftermarket taillight was interfering with the CAN communication somehow and once we installed an OEM taillight the issues cleared up immediately.
Is the battery testing out good now that you have the charging system back up and running?
Thanks, Wendy W.
Was this helpful?
Yes
No
+1
Wednesday, March 23rd, 2022 AT 7:50 AM











































