Front passenger window will not go up

Tiny
MICHAEL RUDE
  • MEMBER
  • 2006 NISSAN ALTIMA
  • 4 CYL
  • 2WD
  • AUTOMATIC
  • 120,000 MILES
Front passenger window will not go up. I replaced switch and did not fix the problem. It would go down but not up. Now it is all the way down. All other windows work normally.
Friday, April 20th, 2018 AT 12:27 PM

1 Reply

Tiny
STEVE W.
  • MECHANIC
  • 15,614 POSTS
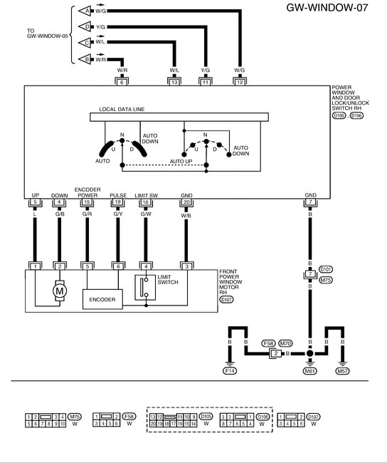
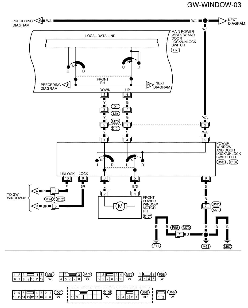
Which switch did you replace and you state it would go down, was that with both switches or just one? Does it have the dual auto up/down system or only the drivers side? They are different wiring and switches for each system. When you push the switch up do you hear anything inside the door?

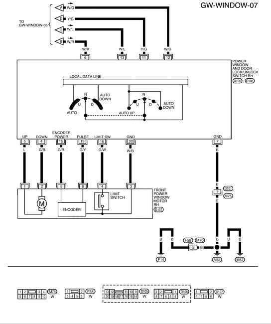
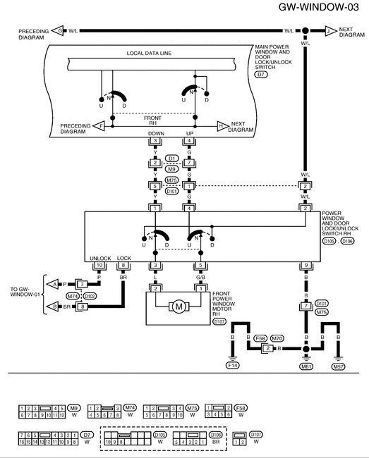
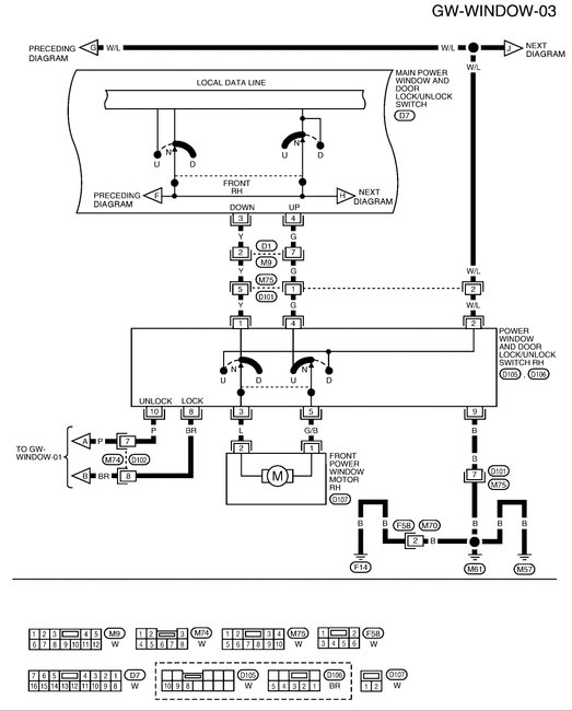
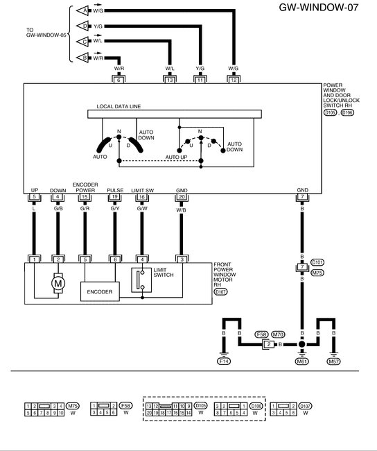
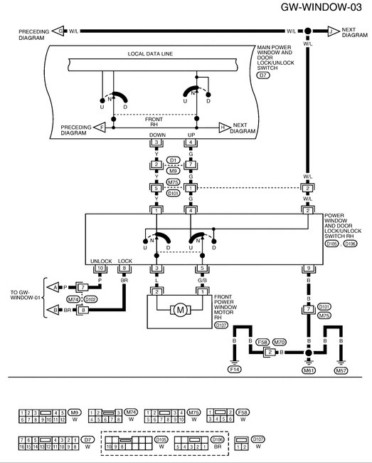
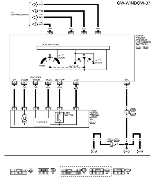
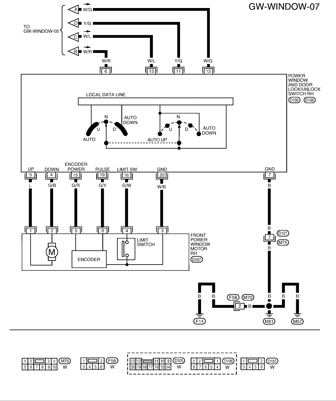
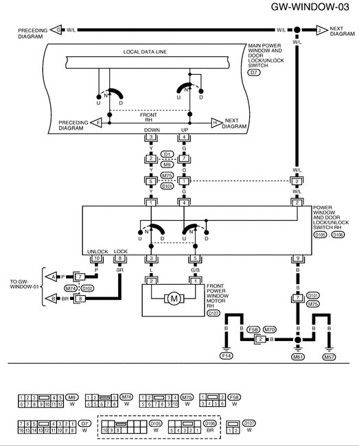
I will attach both diagrams, The first is with out the anti-pinch. Second is with.
If you replaced the passenger side switch did it have two wires going to the motor or six?

To close the window while you work on the issue you should be able to use a couple jumper wires to the battery terminals. The window motor is a simple twelve volt unit.
There should be a blue wire and a green with black stripe wire going to it. If you unplug the switch and find those two colors, applying twelve volts in one direction will put the window up or down. If you get down the first try, reverse the wires and it should go up.
Was this
answer
helpful?
Yes
No
-1
Friday, April 20th, 2018 AT 6:29 PM

Please login or register to post a reply.