Front blower

Tiny
JORGE VELIZ
  • MEMBER
  • 1999 MERCURY VILLAGER
  • 200,000 MILES
Front blower does not work when radiator gets got.
Tuesday, July 11th, 2017 AT 7:12 PM

3 Replies

Tiny
STEVE W.
  • MECHANIC
  • 15,652 POSTS
If you mean the radiator fan, this is common fault. First double check the fuse for the cooling fan. Then you will need to test the fan control relays. They like to fail on those vans. To actually test them though you need a scan tool that will let you verify that the coolant temperature sender is telling the ECM the correct temperature and to trigger the fan on/off. Test the fan itself as well, they do fail if they are older.
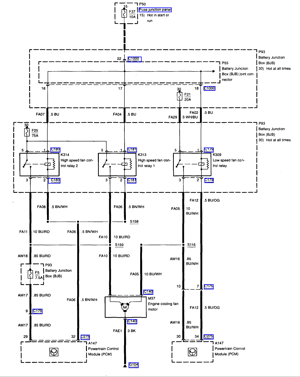
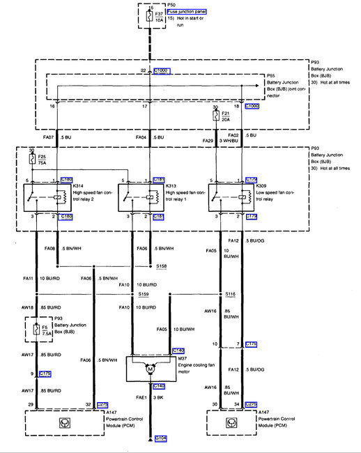
The wiring diagram shows how the relays are wired.
Was this
answer
helpful?
Yes
No
+2
Wednesday, July 12th, 2017 AT 12:27 AM
Tiny
JORGE VELIZ
  • MEMBER
  • 2 POSTS
I really need a diagram and/or a screenshot of the motor fuse box, so I can see which fuse or what relay I need to check.
Was this
answer
helpful?
Yes
No
Thursday, July 13th, 2017 AT 11:53 AM
Tiny
STEVE W.
  • MECHANIC
  • 15,652 POSTS
They are listed on the diagram.
Fuses are 37, 25, 21 and 5. All are in the junction box.
Relays are numbers 314, 313 and 309 in the same box.

On the fan are three wires. The black is the ground, The other two are high and low speed. Apply twelve volts to those and the fan should spin up.
Was this
answer
helpful?
Yes
No
+1
Thursday, July 13th, 2017 AT 4:15 PM

Please login or register to post a reply.