My car won't charge the battery, I changed the alternator?

Tiny
MIKE LEW
  • MEMBER
  • 2006 FORD TAURUS
  • 6 CYL
  • FWD
  • AUTOMATIC
  • 72,000 MILES
My car won't charge the battery, I changed the alternator, it still is not sending power to the battery.
Thursday, October 7th, 2010 AT 10:25 AM

20 Replies

Tiny
KASEKENNY
  • MECHANIC
  • 18,907 POSTS
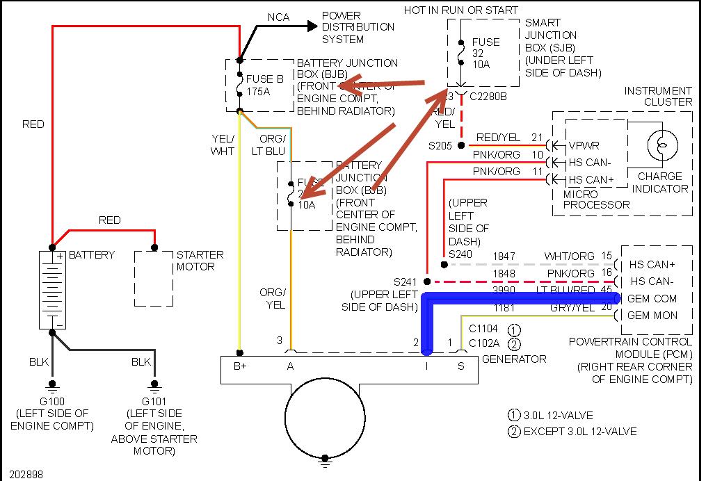
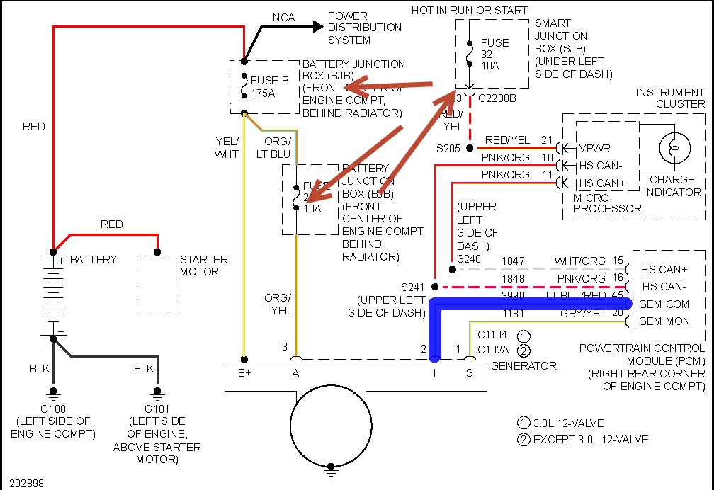
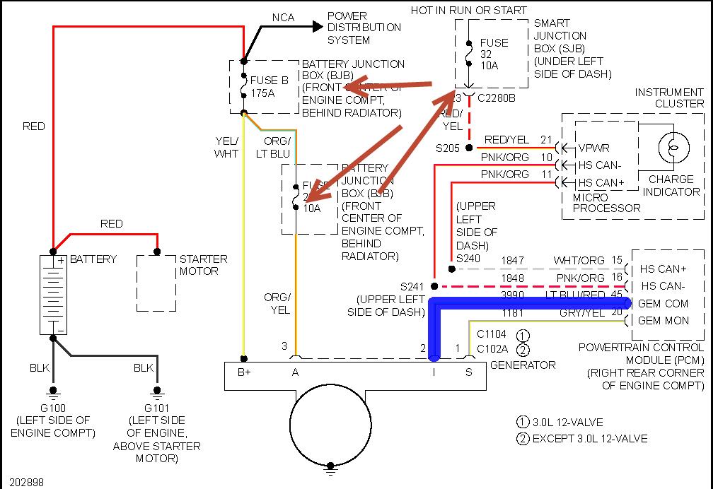
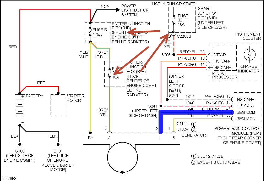
We need to just rule out a faulty replacement alternator by testing it using this guide:

https://www.2carpros.com/articles/how-to-check-a-car-alternator

If it is a faulty replacement then we will not fix it if we assume that it is ok because you replaced it.

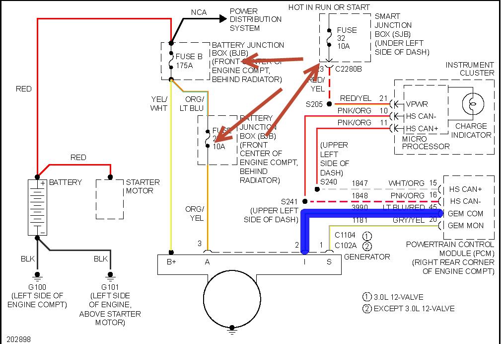
Next we need to check the voltage coming from the alternator to the PCM just to be sure it is in fact not charging or do we have an issue with the PCM just turning on the indicator.

https://www.2carpros.com/articles/how-to-check-wiring

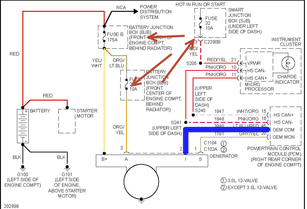
Below is the wiring diagram that will give the detail on what circuits to test. Depending on the results of this, we may just have a PCM issue as this is what controls the charging.

Below is the process from the manual on how to replace the PCM as I suspect this is the issue.

Please let us know if you have other questions. Thanks
Was this
answer
helpful?
Yes
No
Sunday, July 4th, 2021 AT 5:56 PM
Tiny
RICK TIMMERMEYER
  • MEMBER
  • 2 POSTS
  • 2006 FORD TAURUS
  • 3.0L
  • V6
  • 133 MILES
So I bought this car a year ago for a work commuter as an alternative to my F150. The check charge system message was displayed on the dash just before the end of my test drive. I went ahead and bought it thinking it was a battery and alternator replacement as both were old per previous owners dialogue, bought it cheap. After replacing the alternator, found the mega fuse was blown and felt buyers remorse set in because I thought there was more to this than a simple alternator swap. But after load heading the battery and found about 14V - 15V through the alternator at idle and at 2,000 rpm's, I thought I was done. The check charge message displayed on the dash again about 2 weeks later and I installed a new battery but is still occasionally get the same check charge system message. Every couple days I'd put my meter on it and wouldn't see anything out of the ordinary until a few days ago. I noticed that at idle the voltage is good but somewhere above 1,500 rpm's, I get 17vdc. Now I'm not sure what to do.

Thanks for reading,
Rick
Was this
answer
helpful?
Yes
No
Wednesday, July 28th, 2021 AT 2:05 PM (Merged)
Tiny
KASEKENNY
  • MECHANIC
  • 18,907 POSTS
This could be a number of different things. First and foremost it could be a faulty alternator. This is unlikely due to it being replaced but what we don't know is if this message was coming on previously due to the voltage being low. Now it appears it is high so that is normally always due to a faulty regulator which is internal to the alternator.

I would suggest with having it tested with the info below.

https://www.2carpros.com/articles/how-to-check-a-car-alternator

https://www.2carpros.com/articles/how-to-replace-an-alternator

I attached the info from the manual on how this works so it will give more detail. However, it is turned on and off by the PCM so we could also have an issue with the PCM. So starting with testing the alternator is where to start. I attached the testing that we need to do in order to find out if this is the PCM.

I also attached the voltage spec to further this point. Please run through this info and let us know what you find.
Was this
answer
helpful?
Yes
No
Wednesday, July 28th, 2021 AT 2:05 PM (Merged)
Tiny
TAURUS8
  • MEMBER
  • 3 POSTS
  • 2005 FORD TAURUS
  • 150,000 MILES
"Check charging system" light came on, found dead battery, bad alternator and a broke serpentine belt. Replaced alternator with a brand new one not rebuilt, replaced belt and battery and a found blown fuse, still receiving "check charging system" message and there is a kind of grinding sound when the A/C isn't on. Any idea what this could be or how to fix it?
Was this
answer
helpful?
Yes
No
Wednesday, July 28th, 2021 AT 2:05 PM (Merged)
Tiny
HMAC300
  • MECHANIC
  • 48,601 POSTS
The grinding sound may be the clutch bearing in a/c clutch. Hope you changed the tensioner as well as the belt they both should be changed. May be that too.
Was this
answer
helpful?
Yes
No
Wednesday, July 28th, 2021 AT 2:05 PM (Merged)
Tiny
TAURUS8
  • MEMBER
  • 3 POSTS
Possibly but I'm not too worried about that problem at the moment and I already changed the tension pulley and idler wheel. My main concern is that the car keeps saying that the battery isn't charging even after all that. Why?
Was this
answer
helpful?
Yes
No
Wednesday, July 28th, 2021 AT 2:05 PM (Merged)
Tiny
HMAC300
  • MECHANIC
  • 48,601 POSTS
Check the silly little fuses that's pointed out in pic. That may be your problem.
Was this
answer
helpful?
Yes
No
Wednesday, July 28th, 2021 AT 2:05 PM (Merged)
Tiny
TAURUS8
  • MEMBER
  • 3 POSTS
Ha, silly little fuses. Anyways turns out that it was the whole a/c unit that went bad (even though it would still produce cold air) and it snowballed from there. Thanks for your time and help.
Was this
answer
helpful?
Yes
No
Wednesday, July 28th, 2021 AT 2:05 PM (Merged)
Tiny
DKH534
  • MEMBER
  • 1 POST
  • 1998 FORD TAURUS
  • 6 CYL
  • FWD
  • AUTOMATIC
  • 128,000 MILES
I have had my altenator rebuilt and I have replaced my battery 4 times. The batteries keep getting drained. Why is this happening? The battery indicator light stays on, the abs light stays on, the radio quit working and the speedometer. Could it be the voltage regulator? And where is it located?
Was this
answer
helpful?
Yes
No
+1
Wednesday, July 28th, 2021 AT 2:05 PM (Merged)
Tiny
BLUELIGHTNIN6
  • MECHANIC
  • 16,542 POSTS
Voltage regulator is built into the alternator. Need to have charging system tested to see if alt. Is charging battery. If it isn't, inspect grounds and power wires to ensure proper connection. If you only had the alt. Rebuilt I would suggest trying a new or refurbished alternator as well. If it is charging the battery you will have to look for an electrical draw that is draining the battery slowly, such as glove compartment light stuck on, etc.

Thanks for using 2CarPros. Com!
Was this
answer
helpful?
Yes
No
+1
Wednesday, July 28th, 2021 AT 2:05 PM (Merged)
Tiny
SCHRIMPIEMAN
  • MECHANIC
  • 166 POSTS
In addition to previous post, certain Ford Taurus (as well as other Ford products) in that year range started using two types of alternators. The large wire clip near the back of the alternator has either 2 lead wires, or 3 lead wires. The difference is significant and you need to get the correct alternator, or your charging system will not work.
The 2-wire type has the voltage regulator as part of the alternator; traditional type.

With the 3-wire clip type, the PCM (engine computer) controls charge rate.

The alternators look nearly identical from the outside and a casual glance will miss tiny differences in detail to alternator design.

If you have 3 wires at the clip, spend the extra money and get Motorcraft brand alternator. I had a bad experience at our shop where we used three different aftermarket alternators, each one designed for the 3-wire type, but would not charge the battery. Then we purchased the Motorcraft brand, and all was well.

Also, if you have the 3-wire type, you need patience to allow the PCM to recognize the alternator and stablilize the charge rate. Traditional alternators put out a continuous 14 volts: they are relatively easy to test. The PCM controlled type 3-wire varies output based on electrical demand. Run engine, turn on all headlights, hi-beams, brake lights, accessories, and A/C system. Then test for 13 to 14 volts at the battery terminal.
Was this
answer
helpful?
Yes
No
+4
Wednesday, July 28th, 2021 AT 2:05 PM (Merged)
Tiny
NEDLOB
  • MEMBER
  • 24 POSTS
  • 1997 FORD TAURUS
  • 3.4L
  • V8
  • FWD
  • AUTOMATIC
  • 154,000 MILES
The battery light came on I figure it to be the Alternator I replaced it. Got it all in and while connecting the battery positive then negative I got a lot of sparks touching negative post. Started the car battery light still on disconnected negative cable while care was running car went dead.
Was this
answer
helpful?
Yes
No
Wednesday, July 28th, 2021 AT 2:05 PM (Merged)
Tiny
HMAC300
  • MECHANIC
  • 48,601 POSTS
A lot of cars will not run without battery connected. Make sure belt and tensioner are good recommended replacement for both is 60,000 miles. Have auto parts test battery as it may be that including a load test. Also check the two fuses in picture. If not that then it may be a wiring issue.
Was this
answer
helpful?
Yes
No
Wednesday, July 28th, 2021 AT 2:05 PM (Merged)
Tiny
RENEE L
  • ADMIN
  • 1,260 POSTS
Hello NEDLOB,

If you decide to check the condition of your battery yourself here is a link to an article form this site that features written instructions, pictures and a video explaining how to load test your battery yourself. If you need further assistance please come back to 2CarPros.com. We are always happy to help.

https://www.2carpros.com/articles/how-to-check-a-car-battery

Thank you for visiting 2CarPros.

Kindest regards,

Renee
Admin
Was this
answer
helpful?
Yes
No
Wednesday, July 28th, 2021 AT 2:05 PM (Merged)
Tiny
BOBABEL
  • MEMBER
  • 2 POSTS
  • 1997 FORD TAURUS
  • 6 CYL
  • 2WD
  • AUTOMATIC
  • 160,000 MILES
The battery light came on on the dash and when I checked the alternator it looked like a baring in the back had come apart and popped out looked very worn so I decided to replace the Alternator. I bought a NEW alternator and installed it but am only getting 12.2 volts across the battery when running also checked with volt meter pos. Lead on back of alt. And neg lead on battery and it reads same 12.2 volts, took the alt off and back to auto parts store and they tested and said the alternator tests good. Put it back in and had battery tested and it tested good as well, took the new alt to a different auto store (same chain) and they said they would replace it with another one. Installed SECOND NEW alternator and same problem Does not look like battery is charging. Got my friend to bring over his taurus and pulled his alternator as I Knew it was good and installed it in my car but still only getting 12 volts on battery and its not charging. I checked all the cables from alt to battery and none look damaged anybody have any ideas on what the problem could be? I am at my wits end.
Was this
answer
helpful?
Yes
No
Wednesday, July 28th, 2021 AT 2:06 PM (Merged)
Tiny
JACOBANDNICKOLAS
  • MECHANIC
  • 110,192 POSTS
The way you checked the alt won't work. You need to check it at the battery.

I don't feel the problem is the alt but rather a fuseable link that runs from the alt to the battery. Check it for continunity and I bet you find it is bad.

Let me know what you find.

Joe
Was this
answer
helpful?
Yes
No
Wednesday, July 28th, 2021 AT 2:06 PM (Merged)
Tiny
BOBABEL
  • MEMBER
  • 2 POSTS
Thanks joe,
It turns out the fuseable link was bad dont know why I didn't think to check that but thanks man.

Bob
Was this
answer
helpful?
Yes
No
Wednesday, July 28th, 2021 AT 2:06 PM (Merged)
Tiny
JACOBANDNICKOLAS
  • MECHANIC
  • 110,192 POSTS
I'm glad you found it. I was confident that was the problem. It's tough sometimes trying to answer questions via the internet. I feel like I'm looking over someone's sholder and don't want to make them mad. Especially when the person has a somewhat good understanding of what is going on like yourself.

Regardless, I'm glad it is fixed. Let us know if you have questions in the future, and thanks for using 2carpros. Com

Joe
Was this
answer
helpful?
Yes
No
Wednesday, July 28th, 2021 AT 2:06 PM (Merged)
Tiny
JAMES PORTLAND
  • MEMBER
  • 1 POST
  • 1993 FORD TAURUS
  • 6 CYL
  • FWD
  • AUTOMATIC
  • 160,000 MILES
(93 ford taurus sho 3.2 dohc automatic) I need help my car died about a month ago now. And wouldnt start so we figured out the battery was junk we got a brand new battery and it started right up but wouldnt stay charged and I got a life time warranty altinator from auto zone all ready so we checked that and it was bad so we replaced it and still it will not hold a charge. I have went threw most of the wireing harness everything checks out as far as we can see we have checked all the grounds all wires really but still wont charge. At an idel it reads 12.2 to 12.4 on a volt meter but as soon as u turn on the heater our lights open the door etc. It reads 11.3 to 11.8 and when u step on the gas it wont charge either. Has anybody even seen anything like it? Please help!
Was this
answer
helpful?
Yes
No
Wednesday, July 28th, 2021 AT 2:06 PM (Merged)
Tiny
BMRFIXIT
  • MECHANIC
  • 19,053 POSTS
Unplug regulator harness connector. Connect jumper wire from harness terminal "A" to regulator terminal "A".
Connect another jumper wire from regulator terminal "F" screw to alternator rear housing.
With engine idling, connect voltmeter negative lead to battery ground terminal. Connect voltmeter positive lead first to regulator harness connector terminal "S" and then to terminal "I".
Voltage at "S" terminal should be about 1/2 that at terminal "I".
If voltage is okay, remove jumper wire. Connect regulator wiring plug. Repeat LOAD TEST. If no voltage is present, remove jumper wire and repair faulty wiring circuit or alternator.
Connect voltmeter positive lead to positive battery terminal. Connect regulator wiring plug. Repeat LOAD TEST


https://www.2carpros.com/forum/automotive_pictures/99387_Graphic1_668.jpg

Was this
answer
helpful?
Yes
No
Wednesday, July 28th, 2021 AT 2:06 PM (Merged)

Please login or register to post a reply.