HOME
ASK A QUESTION
REPAIR GUIDES
BECOME A MEMBER
LOG IN
Login with Facebook
OR
Remember me
NOT A MEMBER?
FORGOT PASSWORD?
CONTACT US
PRIVACY POLICY
TERMS AND CONDITIONS
☰
Home
Ford
Ranger
Climate Control
Air Conditioner
Not Working
1996 Ford Ranger has gas but does not cool
SONNY984
MEMBER
1996 FORD RANGER
Air Conditioning problem
1996 Ford Ranger 4 cyl Manual
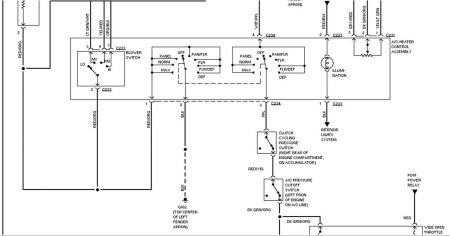
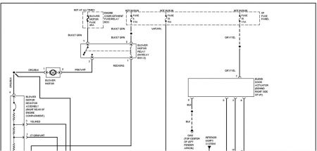
Is there a secquence to check plug in connectors on compressor and other places
Monday, September 13th, 2010 AT 9:27 AM
1 Reply
BMRFIXIT
MECHANIC
19,053 POSTS
Check fuses
check and suspect cycle switch on low side
Was this
answer
helpful?
Yes
No
+1
Monday, September 13th, 2010 AT 7:57 PM
Please
login
or
register
to post a reply.
Related Air Conditioner Not Working Content
Ac Problems
I Have A 1996 Ford Ranger That I Recently Had The Ac Serviced On. Sometimes It Will Come On And Work Usually When You First Start The...
Asked by
Ronson
·
3 ANSWERS
1996
FORD RANGER
VIDEO
Fix an Air Conditioning Not Working Video
Instructional repair video
GUIDE
Air Conditioner Not Working
Like any sub system in today's car a problem and be minor or a little more involved, this guide will help you find the problem and perform repairs. You can be the judge if...
1996 Ford Ranger A/c
1996 Ford Ranger 4 Cylinder 99,000 Miles. My A/c Only Blows Hot Air, I Have Had The A/c System Checked, The Compressor Is Good, There Are...
Asked by
toddj67
·
2 ANSWERS
1996
FORD RANGER
How Do I Fix The Ac
My Girlfirend Told Me Her Ac Isnt Working In Her Truck And When I Come Home On R&r From Afgainistan I Plan On Fixing It I Dont Know The...
Asked by
army4life
·
7 ANSWERS
1996
FORD RANGER
1992 Ford Ranger Ac Not Blowing Cold Air
I Put On A New Compressor And Accumulator Flushed The System And When I Put In The R-134a I Didnt Even Get One 12 Oz Can In And It Was Over...
Asked by
zippo2u
·
2 ANSWERS
1992
FORD RANGER
Always Blows Hot Air?
No Matter How I Set The Temperature Control Switch When I Select The Ac With The Function Control Switch, The Air Is Always Hot. The Ac...
Asked by
Saturn5
·
1 ANSWER
1998
FORD RANGER
VIEW MORE
Ask a Car Question. It's Free!
Fix an Air Conditioning Not Working Video
Top off Automotive Air Conditioning
Air Conditioner Recharge - Simple