Hello
Here is a guide to help you test the wiring in the system it sounds like you have a open wire or connection.
https://www.2carpros.com/articles/how-to-check-wiring
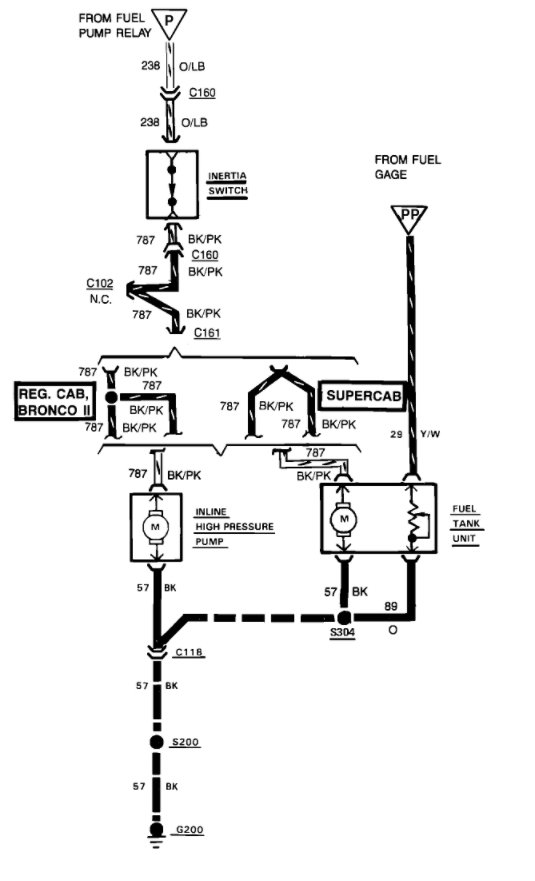
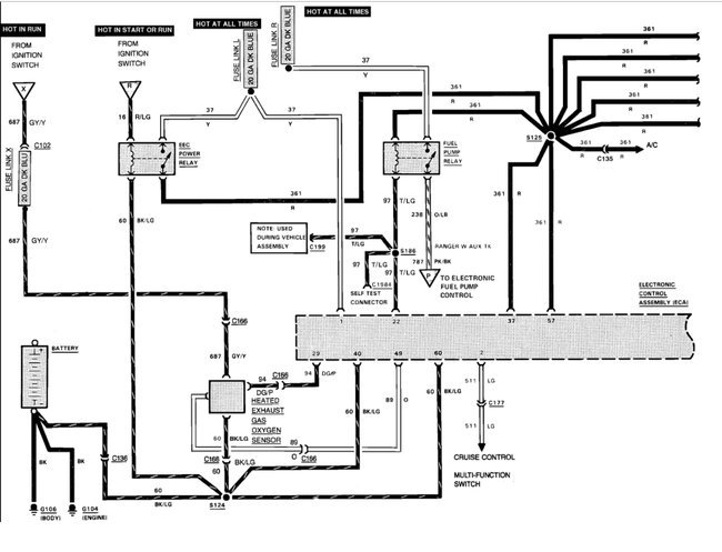
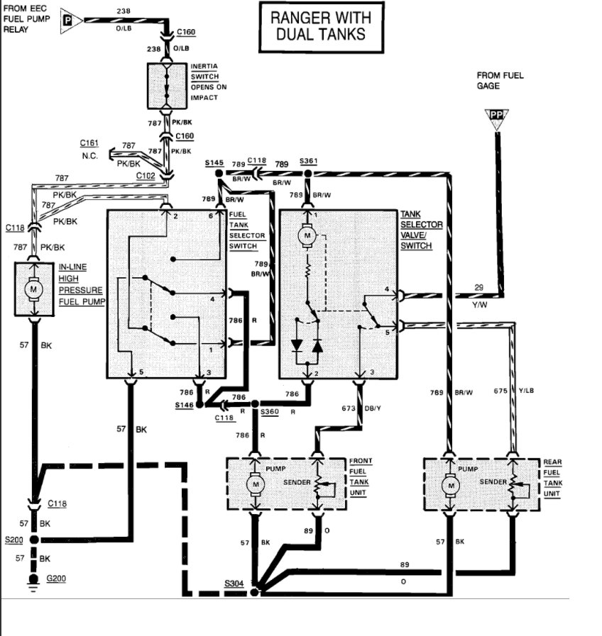
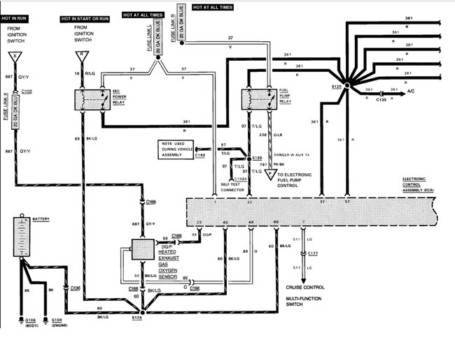
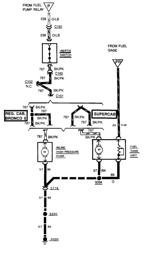
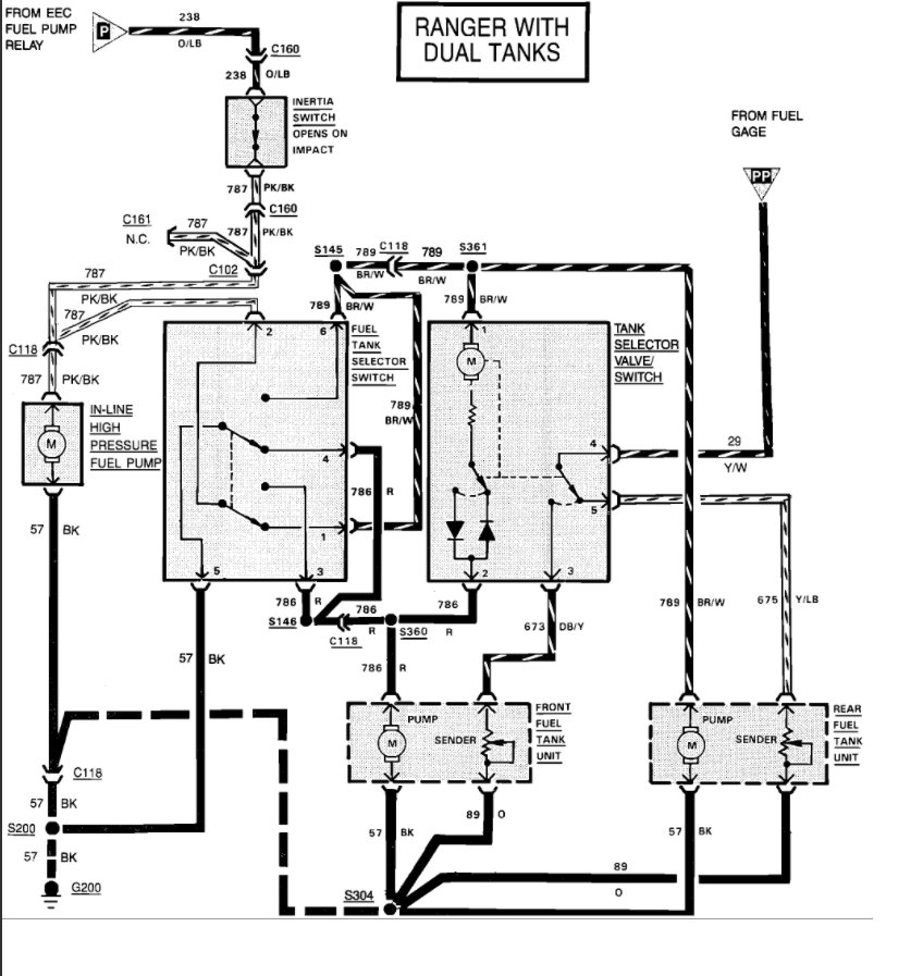
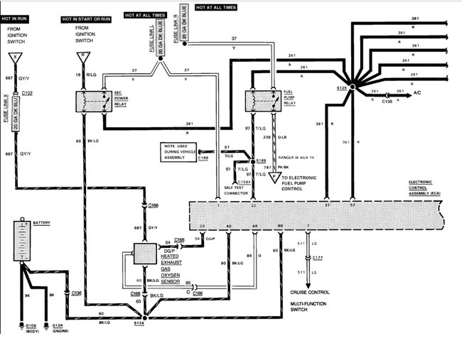
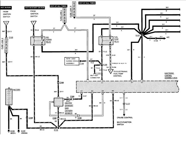
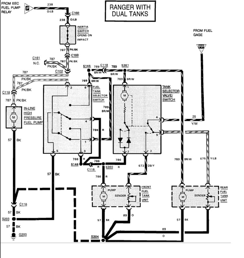
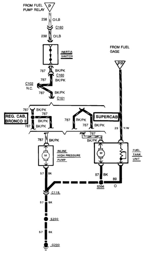
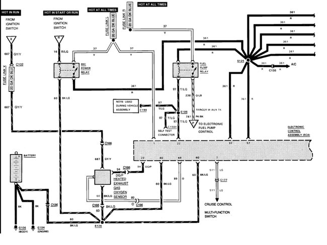
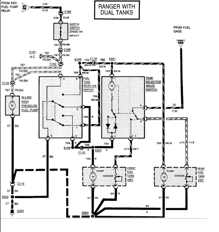
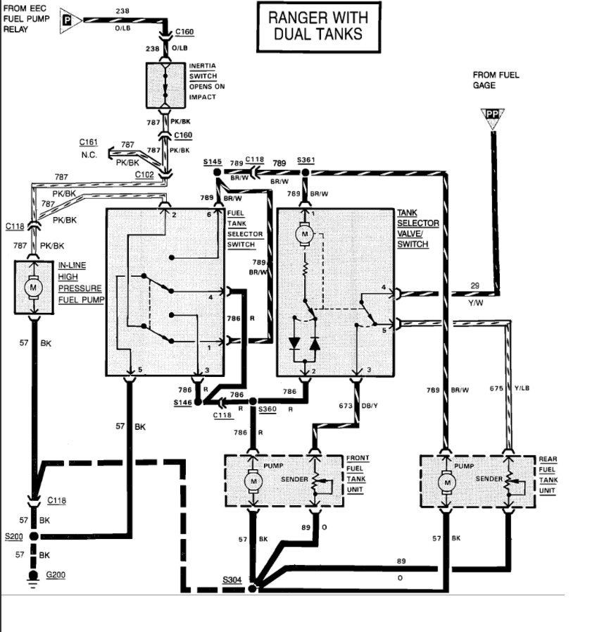
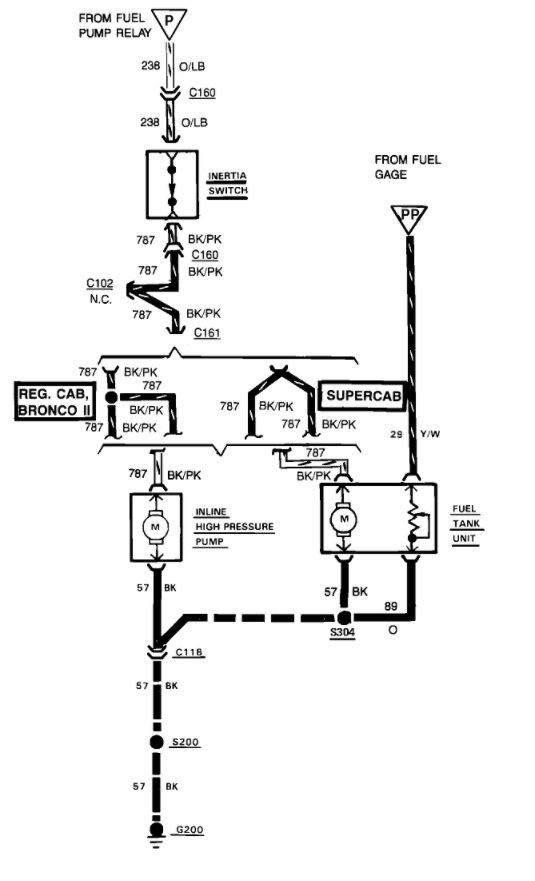
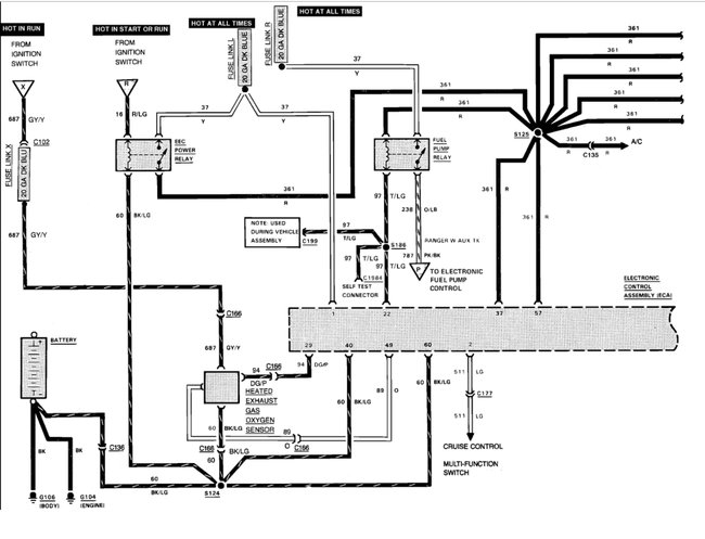
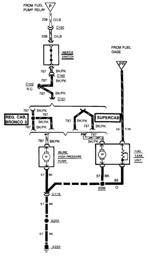
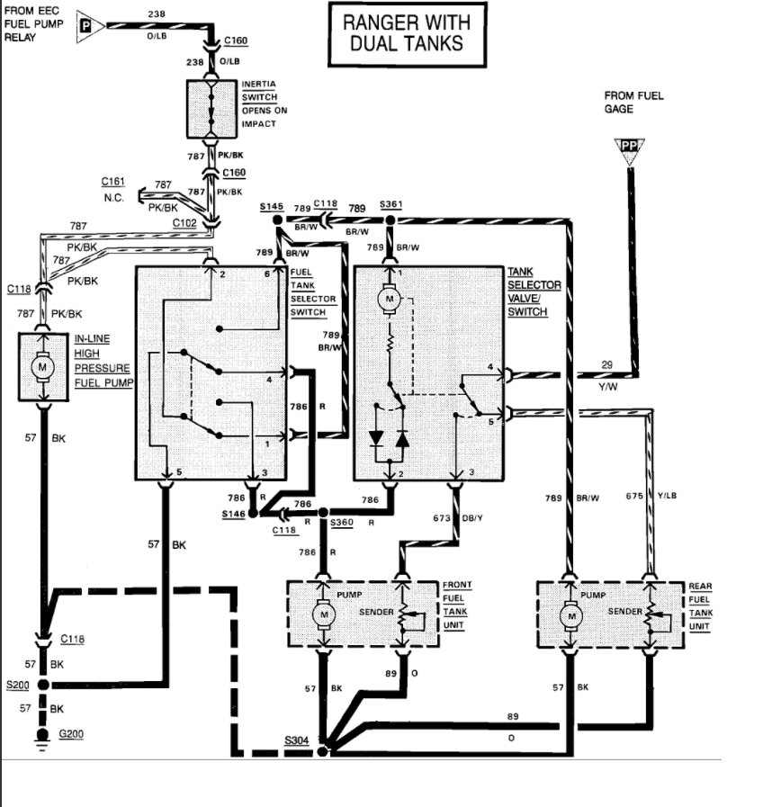
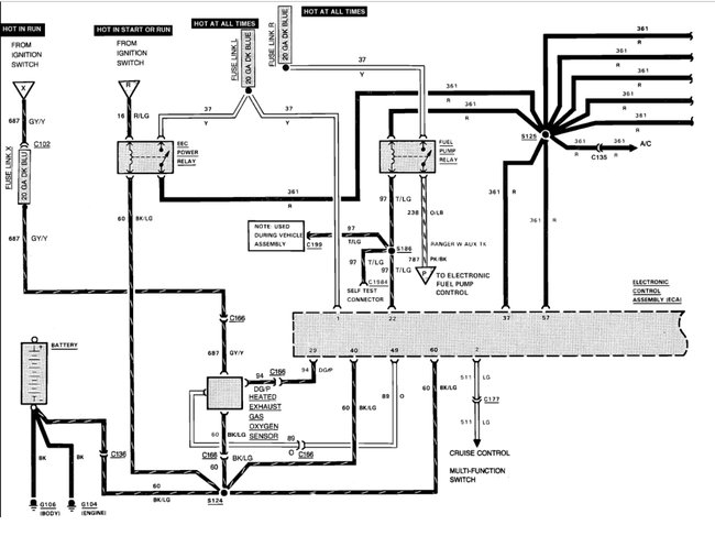
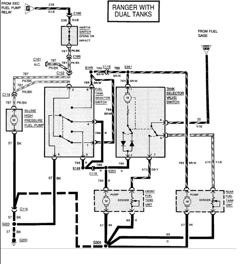
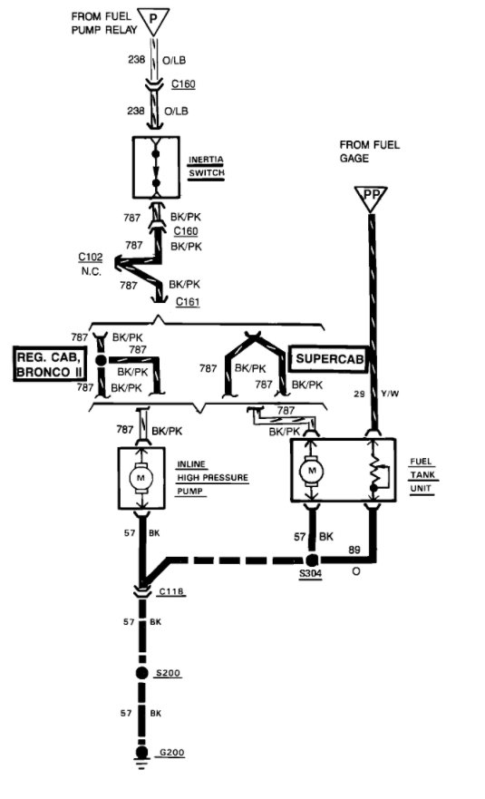
The wiring diagrams are (below)
This is from the book:
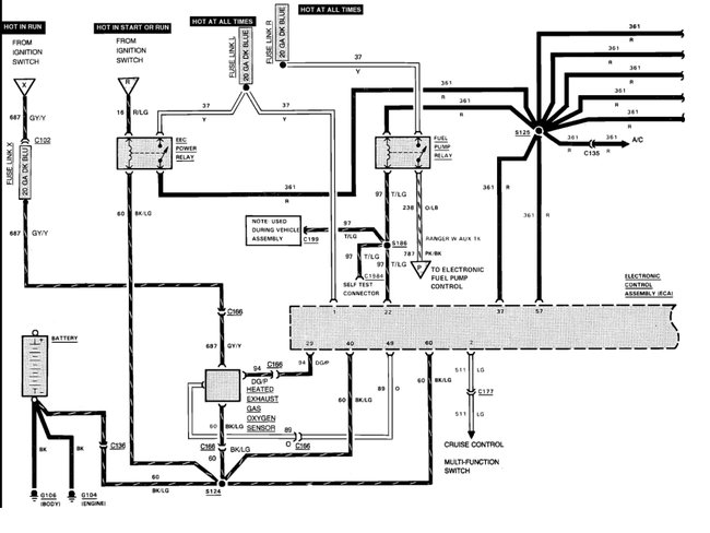
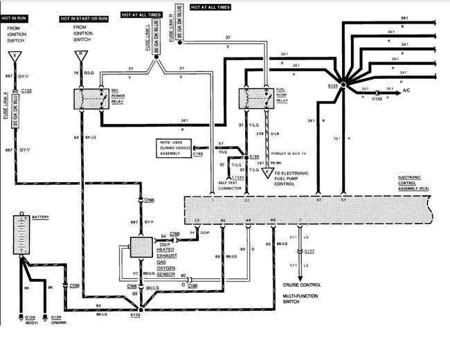
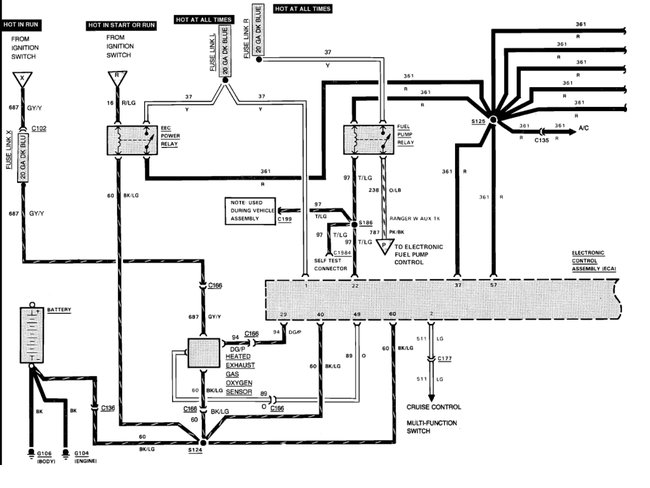
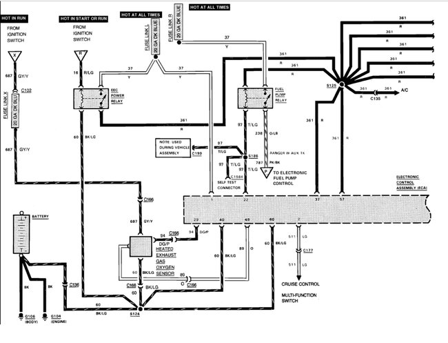
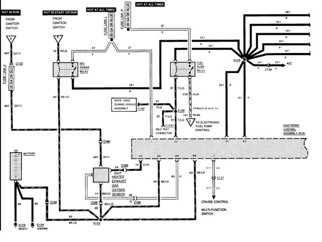
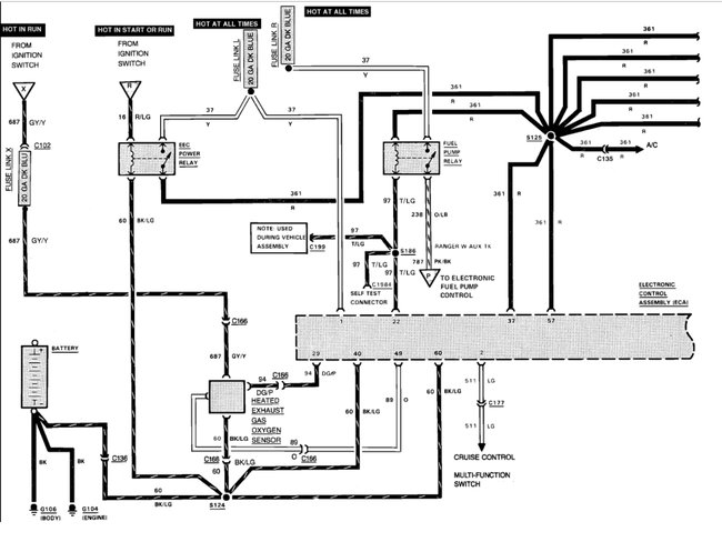
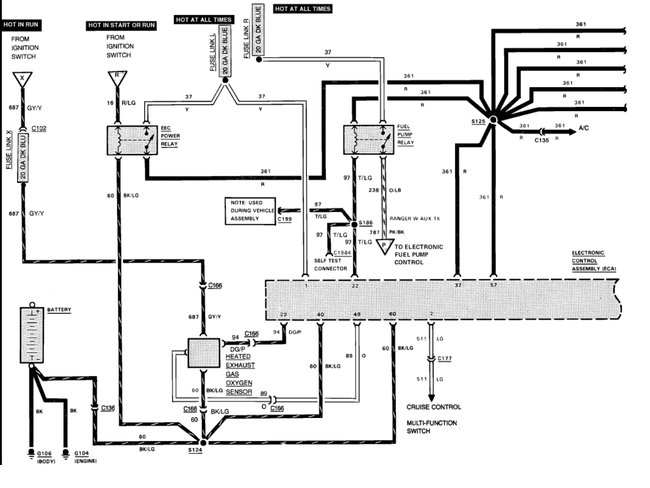
When ignition is turned on, EEC power relay is energized, closing its contacts. Power is provided to both fuel pump relay and timing device in EEC module. Fuel pump runs through contacts of fuel pump relay. If ignition is not turned on within one second, timing device in EEC module will create an open ground circuit.
Opening ground circuit of fuel pump relay de-energizes fuel pump. This circuit provides for pre-pressurization of fuel system. When ignition switch is turned to "START" position. EEC module operates fuel pump relay to provide fuel for starting engine while cranking.
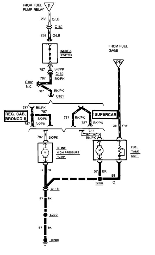
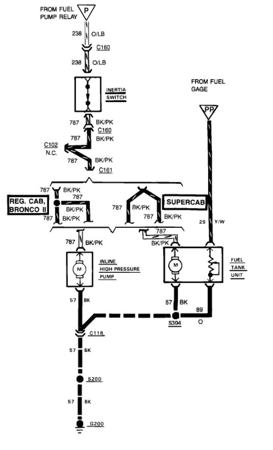
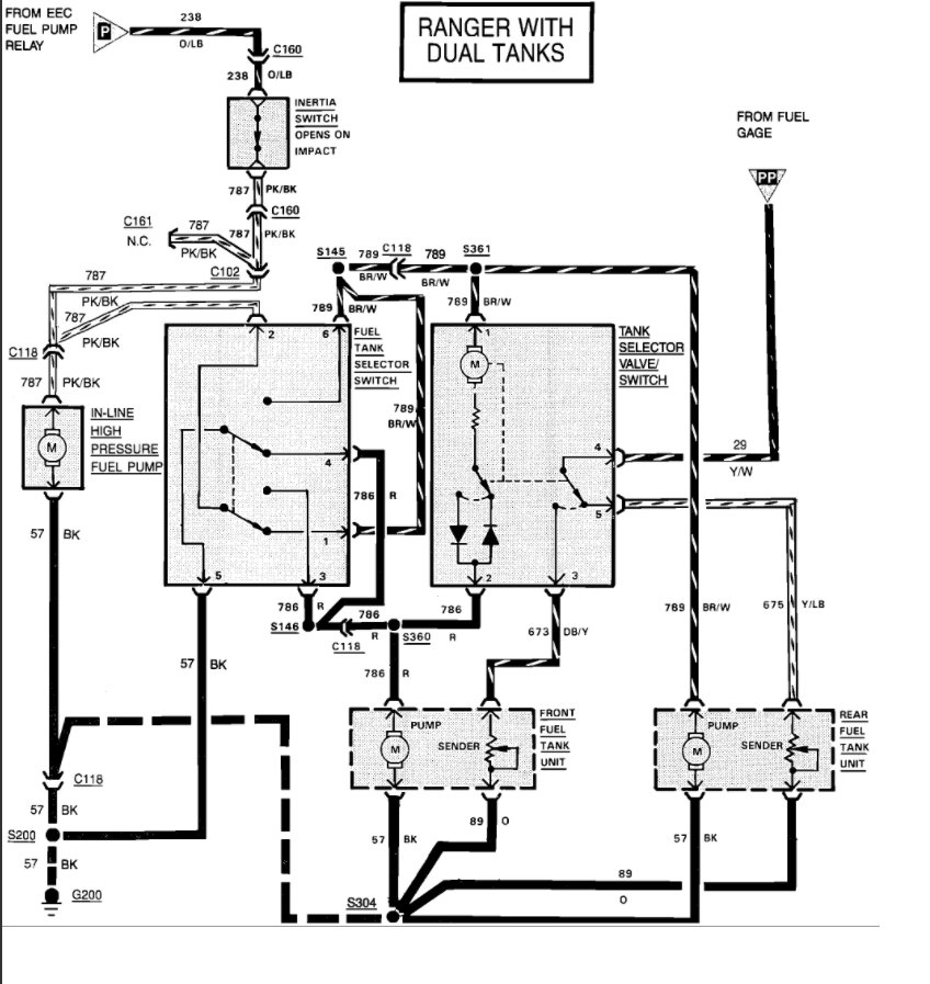
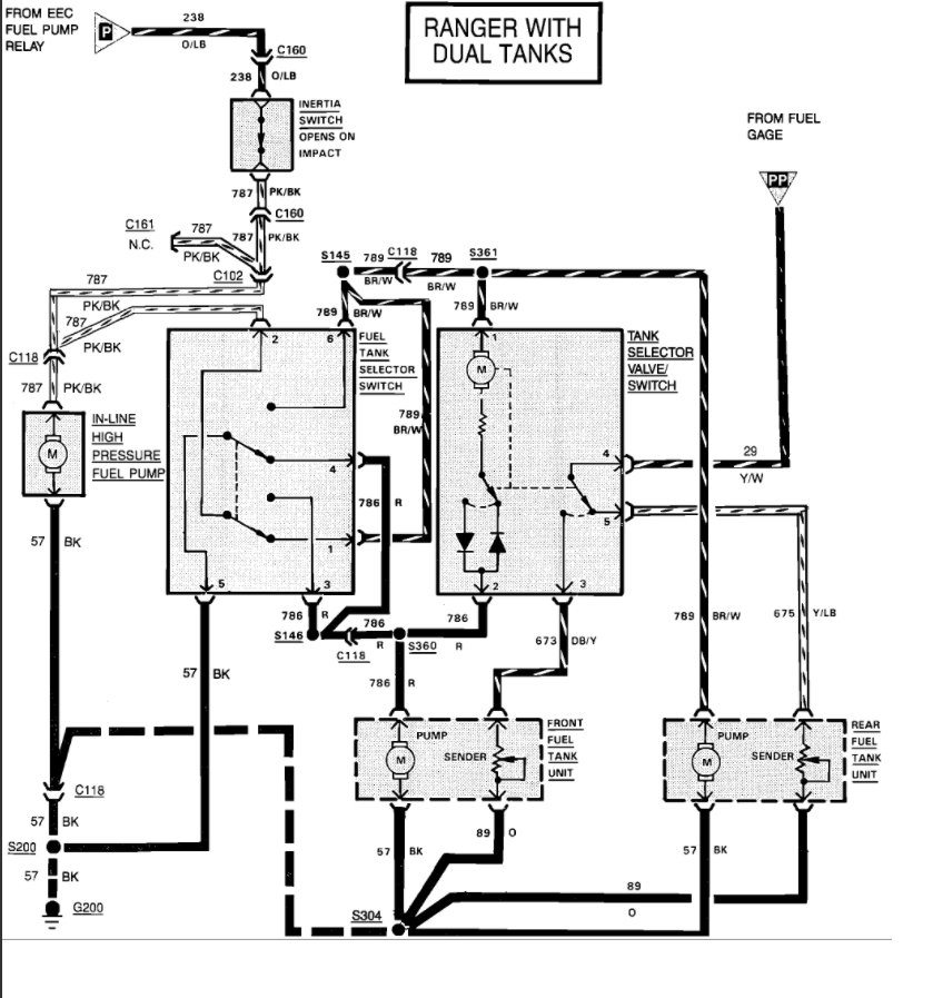
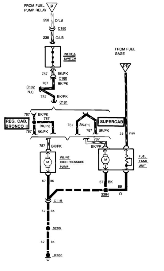
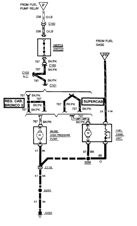
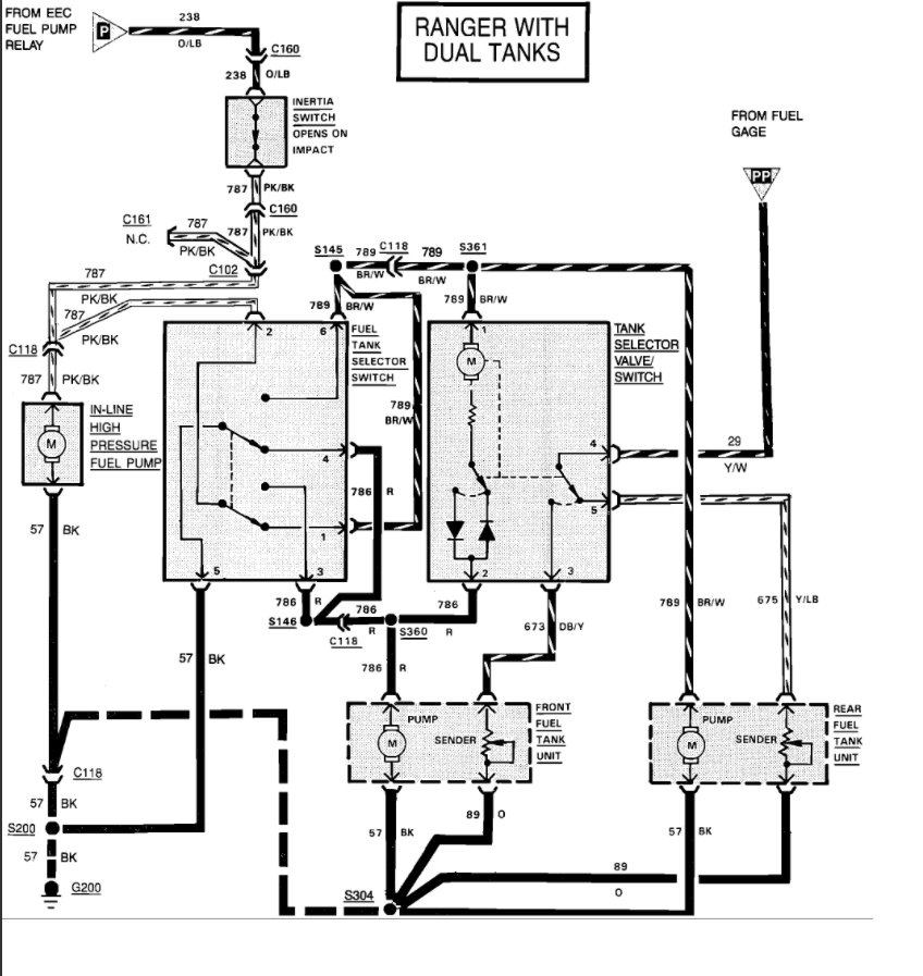
If vehicle is involved in a collision, inertia switch will stop fuel flow. Engine will run until residual fuel is exhausted. If inertia switch has been tripped, switch must be reset before vehicle can be restarted.
Inertia switch location on Bronco II and Ranger is on floorboard to right of transmission hump. Aerostar inertia switch is located in the right kick panel. On "E" series, switch location is passenger's side cowl panel, forward of right front door. On Bronco and "F" series, switch location is on left kick panel, near emergency brake pedal.
To reset inertia switch, turn ignition off. Check for fuel leaks in engine compartment, fuel lines, and at tank. If no leaks are found, reset switch by depressing button on top of inertia switch. If gasoline fumes or liquid are present, DO NOT reset switch.
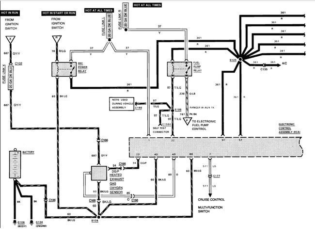
FUEL PUMP RELAY
Fuel pump relay and ignition is activated by ECA when the ignition switch is in the "ON" or "CRANK" positions. When ignition is turned on, the relay is activated to supply initial line pressure to system.

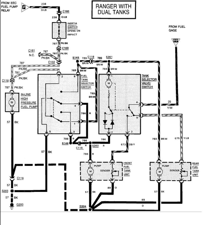
LARGER BELOW - BOTH SINGLE AND DUAL TANKS
Please use 2CarPros anytime, we are here to help. Please tell a friend.
Cheers, Ken
Images (Click to make bigger)
Tuesday, November 24th, 2020 AT 8:18 AM
(Merged)