Sunday, April 27th, 2008 AT 5:13 PM
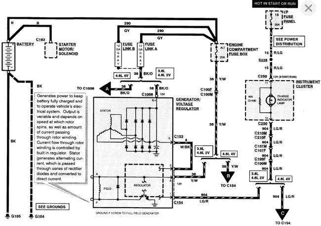
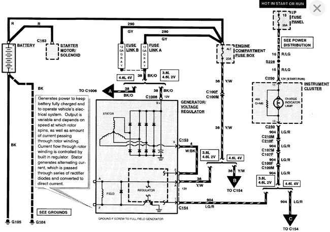
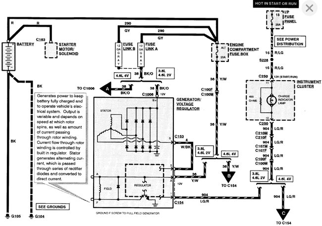
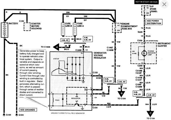
New alternator, new battery, and new A/C powered battery charger. Car can only stay charged for a week at a time. The alt. Will not charge the battery so I have to charge it from the wall. I have checked all wires and fuses: good. I have replaced the alt. 3 times with no luck. The alt. Is only pushing out 12 volts which isn't enough, but a store to remain nameless says it's not the alt. I love to work on cars, but I've just hit a wall and would rather not take it to a shop to get fixed.
