Charging system problems

Tiny
CHAOS
  • MEMBER
  • 2003 FORD EXPEDITION
  • V8
  • 2WD
  • AUTOMATIC
  • 120,000 MILES
My vehicle was recently in storage for 2 month and my battery died. I jump started it and all was fine.4 days later the vehicle shut down. Check charging system! I check the alternator and replaced the battery no joy! Can anyone assist me?

thanks! Semper fi !
Sunday, January 13th, 2008 AT 9:56 AM

5 Replies

Tiny
LEGITIMATE007
  • MECHANIC
  • 5,121 POSTS
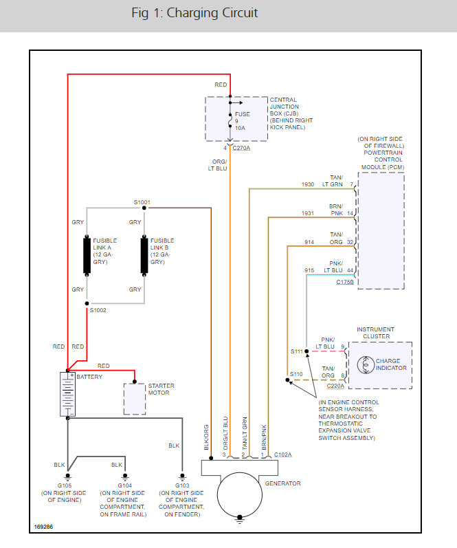
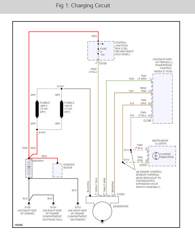
There is a fuse #9 that needs to be checked because it it is blow the system will not charge. here ia guide and the alternator wiring diagrams so you can see how the system works and the fuse location with a guide to help check it as well.

https://www.2carpros.com/articles/how-to-check-a-car-fuse

Check out the diagrams (Below). Please let us know what happens.
Was this
answer
helpful?
Yes
No
+3
Sunday, January 13th, 2008 AT 10:01 AM
Tiny
CHAOS
  • MEMBER
  • 3 POSTS
The alternator is good. Both test good alternator and battery
Was this
answer
helpful?
Yes
No
Sunday, January 13th, 2008 AT 10:10 AM
Tiny
LEGITIMATE007
  • MECHANIC
  • 5,121 POSTS
Check wiring for a bad connection this guide will help.

https://www.2carpros.com/articles/how-to-check-wiring

Please run down this guide and report back.
Was this
answer
helpful?
Yes
No
Sunday, January 13th, 2008 AT 10:50 AM
Tiny
CHAOS
  • MEMBER
  • 3 POSTS
I found the connector to the alternator has bad I replaced it and everything started working again. Thank you
Was this
answer
helpful?
Yes
No
+1
Sunday, January 13th, 2008 AT 11:08 AM
Tiny
LEGITIMATE007
  • MECHANIC
  • 5,121 POSTS
Good to hear, please use 2CarPros anytime we are here to help.
Was this
answer
helpful?
Yes
No
Sunday, January 13th, 2008 AT 11:16 AM

Please login or register to post a reply.