HOME
ASK A QUESTION
REPAIR GUIDES
BECOME A MEMBER
LOG IN
Login with Facebook
OR
Remember me
NOT A MEMBER?
FORGOT PASSWORD?
CONTACT US
PRIVACY POLICY
TERMS AND CONDITIONS
☰
Home
Ford
Escort
Climate Control
Blower Fan
Not Working
1998 Ford Escort No Blowing
PTERRY
MEMBER
1998 FORD ESCORT
4 CYL
FWD
AUTOMATIC
125,000 MILES
The Heater Fan does not work, I checked all of
the fuses(no luck there) I wanted to know if there
is a relay that is easily accessable to check.
Or maybe it is the blower switch?
Thursday, October 30th, 2008 AT 12:20 PM
1 Reply
RASMATAZ
MECHANIC
75,992 POSTS
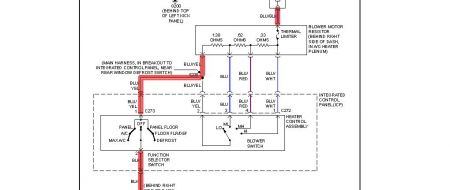
Below is your circuit diagram go from here
Was this
answer
helpful?
Yes
No
Thursday, October 30th, 2008 AT 2:01 PM
Please
login
or
register
to post a reply.
Related Blower Fan Not Working Content
1998 Ford Escort Heater Blower Not Working After Fuel...
Hi. Husband Replaced Fuel Injector #1 On '98 Ford Escort. After The Work, The Car Ran Better But The Heater/ac Blower Is Not Turning On....
Asked by
lovemylola
·
1 ANSWER
1998
FORD ESCORT
Heater Motor/ Ac/ Heat Won't Come On
Heater Motor/ Ac/ Heat Won't Come On. Checked Fuses, Changed Heater Motor. Worked Fine Up Till Two Days Ago.
Asked by
mbickley
·
1 ANSWER
1 IMAGE
1998
FORD ESCORT
Blower Not Working Ford Escort 98 1.8 Td
I Have Just Bought A Car And Blower/ac Not Working, All Previous Posts Look To Resistor As The Cause, If So How Do You Get To It To Check...
Asked by
andy010101
·
1 ANSWER
1998
FORD ESCORT
1999 Ford Escort Blower Motor Wont Work
Electrical Problem 1999 Ford Escort 4 Cyl Front Wheel Drive Automatic I Took The Blower Motor Out An It Works So I Changed The...
Asked by
andrewd81
·
1 ANSWER
1999
FORD ESCORT
1999 Ford Escort Heater Blower Not Working
Hi I Own A Ford Escort Finesse 1999 And The Heater Blower As Stoped Working, Ive Checked The Fuses And They Are All Ok Ive Been Told By A...
Asked by
cmears
·
1 ANSWER
1999
FORD ESCORT
VIEW MORE
Ask a Car Question. It's Free!
How to Use a Test Light
How to Replace the A/C Blower Motor
Fix an Air Conditioning Not Working Video