Tuesday, April 7th, 2009 AT 9:49 AM
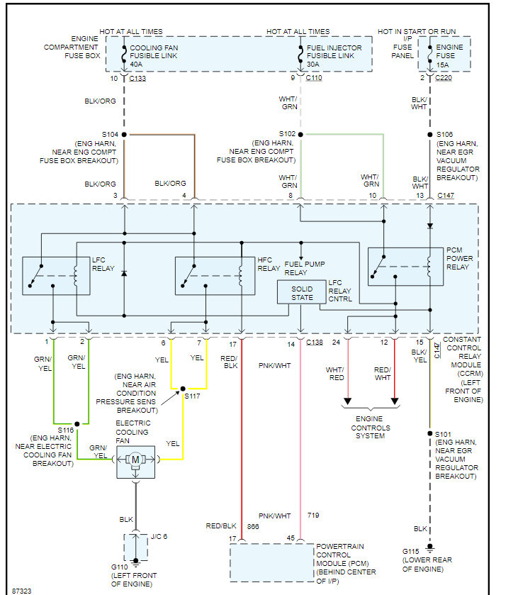
I have no movement at all on my temperature gauge and the engine cooling fan has never worked. Am I looking at two seperate faults here? Or is this more likely to be the temperature sensors. I say "sensors" as I have a repair manual and im confused as it states coolant temperature sensor and temperature sender. Are these the same or different locations also I have checked the fuse for the engine cooling fan and is ok. (30amp)








