Battery Light on and flickers

Tiny
DONJUL
  • MEMBER
  • 1 POST
  • 2003 FORD ESCAPE
  • 6 CYL
  • 4WD
  • AUTOMATIC
  • 73,000 MILES
Electrical problem
2003 Ford Escape 6 cyl Four Wheel Drive Automatic 73000 miles

My battery light stays on most of the time especialy when I first start the car and drive 10 or 15 miles.
Was this
answer
helpful?
Yes
No
Thursday, August 3rd, 2017 AT 4:01 PM (Merged)
Tiny
RASMATAZ
  • MECHANIC
  • 75,992 POSTS
Have the charging system check could be the alternator is failing or a loose/open connection
Was this
answer
helpful?
Yes
No
Thursday, August 3rd, 2017 AT 4:01 PM (Merged)
Tiny
CAVE MANN
  • MEMBER
  • 7 POSTS
  • 2003 FORD ESCAPE
  • V6
  • 195,000 MILES
Fuses I still can't get fuses I still can't get the battery light to come on it only comes on when I touch the green and red stripe wire to the base of the alternator problem and help me get my alternator to charge or is the alternat and help me get my alternator to charge or is the alternator shot thank you
Was this
answer
helpful?
Yes
No
Thursday, August 3rd, 2017 AT 4:02 PM (Merged)
Tiny
SATURNTECH9
  • MECHANIC
  • 30,869 POSTS
Do you have a multi meter to do some testing? You will need one.
Was this
answer
helpful?
Yes
No
Thursday, August 3rd, 2017 AT 4:02 PM (Merged)
Tiny
SUBY6
  • MEMBER
  • 4 POSTS
  • 2006 FORD ESCAPE
  • 74,000 MILES
Having similar issues in my wifes 06 escape 2.3 duratec to those in this focus thread: http://www.focusfanatics.com/forum/showthread.php?t=261352
Battery warning light keeps coming on mostly at idle. Battery and alternator have both been replaced.

I don't appear to have a main fuse but a metal "shunt" which goes across the 2 big wires that go to the under hood fuse box. We took it out and cleaned it up as well as tried replacing fuses for things like the alt or pcm. Also swapped around relays to rule those out.

Found the ground from battery to chassis looked a bit corroded to took it of and cleaned up all ends and sanded the connection points. Still no luck. Batt light keeps coming on.

The strange thing is that if I read the voltage with a multimeter from the battery positive and ground to the engine block it shows 14+ volts while running. If I ground the multimeter to the negative batt post or its grounding cable it shows a volt or so lower. Using the odometer voltage display it seems to get the same voltage that is shown by connecting to the battery ground rather than the block. Alternator which was just replaced thinking it was the problem is indeed putting out good voltage. The battery ground looks good and has been cleaned up. What could be causing this difference in voltage output readings?
The batt negative does have 2 leads coming off it. One is to the body that I cleaned up one disappears underneath and looks like it may connect to the engine. Any suggestions what to do from here please? Somehow its losing a volt or so...
Was this
answer
helpful?
Yes
No
Thursday, August 3rd, 2017 AT 4:03 PM (Merged)
Tiny
HMAC300
  • MECHANIC
  • 48,601 POSTS
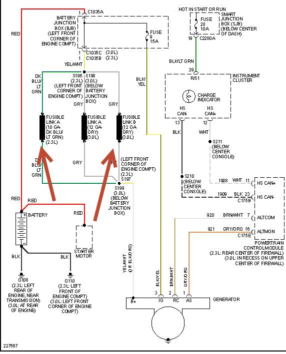
Check your fusible links pointed out in pic, test with a ight or volt meter shold be same voltage for both sides. Also check fuses in picture there are two. This is for a non hybrid if hybrid it's different
Was this
answer
helpful?
Yes
No
Thursday, August 3rd, 2017 AT 4:04 PM (Merged)
Tiny
SUBY6
  • MEMBER
  • 4 POSTS
Thanks I will check this. Is the link what the manual is calling a "shunt" in the under hood fuse box? Page 208
http://www.fordservicecontent.com/Ford_Content/catalog/owner_guides/06204og3e.pdf
Was this
answer
helpful?
Yes
No
Thursday, August 3rd, 2017 AT 4:04 PM (Merged)
Tiny
HMAC300
  • MECHANIC
  • 48,601 POSTS
It might be you'll have to go to item 25 and see. But the drawing gives the location of those if you would read above it.
Was this
answer
helpful?
Yes
No
Thursday, August 3rd, 2017 AT 4:04 PM (Merged)
Tiny
SUBY6
  • MEMBER
  • 4 POSTS
Thanks. Item 25 in the fuse panel is a small metal bar that links the 2 large wires that connect to the fuse/ relay panel which is in the front left area behind the battery. Doesn't look like a fuse but a small solid metal bar that screws down across the connectors of those wires. I will meter it and see.
Took it off and cleaned it yesterday but didn't see any cracks or signs of damage on it.
Was this
answer
helpful?
Yes
No
Thursday, August 3rd, 2017 AT 4:04 PM (Merged)
Tiny
HMAC300
  • MECHANIC
  • 48,601 POSTS
The parts i'm talking about are underhood don't waste your time checking he shunt. Look at the pic isentinfirst reply if you have a 2.3L ther eis one an d3.0L there are two. BOTH UNDER HOOD
Was this
answer
helpful?
Yes
No
Thursday, August 3rd, 2017 AT 4:04 PM (Merged)
Tiny
SUBY6
  • MEMBER
  • 4 POSTS
Thanks for your guidance and diagram! So the voltage seems to be the same on both sides of the fusible link. It's also the same whether we ground the multimeter to the block or batt post.

Discovered that the starting issue goes away if we use jumper cables to add a ground from the battery to block. I will replace the 2 grounds.

The strange thing now is that tonight the alternator voltage was the same if we metered it using the block or batt post as ground. The other day it was over a volt higher using the block as ground. Tonight though the alternator didn't seem to put out any more than 12.5 volts. Possibly the rebuilt alt is bad?

I guess we will see what happens after the ground cables are replaced.

The battery shows good voltage after I charge it and still showing 12.4 volts after starting it several times and running the engine for 10 mins with the alternator putting out low voltage. Could a battery with a bad cell cause a charging voltage problem?
Was this
answer
helpful?
Yes
No
Thursday, August 3rd, 2017 AT 4:04 PM (Merged)
Tiny
CPROST4296
  • MEMBER
  • 1 POST
  • 2004 FORD ESCAPE
  • 6 CYL
  • 4WD
  • AUTOMATIC
  • 48,000 MILES
2004 Ford Escape 6 cyl Four Wheel Drive Automatic 48000 miles

Anyone have any insight on why my battery light flickers at high RPM's, after further testing while sitting idle I could only get the motor to up to 4000 RPM's (that was also the max, seemed like it hit a restrictor)and it also sounded like the engine was missing.
Was this
answer
helpful?
Yes
No
Thursday, August 3rd, 2017 AT 4:04 PM (Merged)
Tiny
MERLIN2021
  • MECHANIC
  • 17,250 POSTS
https://www.2carpros.com/how_to/battery.htm
Was this
answer
helpful?
Yes
No
Thursday, August 3rd, 2017 AT 4:04 PM (Merged)
Tiny
HMAC300
  • MECHANIC
  • 48,601 POSTS
If the battery has a bad cell it wouldn't read 12.4 volts. This battery should be load tested but other than that have this scanned as there may be something else causing the light to stay on. You'll need apro to do it.
Was this
answer
helpful?
Yes
No
Thursday, August 3rd, 2017 AT 4:04 PM (Merged)
Tiny
STONECOLD1_316
  • MEMBER
  • 1 POST
  • 2003 FORD ESCAPE
  • 6 CYL
  • 2WD
  • AUTOMATIC
  • 150,000 MILES
I just replaced belt on my girlfriends 2003 ford escape and now none of the pulleys are turning and it squeals real bad. Looks like 4 wires where stripped when old belt broke looks like but can't tell they go to alternator would that be the problem or did I just do something wrong? Also battery light stays on now
Was this
answer
helpful?
Yes
No
Thursday, August 3rd, 2017 AT 4:04 PM (Merged)
Tiny
HMAC300
  • MECHANIC
  • 48,601 POSTS
Check for a frozen alternator bearing if it is the replace belt and tensioner as well as alternator
Was this
answer
helpful?
Yes
No
Thursday, August 3rd, 2017 AT 4:04 PM (Merged)
Tiny
CJ MEDEVAC
  • MECHANIC
  • 11,005 POSTS
DIFFERENT GUY

THIS MAY OR MAY NOT AID YOU

SEND SOME GOOD, WELL LIT PICS (OUT A BIT) POINT AT THE WIRES (ESPECIALLY THE ENDS THAT ARE STILL CONNECTED

WIFEY HAS A 2003 W/ 3.0L

I WILL "ATTEMPT" TO FIND WHERE THEY GO AND SEND PICS BACK

I'LL GIVE IT MY BEST SHOT

AS FAR AS THE BELT ROUTING GOES

ARE YOU SURE IT'S ON THERE RIGHT?

THERE WAS NO ROUTING DIAGRAM ON THE WIFEYS

I DREW MY OWN UNDER THE HOOD, BEFORE IT BREAKS, NO SENSE IN FIGHTING IT AT NIGHT, IN THE MIDDLE OF A "HOOD" ON HALLOWEEN

THE MEDIC
Was this
answer
helpful?
Yes
No
Thursday, August 3rd, 2017 AT 4:04 PM (Merged)
Tiny
CARADIODOC
  • MECHANIC
  • 34,489 POSTS
The generator has to be tested while the problem is occurring, otherwise of course it's going to test okay. The most common cause of intermittent operation is worn brushes.
Was this
answer
helpful?
Yes
No
Thursday, August 3rd, 2017 AT 4:04 PM (Merged)

Please login or register to post a reply.