HOME
ASK A QUESTION
REPAIR GUIDES
BECOME A MEMBER
LOG IN
Login with Facebook
OR
Remember me
NOT A MEMBER?
FORGOT PASSWORD?
CONTACT US
PRIVACY POLICY
TERMS AND CONDITIONS
☰
Home
Buick
Regal
Exterior Light
Fog Light
Wiring
Fog light wiring diagram?
DANIELPRICE623
MEMBER
2001 BUICK REGAL
3.8L
V6
2WD
AUTOMATIC
308,000 MILES
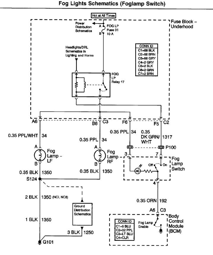
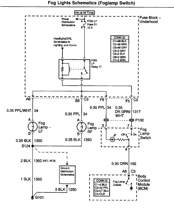
Needing to know the fog light switch wiring diagram.
Saturday, June 14th, 2025 AT 7:39 PM
1 Reply
STEVE W.
MECHANIC
15,676 POSTS
Attached is the OEM diagram. They are set up so that when the high beams are on the fog lights are switched off by the BCM.
Image (Click to make bigger)
Was this
answer
helpful?
Yes
No
Saturday, June 14th, 2025 AT 8:29 PM
Please
login
or
register
to post a reply.
Related Fog Light Wiring Content
Daytime Running Lights
Need Information On How To Diagnois
Asked by
Dougj
·
2 ANSWERS
2 IMAGES
1998
BUICK REGAL
1997 Buick Regal Brake Lights On
I Have Several Things Going On With My Car. First, Every Once In A While, All The Lights On My Dash Will Come On As I Am Drving As Well...
Asked by
rannyree36
·
1 ANSWER
1997
BUICK REGAL
1989 Buick Regal Brake Light
Ok Look At Your Directions & Can Barely See It ! It Looks Like I Would Have To Drop The Steering Column? Please Advice Thank You
Asked by
ss63
·
12 ANSWERS
1 IMAGE
1989
BUICK REGAL
1996 Buick Regal Brake Lights
My Brake Lights Only Come On When They Want? The Light In The Back Window Always Comes On All The Turn Signals Back Up Lights Etc. Turn On...
Asked by
beast1285
·
1 ANSWER
1996
BUICK REGAL
1998 Buick Regal Turn Signal Shuts Car Off Whether I'...
I Have A 1998 Buick Regal Gs. It Is The 3.8l Supercharged Model. I Am Having Terrible Electrical Problems That Seem To Come And Go As They...
Asked by
BuickRegal98
·
3 ANSWERS
1998
BUICK REGAL
VIEW MORE
Ask a Car Question. It's Free!
How to Use a Test Light
Have a Dim Headlight? - Try Replacing This!
Turn Signals Blink Fast