Fog light

Tiny
KEN MALLARI
  • MEMBER
  • 1997 ACURA RL
  • 3.5L
  • 6 CYL
  • 106,000 MILES
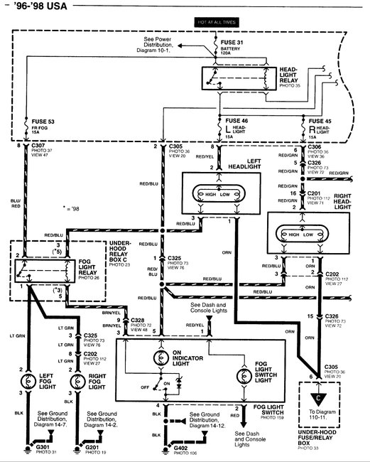
My fuse keeps on blowing I think I have a ground somewhere.
Sunday, April 9th, 2017 AT 10:10 PM

1 Reply

Tiny
STEVE W.
  • MECHANIC
  • 15,700 POSTS
Very possible. Those can be tricky to find. There are a few tools that can make it easier though. Some parts stores even have them as a loaner tool. The one I have used for a long time is like the picture. The tube with wires is a self resetting circuit breaker. In use the circuit breaker replaces the fuse, as it trips and resets it creates a magnetic field in the wire which makes the needle oscillate. You just follow the wire and when you get to the short the needle stops.

The other type uses a radio signal and a receiver that you use in much the same way.
Both are a big help with shorted wires, the radio version however can be used for finding open circuits as well as shorted.

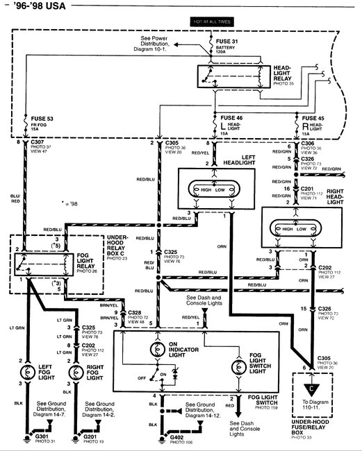
Looking at the diagram it appears that a short would be in the light green wires. Should not be hard to trace the wire from the light and see if it is pinched, chaffed or damaged.
Was this
answer
helpful?
Yes
No
Monday, April 10th, 2017 AT 3:06 AM

Please login or register to post a reply.