Tuesday, January 30th, 2018 AT 10:15 PM
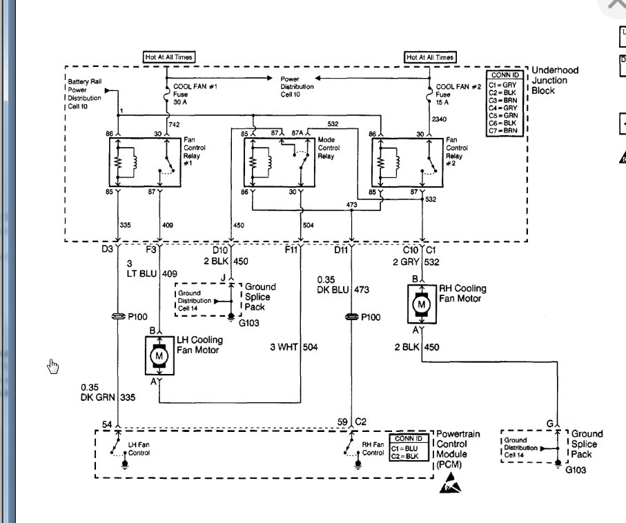
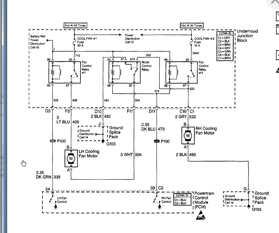
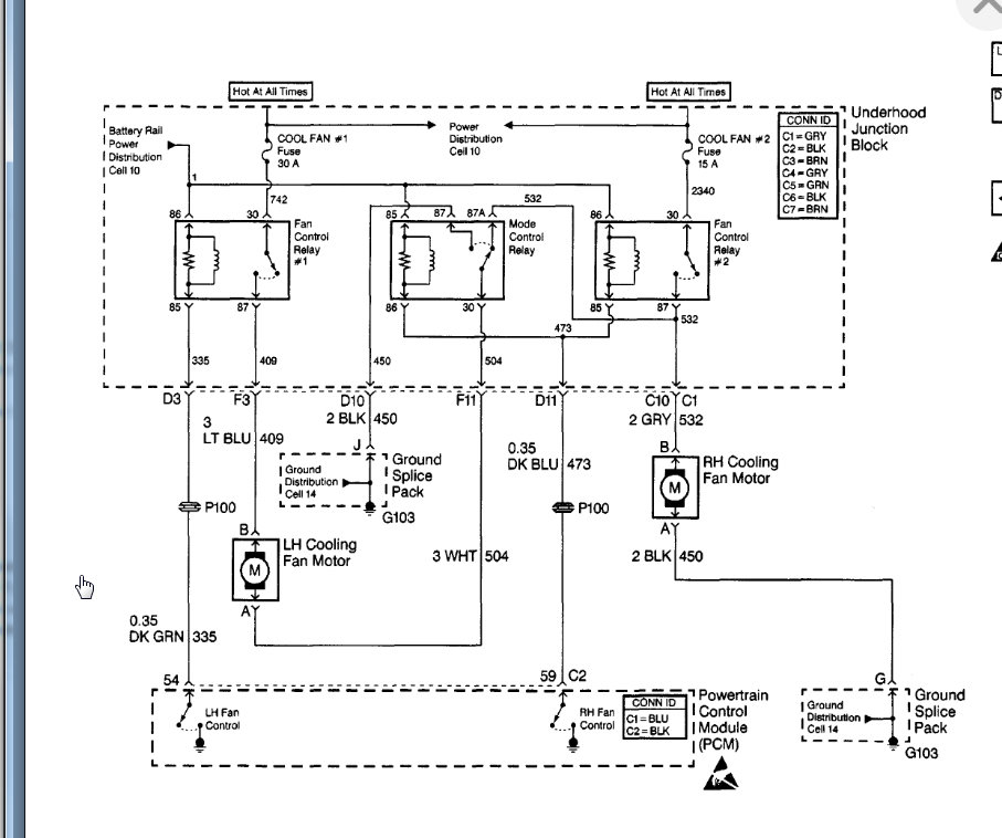
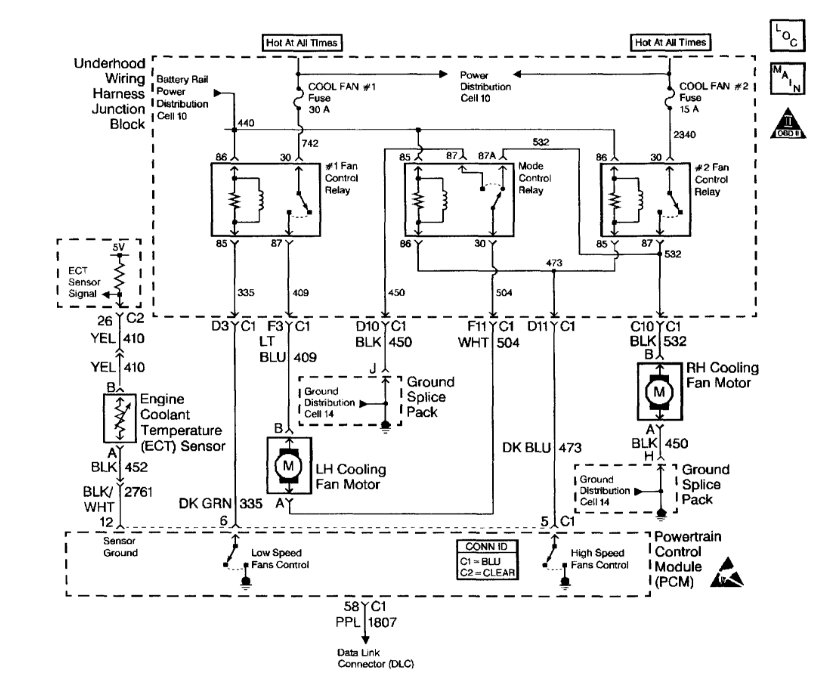
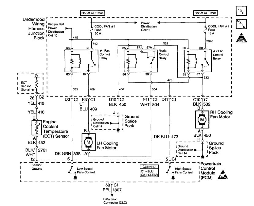
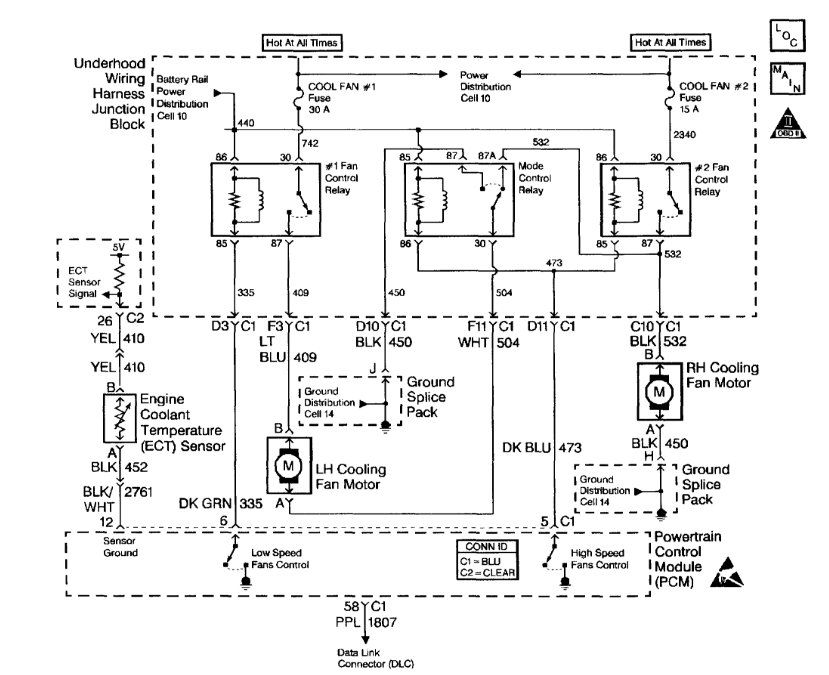
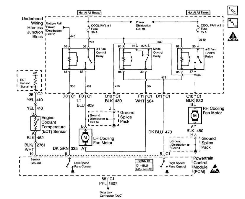
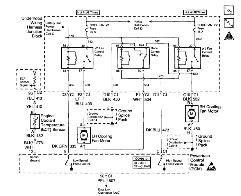
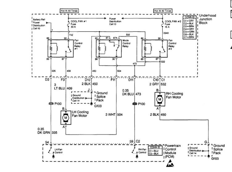
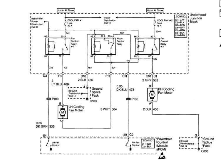
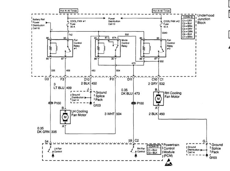
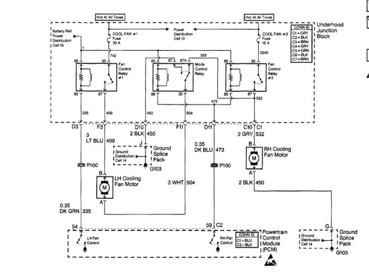
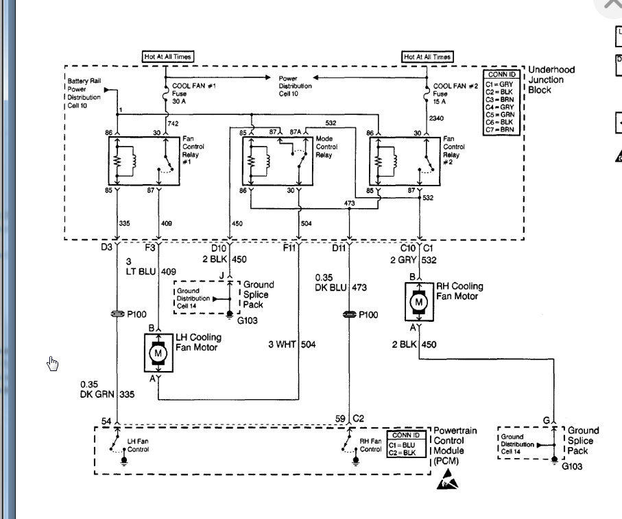
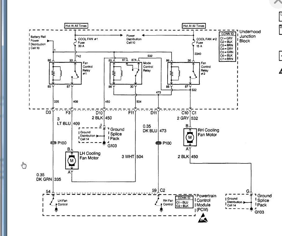
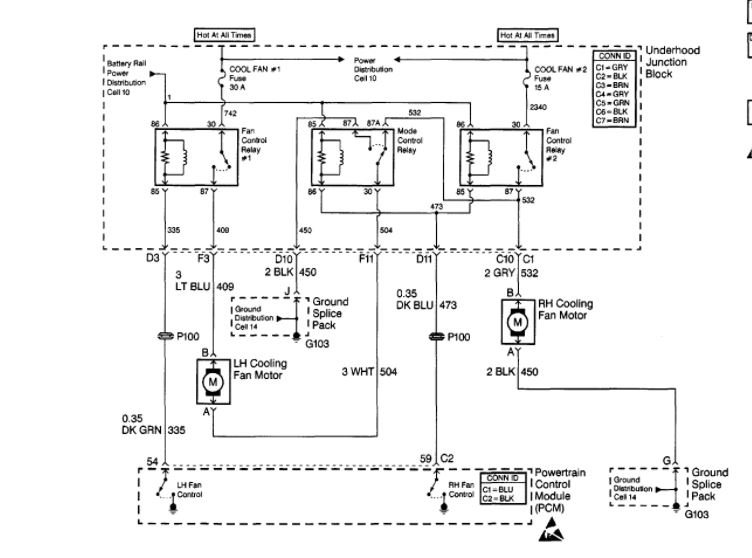
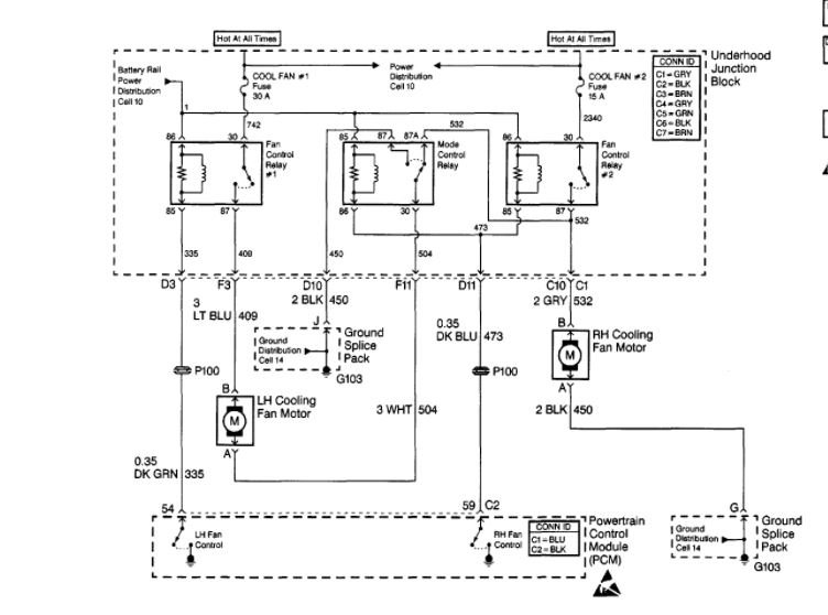
My radiator fans will not come on after the car reach operating temperature. I changed the ect plug. Plus put in a new thermostat now the car will keep operating temperature at 200 degrees but my fans still will not come on.


















