Wednesday, March 22nd, 2023 AT 3:20 PM
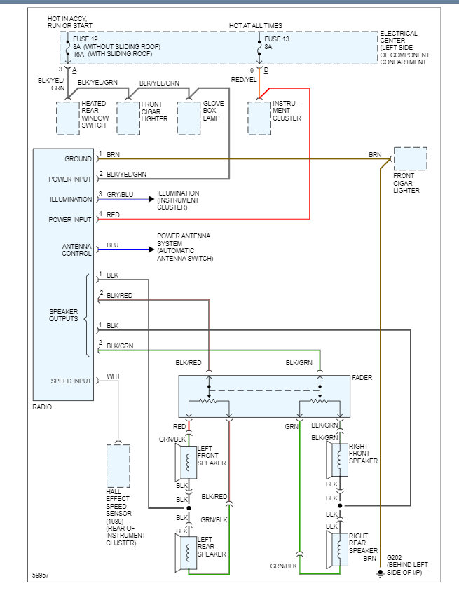
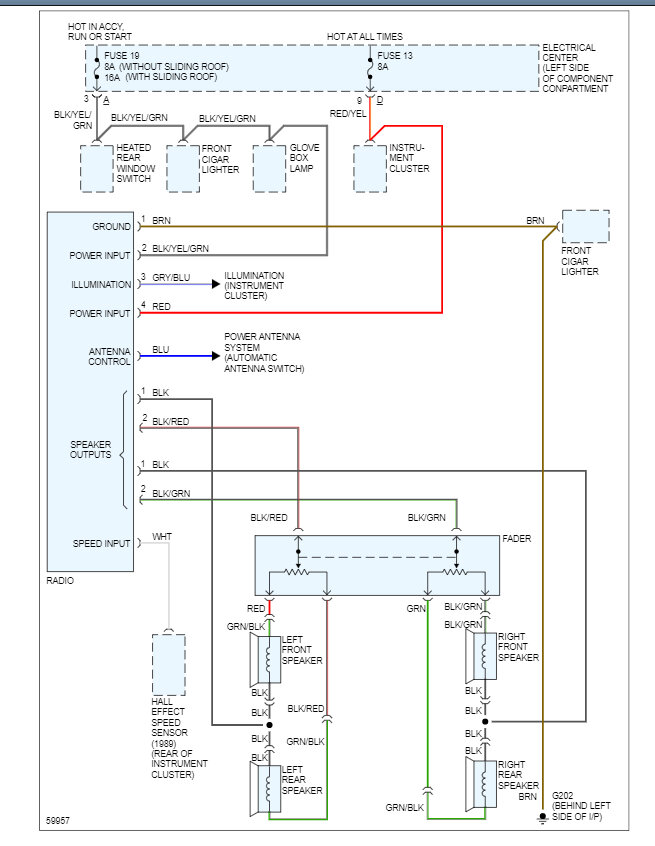
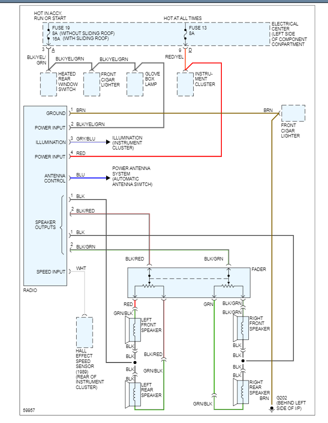
I’ve been trying to install an aftermarket stereo and I’m having trouble with the alarm, there’s two brown wires and one blue wire, I’m not sure where they go into the new harness, all the factory harnesses are cut.

