Saturday, February 9th, 2019 AT 9:33 AM
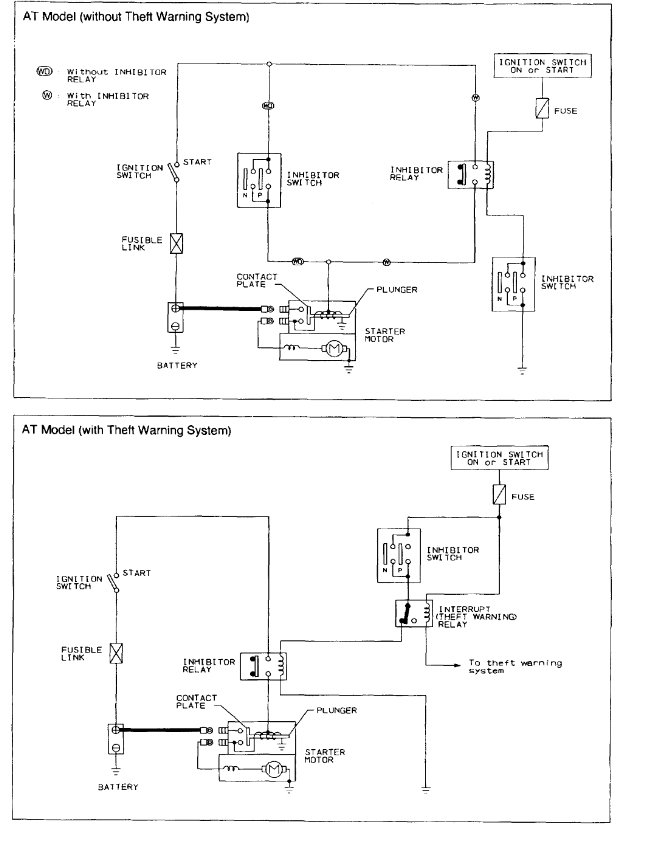
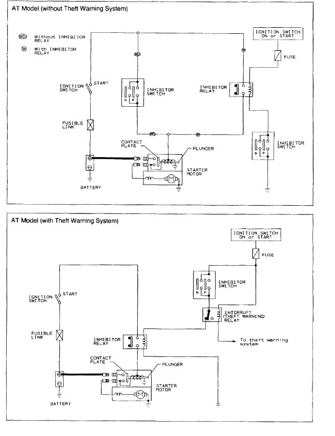
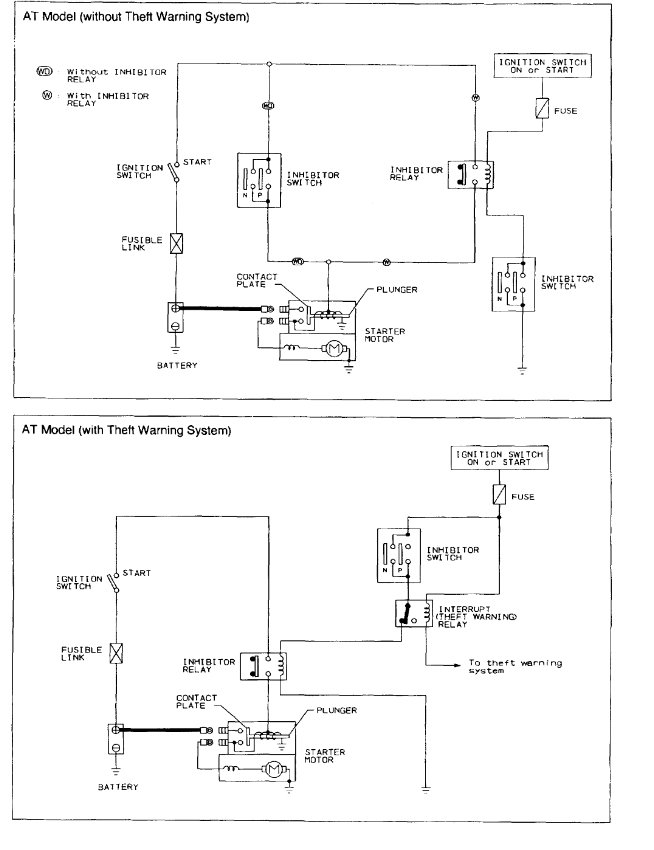
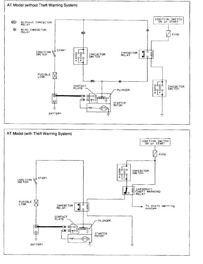
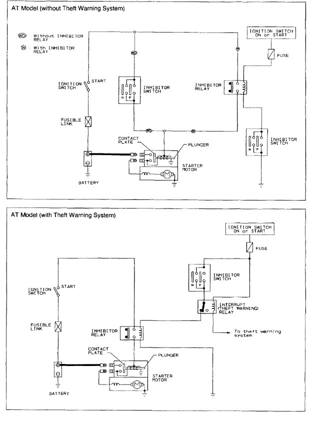
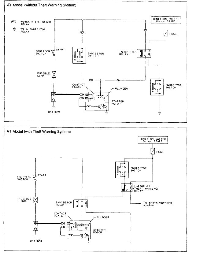
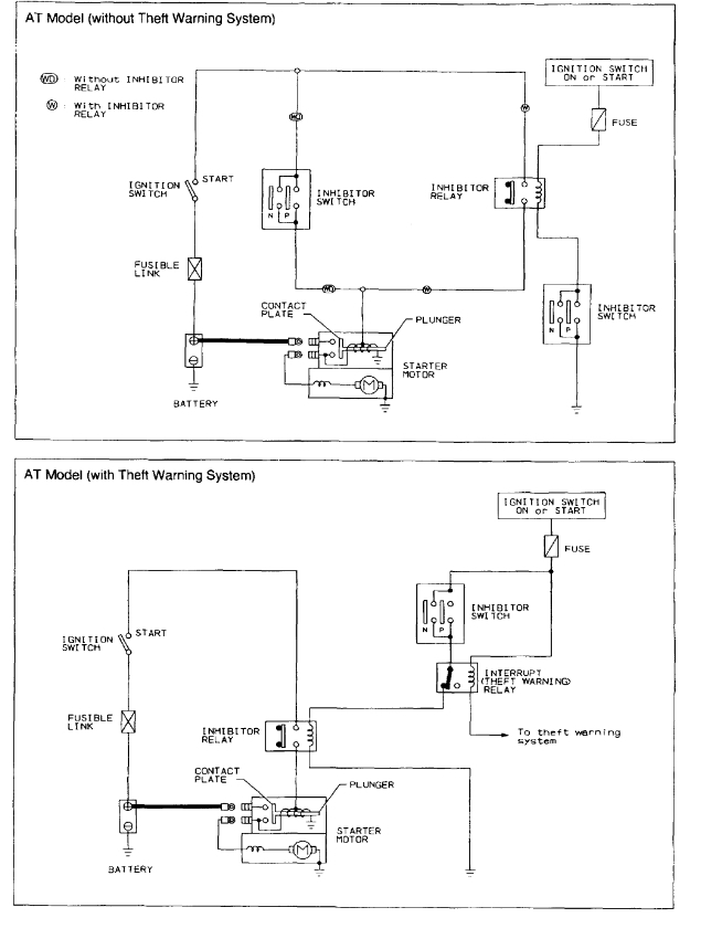
Battery is good. Starter and solenoid are brand new. Sometimes I have to turn ignition switch several times to get power to starter, sometimes turning very slowly, if at all. I have bypassed the clutch interlock, just to prove to myself through process of elimination. I have a starter relay, and ignition relay ordered. I guess ignition switch next. Wish I knew how to check this starter circuit without guessing and throwing new parts at it. Any suggestions?













