Electrical issues after replacing the alternator?

Tiny
CHERYL DENISE EIDSON
  • MEMBER
  • 1998 INFINITI I30
  • 3.0L
  • V6
  • 2WD
  • AUTOMATIC
  • 202,324 MILES
My alternator was replaced and now heater, windows, seats will not work.
Tuesday, December 13th, 2022 AT 3:58 PM

1 Reply

Tiny
KEN L
  • MASTER CERTIFIED MECHANIC
  • 53,515 POSTS
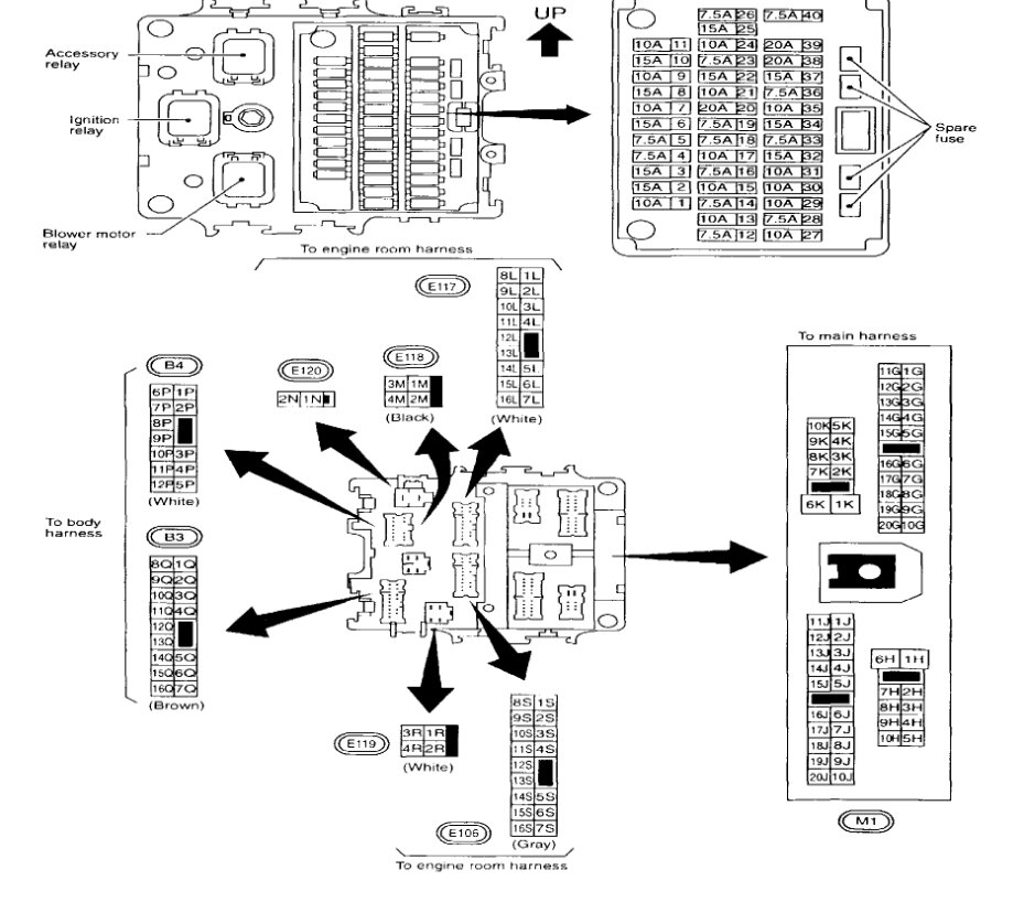
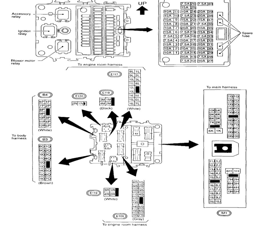
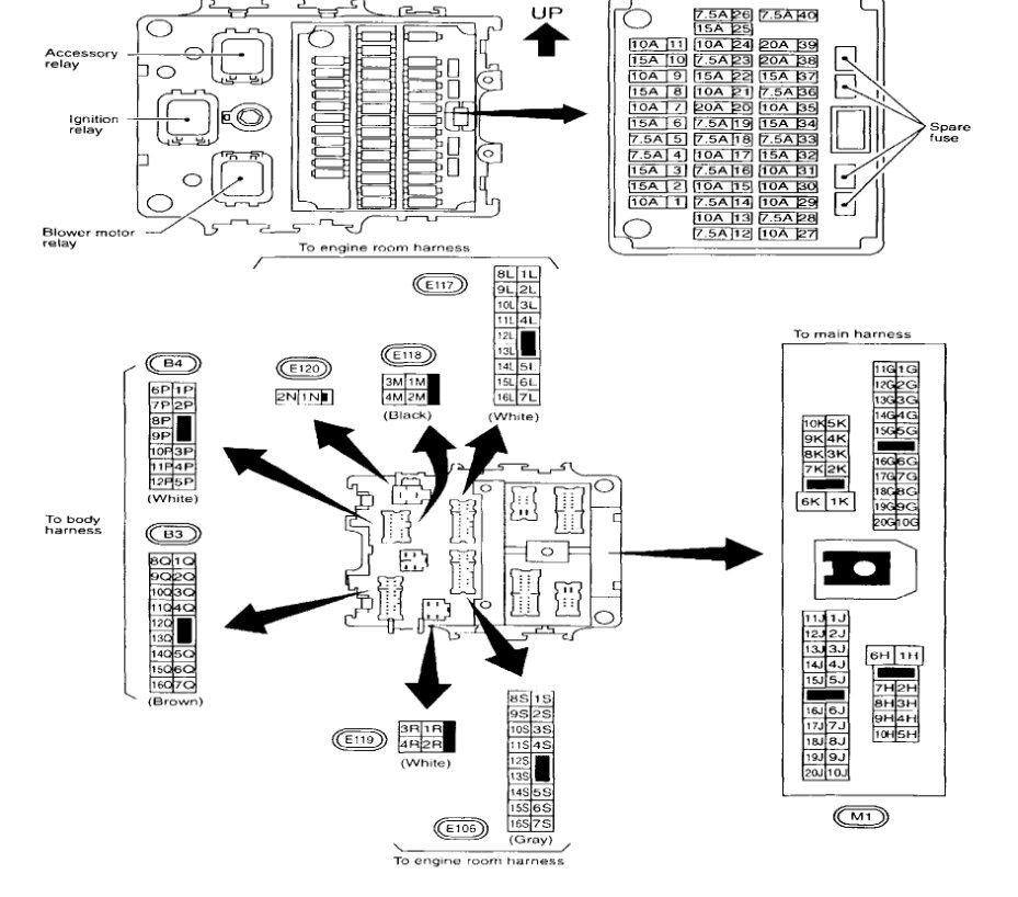
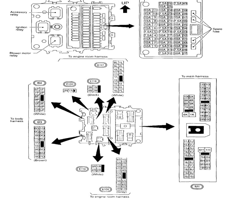
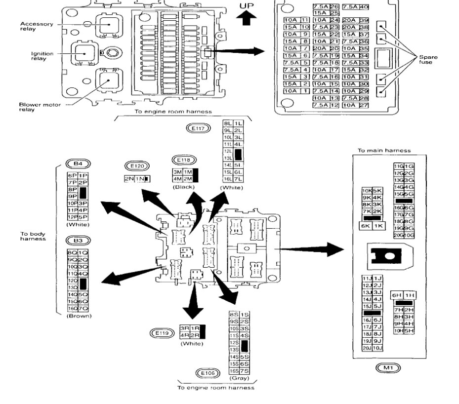
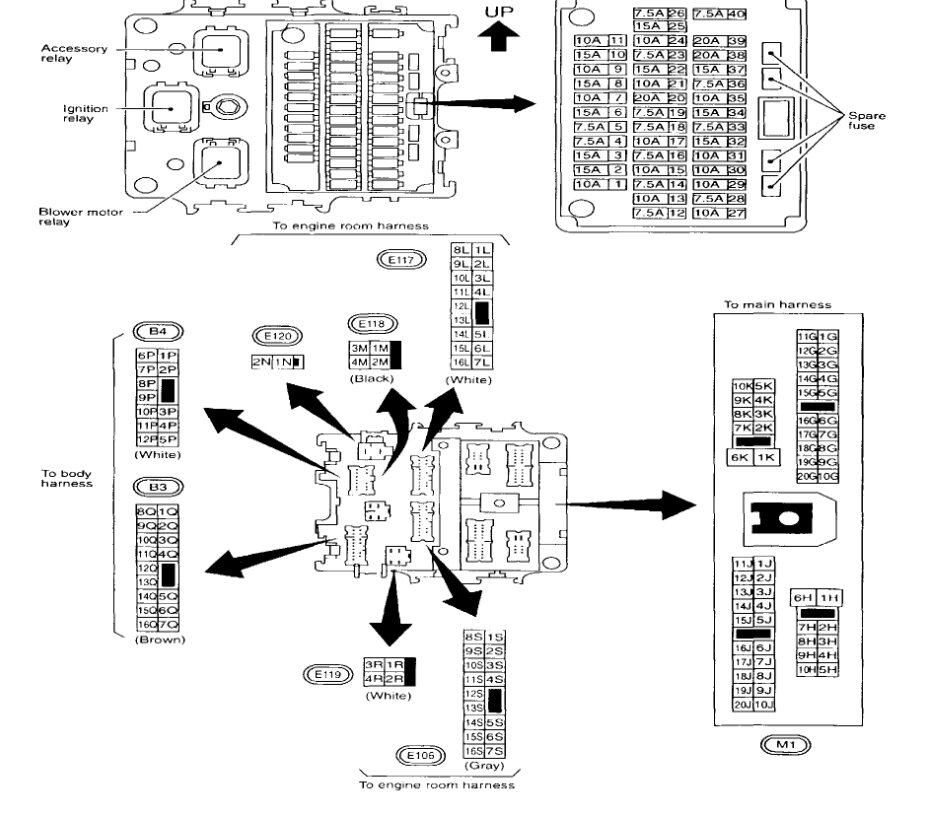
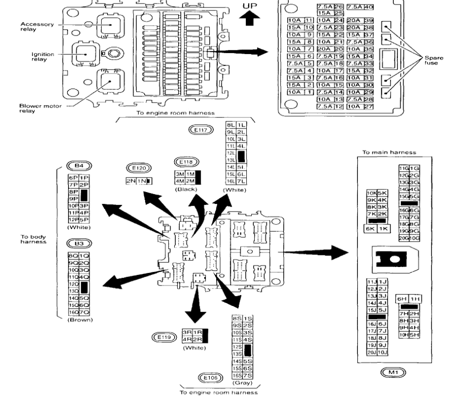
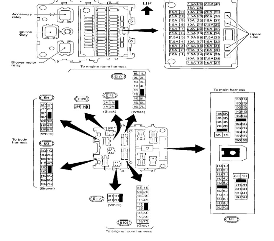
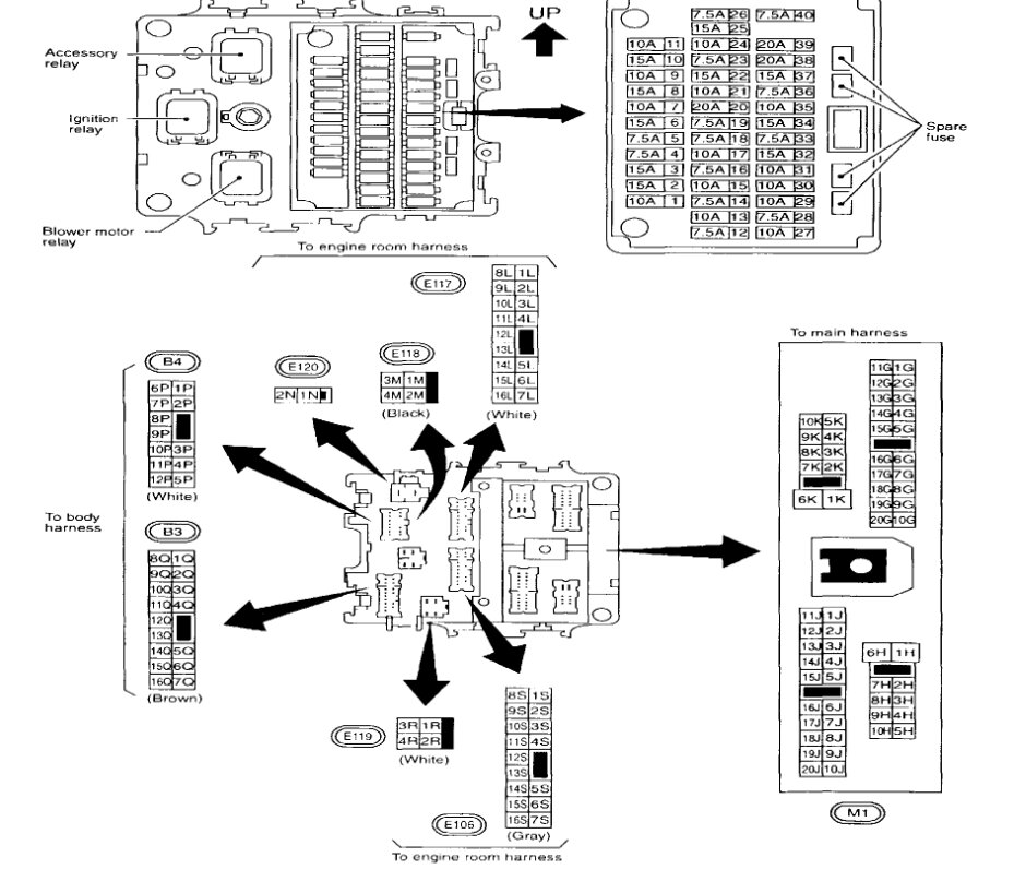
It may have popped a fuse when the battery was reconnected. Let's start by checking the fuses with the key on. here is a guide to help with the fuse location in the images below:

https://www.2carpros.com/articles/how-to-check-a-car-fuse

Check out the images (below). Please let us know what happens.
Was this
answer
helpful?
Yes
No
Thursday, December 15th, 2022 AT 11:13 AM

Please login or register to post a reply.

Related Alternator Replace/Remove Content

Alternator Replacement
VIDEO