Codes PO101, P1133, PO131 and PO171, Engine running rough?

Tiny
WIEBER05
  • MEMBER
  • 2003 CHEVROLET SILVERADO
  • 5.3L
  • V8
  • 4WD
  • AUTOMATIC
  • 270,000 MILES
Code problem/ engine running rough
po101 p1133 po131 po171 chevy 1500.
Trying to find out the problem looked at plugs, intake fuses, 02 sensors.
Sunday, March 12th, 2023 AT 10:42 PM

3 Replies

Tiny
AL514
  • MECHANIC
  • 5,590 POSTS
Hello, the first code points to the Mass air flow sensor being dirty, they sell mass air flow cleaner at your local auto parts store, there are 2 resistors inside the sensor that get a small amount of carbon and or dirt build up. This causes the sensor to under report the amount of air coming into the engine, so the engine computer compensates the wrong way and takes away fuel from the air fuel mixture causing a lean condition, So that's the first step. The p1133 is the Bank 1 sensor 1 oxygen sensors frequency is too slow, this can be caused by the lean condition, or the sensor is getting old and lazy as we call it. P0131 also goes alone with the p1133, that Bank 1 front oxygen sensors voltage is too low, low voltage from an oxygen sensor indicates a lean condition as well, so does the p0171, another lean code for Bank 1.
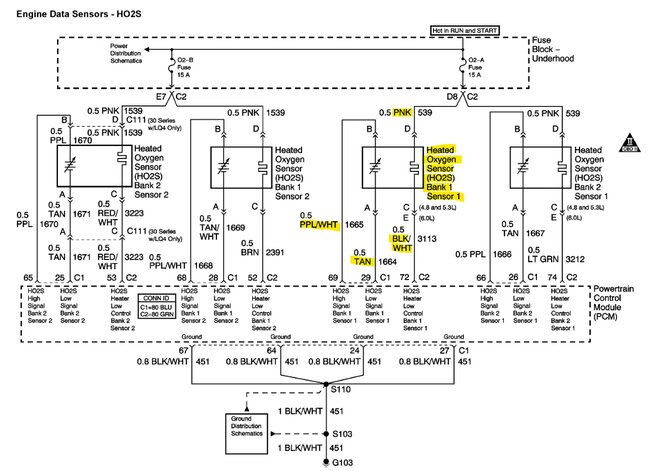
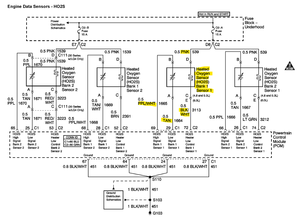
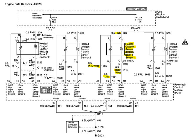
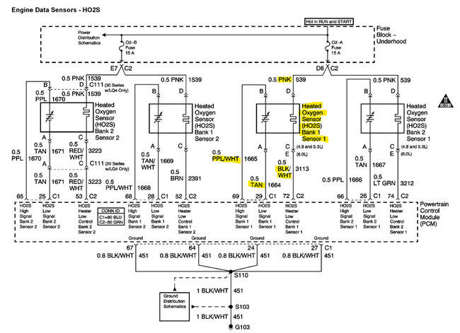
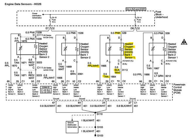
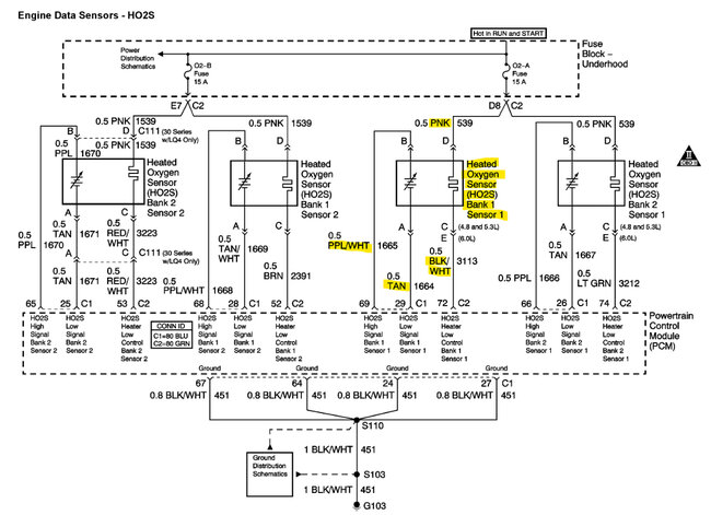
With all this, the first step is to clean the mass air flow sensor erase the codes and see which come back after that, you may have a bad oxygen sensor in Bank 1 as well but with the MAF not reporting correctly the fuel strategy is skewed right now, If you have a scan tool that can look at live data, look under engine computer (ECM) and look for 02B1S1 oxygen sensor voltage reading, if its stuck below 0.2volts, and not moving at all the sensor has probably failed. It should be moving from 0.2v to 0.8volts roughly. I'll post the wiring diagrams so you can identify the correct sensor.
Afterwards if you still are getting the lean p0171 Bank 1, these trucks are known for the Intake manifold gaskets leaking, especially with the high mileage that you have, I will put some guides below as well.
After cleaning the MAF and clearing the codes, I would recommend an oil change as well. If you haven't done one recently. I posted the OEM diagrams as well for the front Bank 1 oxygen sensor to verify wire coloring, they look correct.

Bank 1 is on the Driver side of the engine, there are replacement details below if the sensor is bad, they tend to be easier coming out if the exhaust is hot, but obviously you need to be more careful of getting burned.
let us know how you make out and if you have any additional questions.

https://www.2carpros.com/articles/mass-air-flow-service

https://www.2carpros.com/articles/how-an-oxygen-sensor-works

https://www.2carpros.com/articles/repair-lean-mixture-codes-p0171-or-p0174-on-some-manufacturers

https://www.2carpros.com/articles/how-to-use-an-engine-vacuum-gauge
Was this
answer
helpful?
Yes
No
Monday, March 13th, 2023 AT 12:15 PM
Tiny
WIEBER05
  • MEMBER
  • 2 POSTS
Hi, I’ve changed the 02 sensor still same codes, replaced the MAF and cleaned it. However, it still does it (bought 2ish days ago).
I’m receiving no leak from the intake gasket.
Was this
answer
helpful?
Yes
No
Monday, March 13th, 2023 AT 4:20 PM
Tiny
AL514
  • MECHANIC
  • 5,590 POSTS
Do you have a scan tool capable of reading live data? Another possibility, but rare, is that there is an issue with one of the Catalytic Converters but only on one side. This causes a difference in air flow to each bank of the engine, causing one side to send skewed data to the ECM. You can manually check the Bank 1 front oxygen sensor voltage with a multimeter to see if the voltage level is low causing the code. Since no oxygen sensor heater codes are setting, most likely it is working, If the heater circuit was down for that oxygen sensor it would not reach operating temperature.

To check the oxygen sensor circuits the pink wire and the Black/White wire are the heater circuits, if you back probe the connector on those 2 wires you should have 12volts with engine running. Measuring across the Purple/White wire and the Tan wire you should read the oxygen sensor voltage signal. It should be swinging from 0.2 to 0.8volts normally. You should be able to catch this with a multimeter. The code suggests that the voltage is stuck low, this can happen if the signal wire is shorted to ground somewhere. I would also do these checks on the Bank 2 front oxygen sensor and see what's happening there,
When you cleared the codes, how fast do they come back? Do any codes come back with just the key on engine off?

If there isn't a sensor issue or wiring issue an imbalance in air flow will need to be checked by doing a back pressure test at each front oxygen sensor opening. If back pressure on either side of the engine is more than 1 to 1.5psi that is a restricted exhaust. And causing air flow more on one side of the engine, but we'll check that after wiring and sensor testing.

The 2nd diagram shows the MAF sensor (bottom right), on the Pink wire should be 12v feed with key On using the Black/White wire as a Ground, and a MAF signal on the Yellow wire, but service info wants you to check the MAP sensor signal at Hot idle since this vehicle has both a MAP and MAF. The MAP sensor is on the top rear of the Intake manifold. It reads direct manifold vacuum. The MAP sensor has 3 wires, the grey wire should be 5volts key On, you can use the orange/black wire for a Ground to check the 5volt Reference. At hot idle the Map should read 0.8 to 2.0volts on the light green wire using the orange/black wire for Ground. The MAP sensor reading will tell us if there is an issue with manifold vacuum.

Since you have replaced the MAF already and the oxygen sensors, I think you'll find that the MAP reading should be off, I understand this is a lot of circuit checking. I think you should check the MAP and verify the 12v feed to the MAF and make sure it has a good ground. But the code is a slow frequency code, so there is less air flowing causing this, you're not getting any circuit codes. The same with the Oxygen sensor, its frequency is slow, setting this code, the lean to rich swings of the oxygen sensor is too slow.
Sorry for the long post, but this can be a complicated diagnosis if the air flow is the issue like I think it might be. If you do have a scan tool with live data, the MAF signal should be around 5.4grams per second at idle (3 to 10g/s), about the same as the size of the engine is a rule of thumb.
This is a lot to take in, so do some of these checks and see what you are reading at some of these sensors.
Was this
answer
helpful?
Yes
No
Monday, March 13th, 2023 AT 8:23 PM

Please login or register to post a reply.