Where is the emergency fuel shut off switch located?

Tiny
DAYDAY060799
  • MEMBER
  • 2003 MAZDA PROTEGE
  • TURBO
  • 2WD
  • MANUAL
  • 165,000 MILES
Emergency fuel shut off switch.
Saturday, July 24th, 2021 AT 5:15 PM

5 Replies

Tiny
STEVE W.
  • MECHANIC
  • 15,688 POSTS
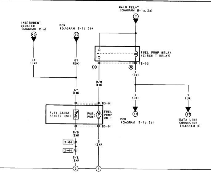
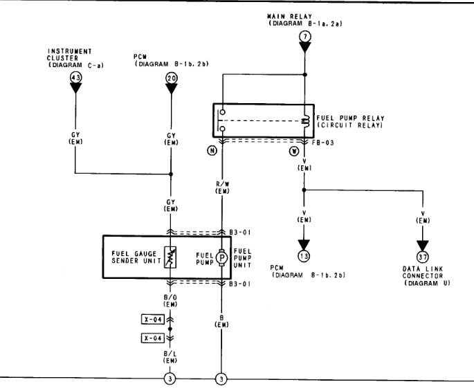
Unless someone added one that car doesn't have anything like that. It only has the pump and the pump relay. If you have lost fuel pressure then I would check the relay first then the pump.

https://www.2carpros.com/articles/how-to-check-fuel-system-pressure-and-regulator
Was this
answer
helpful?
Yes
No
Saturday, July 24th, 2021 AT 6:27 PM
Tiny
DAYDAY060799
  • MEMBER
  • 3 POSTS
Okay, well the car is broke down because I threw a rod. So got another motor and installed and hook up the new motor. But the car is still not starting. What could be the problem?
Would the ECU needing to be reprogrammed cause it not to start?
Was this
answer
helpful?
Yes
No
Sunday, July 25th, 2021 AT 12:38 AM
Tiny
STEVE W.
  • MECHANIC
  • 15,688 POSTS
Yes, that would cause a no start. If the engine is the exact same as it came with and all connected up though, it shouldn't need to be reprogrammed.
Was this
answer
helpful?
Yes
No
Sunday, July 25th, 2021 AT 7:30 AM
Tiny
DAYDAY060799
  • MEMBER
  • 3 POSTS
It is the same size motor and stuff but not the exact same one it had. But the ECU was ripped out and had to be rewired.
Was this
answer
helpful?
Yes
No
Sunday, July 25th, 2021 AT 6:43 PM
Tiny
STEVE W.
  • MECHANIC
  • 15,688 POSTS
Biggest things are year, size and type. Rewiring to match the original schematic still shouldn't mess up the programming, I would suspect a swapped wire or that the harness was damaged when it came out.
Was this
answer
helpful?
Yes
No
Sunday, July 25th, 2021 AT 7:54 PM

Please login or register to post a reply.