Electrical issues it was only showing around 11V.?

Tiny
TRACY72280
  • MEMBER
  • 2005 FORD FIVE HUNDRED
  • 3.0L
  • 6 CYL
  • 2WD
  • AUTOMATIC
  • 92,000 MILES
A few months ago, my car started having some weird electrical issues, which I assumed was due to my alternator since I had it tested and it was only showing around 11V. Flash forward, I had a new alternator put on and also got a new battery. The issues are still there and even worse. Battery is completely draining to the point that I’ve had to replace it 3 times in 6 months.

However, the other day, we took the alternator back off the car (no easy task) and took it to be bench tested. It tested just fine. We fully charged the battery up and then put the alternator back on and it was showing no signs of draining... Until we started the car. Within minutes, all of my dash lights and gauges went off, all interior lights went off, and windows, door locks, etc, were inoperable. The only light that was on the dash at that time was the battery light but before everything went off, it was cycling between check engine and check transmission.

I am at a complete loss on what to do. I can’t afford to take it to a mechanic and pay for hours of time for them to search out the problem. I’m struggling to get back and forth to work as this is my only mode of transportation. It is also the only means of transportation for getting my elderly mother around so I desperately need my car fixed. Please help give me some ideas of what to check. Thank you!
Sunday, November 3rd, 2024 AT 11:35 AM

12 Replies

Tiny
KEN L
  • MASTER CERTIFIED MECHANIC
  • 55,488 POSTS
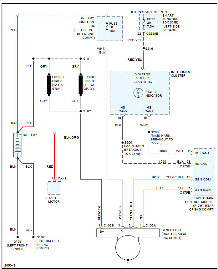
So, when the engine is running do you have a battery light on? We need to see if the alternator is charging when on the car and the engine is running.

https://www.2carpros.com/articles/how-to-check-a-car-alternator

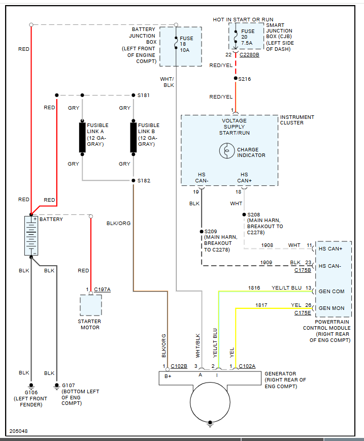
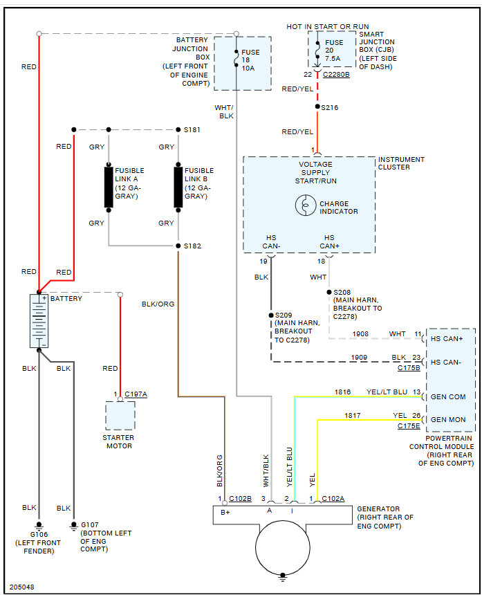
Also, let's check the fuse #f1.18 - 10 amp in the under-hood fuse panel and fuse #f2.20 - 7.5 amp in the fuse panel on the left side of the dash. Here is a guide to help you check them and the location in the images below:

https://www.2carpros.com/articles/how-to-check-a-car-fuse

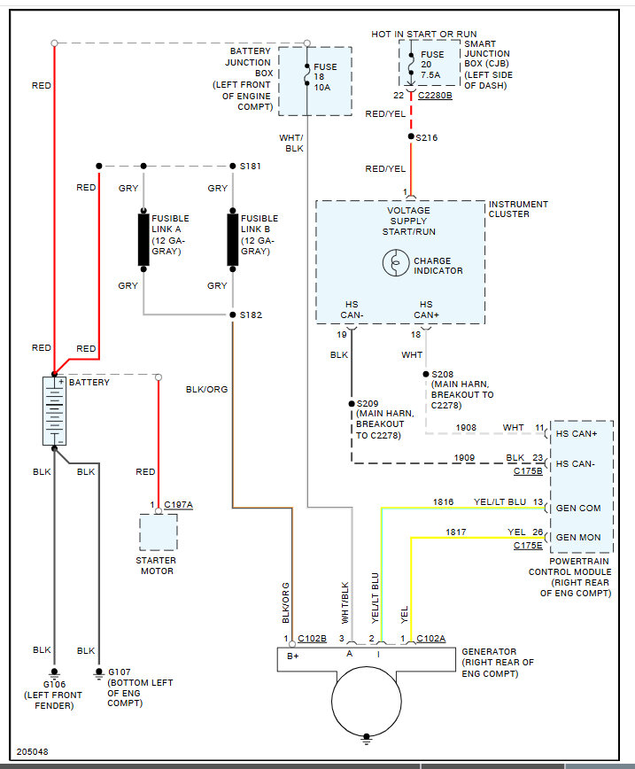
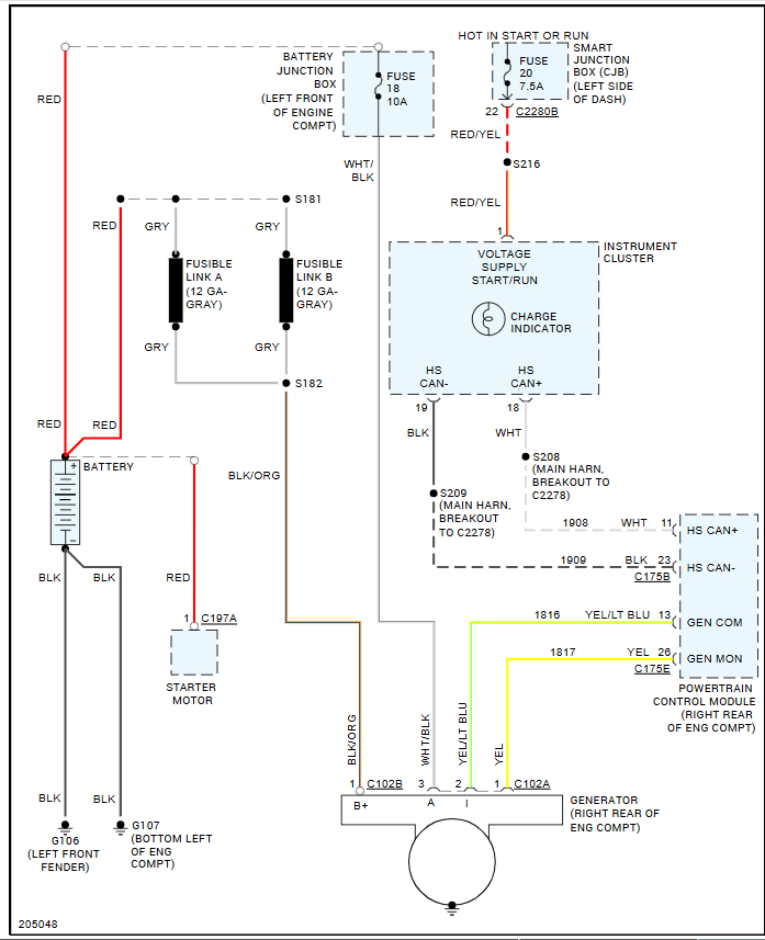
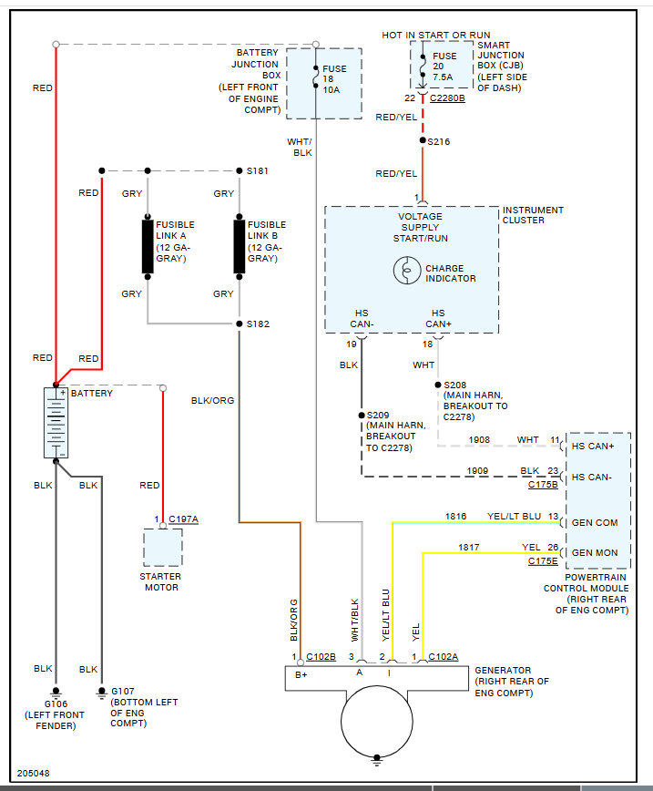
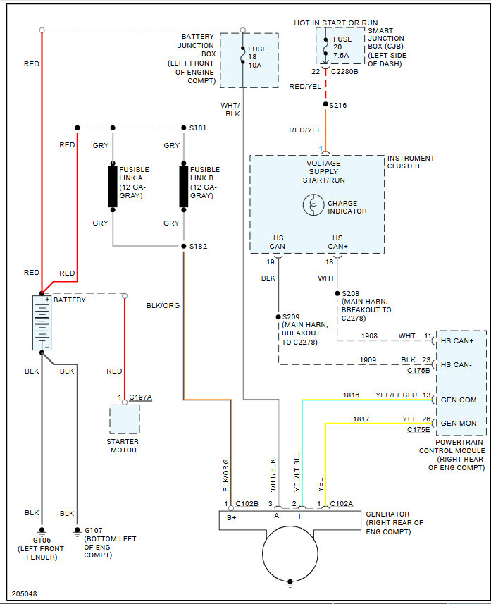
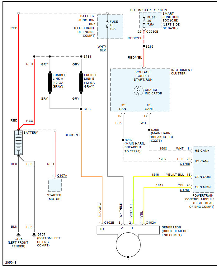
Here is the alternator wiring diagrams so you can see how the system works as well. Check out the images (below). Let us know how it goes.

Was this
answer
helpful?
Yes
No
Sunday, November 3rd, 2024 AT 12:19 PM
Tiny
TRACY72280
  • MEMBER
  • 7 POSTS
Thought it was another bad alternator so we warrantied it out and replaced it again and still the same issues. Took it to auto zone and had them test it and it shows voltage regulation failed. When the cars is running and I test with the multimeter at the battery, it tests at almost 19 V which I know is way too much. I took the wipers and cowl off to visually inspect the PCM and I don’t see any melted wires, corroded plugs, or anything else. I am just stumped... And still without transportation. I have gone through and tested the fuses with a multimeter and they all test fine but I did go ahead and replace #f1.18 and #f2.20 just to be safe. Desperately seeking a solution. Thank you so much!
Was this
answer
helpful?
Yes
No
Saturday, January 11th, 2025 AT 1:31 PM
Tiny
KEN L
  • MASTER CERTIFIED MECHANIC
  • 55,488 POSTS
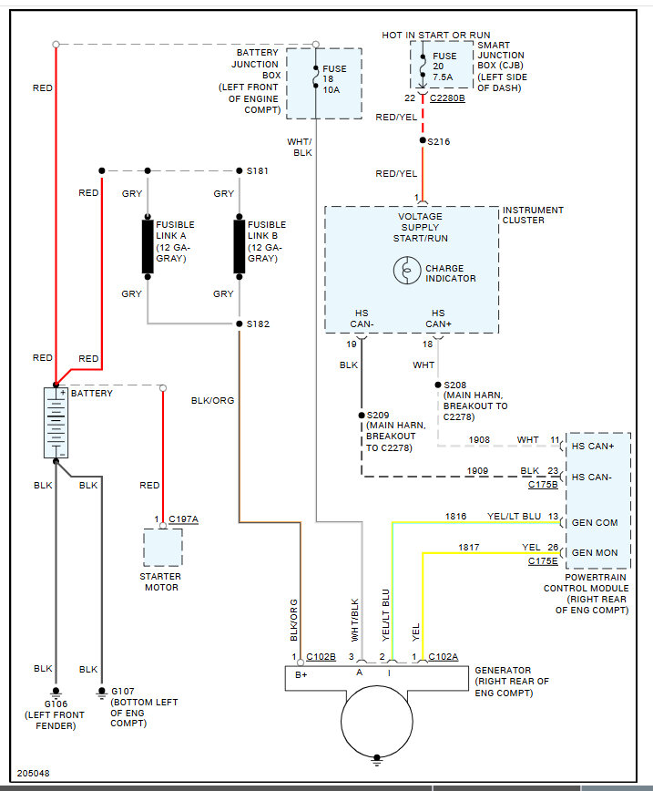
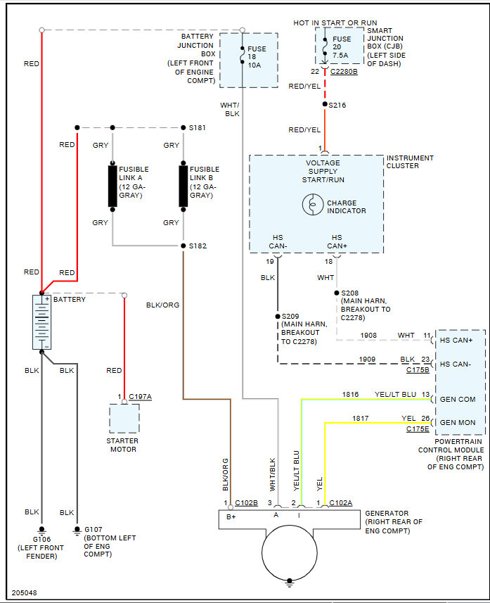
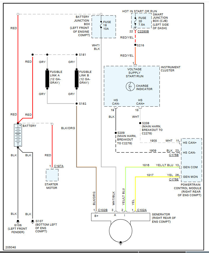
When the key is on, (engine nit running) does the battery light illuminate? The PCM regulates the charging voltage so it might be bad, let's run the codes to see if any are stored. This guide can help:

https://www.2carpros.com/articles/how-to-check-a-car-alternator

Here are the wiring diagrams so you can see how the system works. Check out the images (below). Please let us know what happens.

Was this
answer
helpful?
Yes
No
Monday, January 13th, 2025 AT 12:52 PM
Tiny
TRACY72280
  • MEMBER
  • 7 POSTS
If the key is on (engine not running), everything seems like it’s going to work fine. Interior lights work, door chime, door locks, etc, but the minute you start the engine, everything shuts off and the battery light comes on. I ran the codes about a week ago and the only code that it showed was P0563. I keep the battery disconnected since there’s such high voltage; I don’t want to ruin another battery.
Was this
answer
helpful?
Yes
No
Monday, January 13th, 2025 AT 4:25 PM
Tiny
TRACY72280
  • MEMBER
  • 7 POSTS
  • 2005 FORD FIVE HUNDRED
  • 3.4L
  • 6 CYL
  • 2WD
  • AUTOMATIC
  • 92,000 MILES
A few months ago, my car started having some weird electrical issues, which I assumed was due to my alternator since I had it tested and it was only showing around 11V. Flash forward, I had a new alternator put on and also got a new battery. The issues are still there and even worse. Battery is completely draining to the point that I’ve had to replace it 3 times in 6 months.

However, we took the alternator back off the car (no easy task) and took it to be bench tested. It tested just fine. We fully charged the battery up and then put the alternator back on and it was showing no signs of draining. Until we started the car. Within minutes, all of my dash lights and gauges went off, all interior lights went off, and windows, door locks, etc, were inoperable. The only light that was on the dash at that time was the battery light but before everything went off, it was cycling between the check engine and check transmission.

After the suggestions of someone on my last post, we thought it was another bad alternator so we warrantied it out and replaced it again and still the same issues. Took it to AutoZone and had them test it and it shows voltage regulation failed. When the cars is running and I test with the multimeter at the battery, it tests at almost 19 V which I know is way too much. I took the wipers and cowl off to visually inspect the PCM and I don’t see any melted wires, corroded plugs, or anything else. I am just stumped. And still without transportation. I have gone through and tested the fuses with a multimeter, and they all test fine but I did go ahead and replace #f1.18 and #f2.20 just to be safe

I am at a complete loss on what to do. I can’t afford to take it to a mechanic and pay for hours of time for them to search out the problem. I’m struggling to get back and forth to work as this is my only mode of transportation. It is also the only means of transportation for getting my elderly mother around so I desperately need my car fixed. Please help give me some ideas of what to check. Thank you!
Was this
answer
helpful?
Yes
No
Monday, January 13th, 2025 AT 5:25 PM (Merged)
Tiny
KEN L
  • MASTER CERTIFIED MECHANIC
  • 55,488 POSTS
It sounds like the alternator is bad or you need to reset the battery monitor.

https://www.youtube.com/watch?v=ETNv2S_idIU

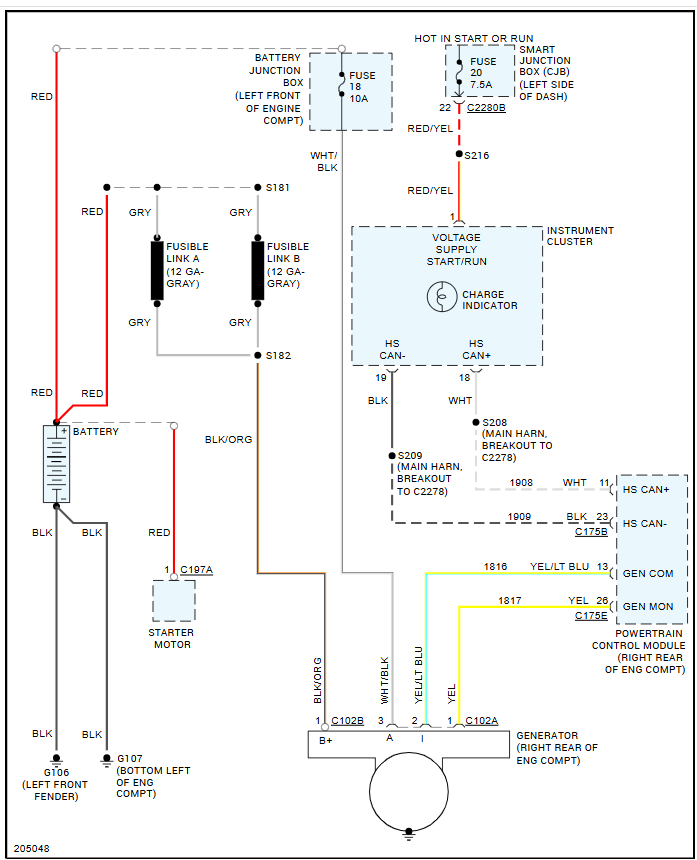
If the voltage is too high, it will shut down the accessories. I would recheck the voltage at the battery when the engine is idling. Please go over this guide again

https://www.2carpros.com/articles/how-to-check-a-car-alternator

Please go over this guide and get back to us.
Was this
answer
helpful?
Yes
No
Tuesday, January 14th, 2025 AT 10:22 AM
Tiny
TRACY72280
  • MEMBER
  • 7 POSTS
I have rechecked the voltage at the battery when idling multiple times. I did it again a short while ago and it shows 18.8 volts. This is the 3rd new alternator.
Was this
answer
helpful?
Yes
No
Friday, January 24th, 2025 AT 3:35 PM
Tiny
KEN L
  • MASTER CERTIFIED MECHANIC
  • 55,488 POSTS
Did you reset the battery monitor?
Was this
answer
helpful?
Yes
No
Saturday, January 25th, 2025 AT 4:27 PM
Tiny
TRACY72280
  • MEMBER
  • 7 POSTS
I borrowed a more advanced OBDII reader and when I selected the option to reset the battery monitoring system; I got a message stating that my car is not capable of that function. My guess is that it is too old, being a 2005. However, it did let me go through and reset the codes, etc, and all of the codes in the various systems had something to do with high voltage. I reset everything and the car ran beautifully for about an hour. I let it sit and idle for quite some time and then drove it around town for a bit. Everything was great and when I tested voltage at the battery with the car running, it was testing around 14.6 volts and then I shut it off and went in the house for about 30 minutes and when I came back out, it was back to the same old thing... Lights, dash, and all other accessory functions were nonoperational and the voltage was showing around 18V when tested at the battery but it wouldn’t let me reset any of the codes or systems this time. To avoid ruining another battery and further damaging the system with such high voltage, I just unhooked the battery again and walked away. I am just at a complete loss.
Was this
answer
helpful?
Yes
No
Saturday, February 1st, 2025 AT 8:13 AM
Tiny
KEN L
  • MASTER CERTIFIED MECHANIC
  • 55,488 POSTS
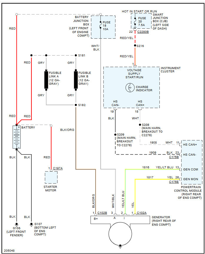
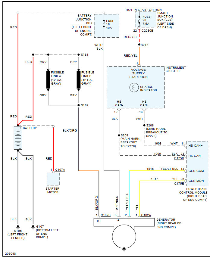
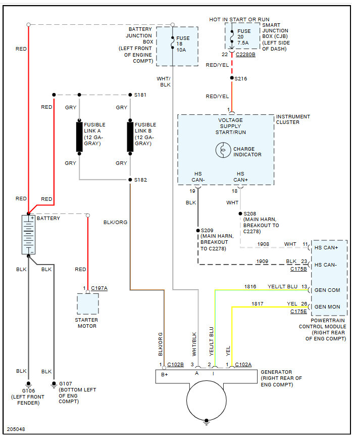
I would say you have a bad PCM which controls the voltage output of the alternator. Here is how to replace it and the wiring diagrams of the system so you can see how it works. There is no programming needed FYI. Check out the images (below). Let us know how it goes.
Was this
answer
helpful?
Yes
No
Saturday, February 1st, 2025 AT 10:54 AM
Tiny
TRACY72280
  • MEMBER
  • 7 POSTS
So when you say that there’s no programming needed are you referring to something other than what is being referenced in the screenshot that I attached?
Was this
answer
helpful?
Yes
No
Saturday, February 1st, 2025 AT 11:25 AM
Tiny
KEN L
  • MASTER CERTIFIED MECHANIC
  • 55,488 POSTS
AllData says no, fyi, and from personal experience it does not need to be programmed, this is a Ford only, all other cars need to be programmed.
Was this
answer
helpful?
Yes
No
Sunday, February 2nd, 2025 AT 8:44 AM

Please login or register to post a reply.