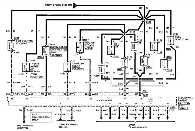
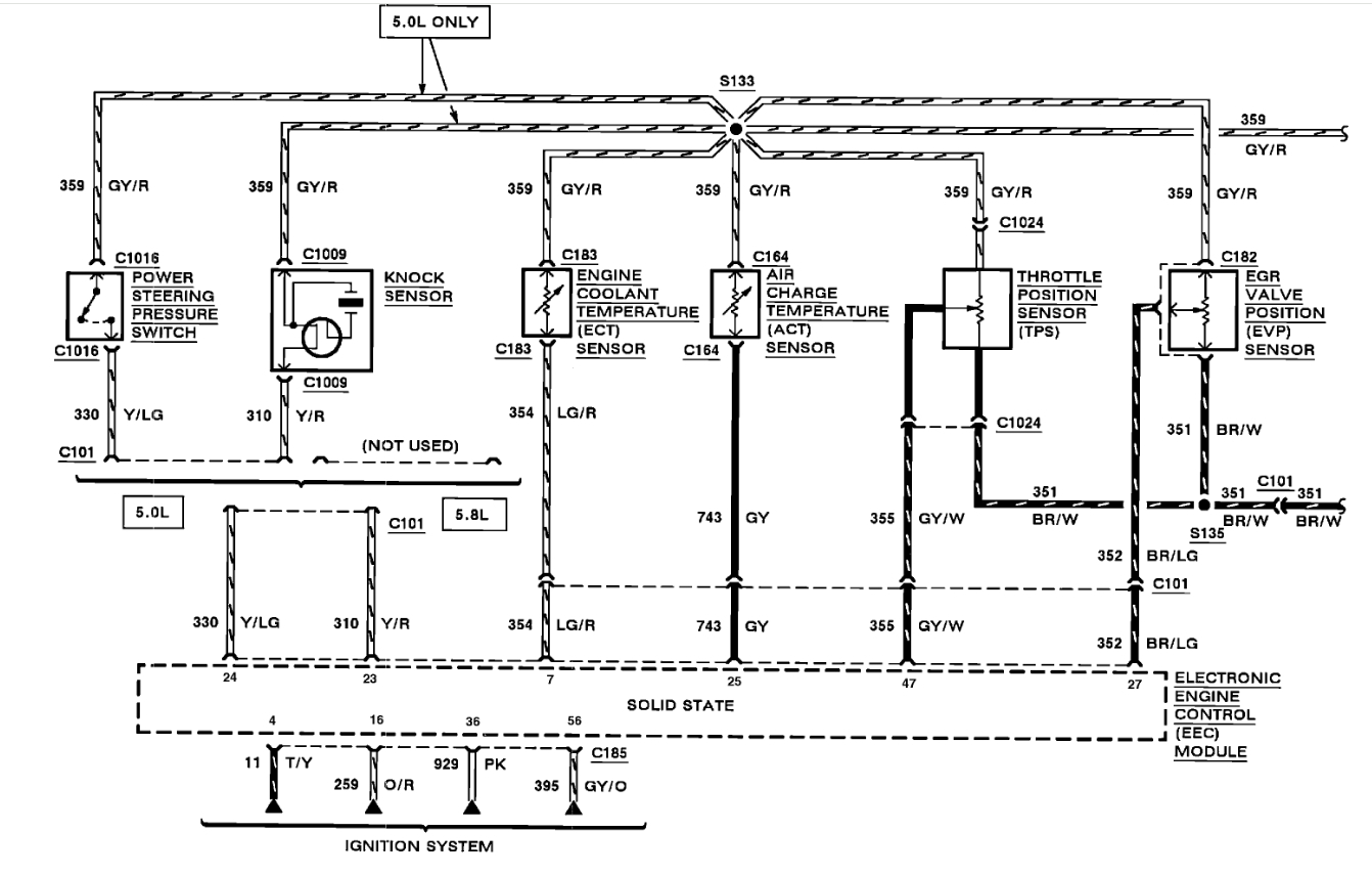
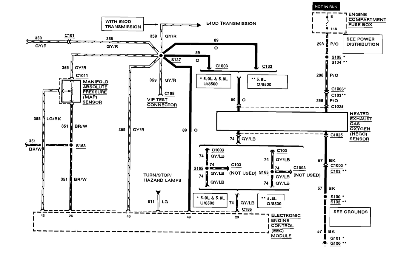
Wednesday, February 26th, 2025 AT 7:35 PM
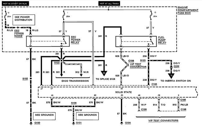
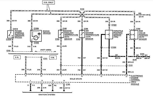
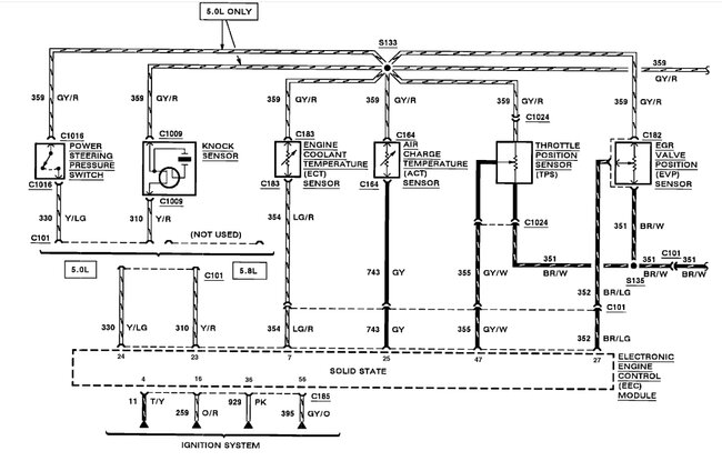
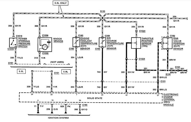
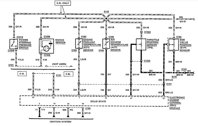
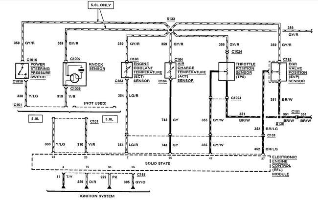
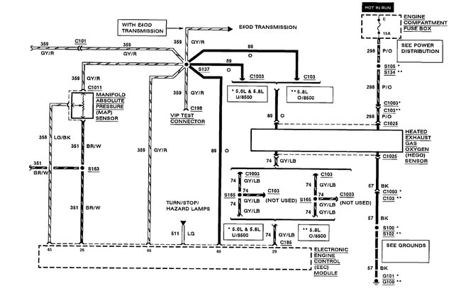
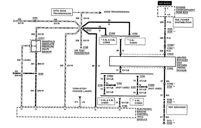
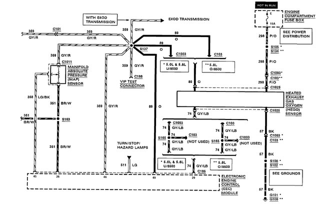
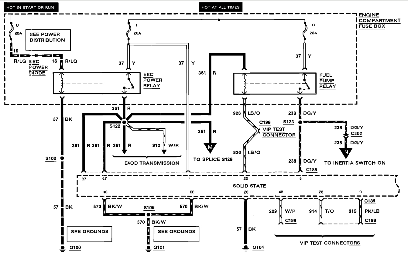
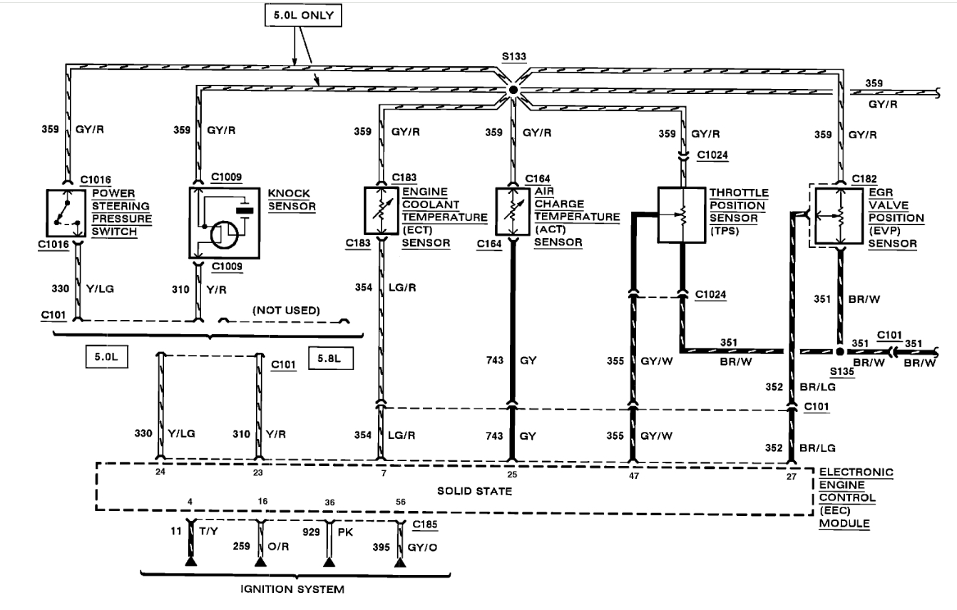
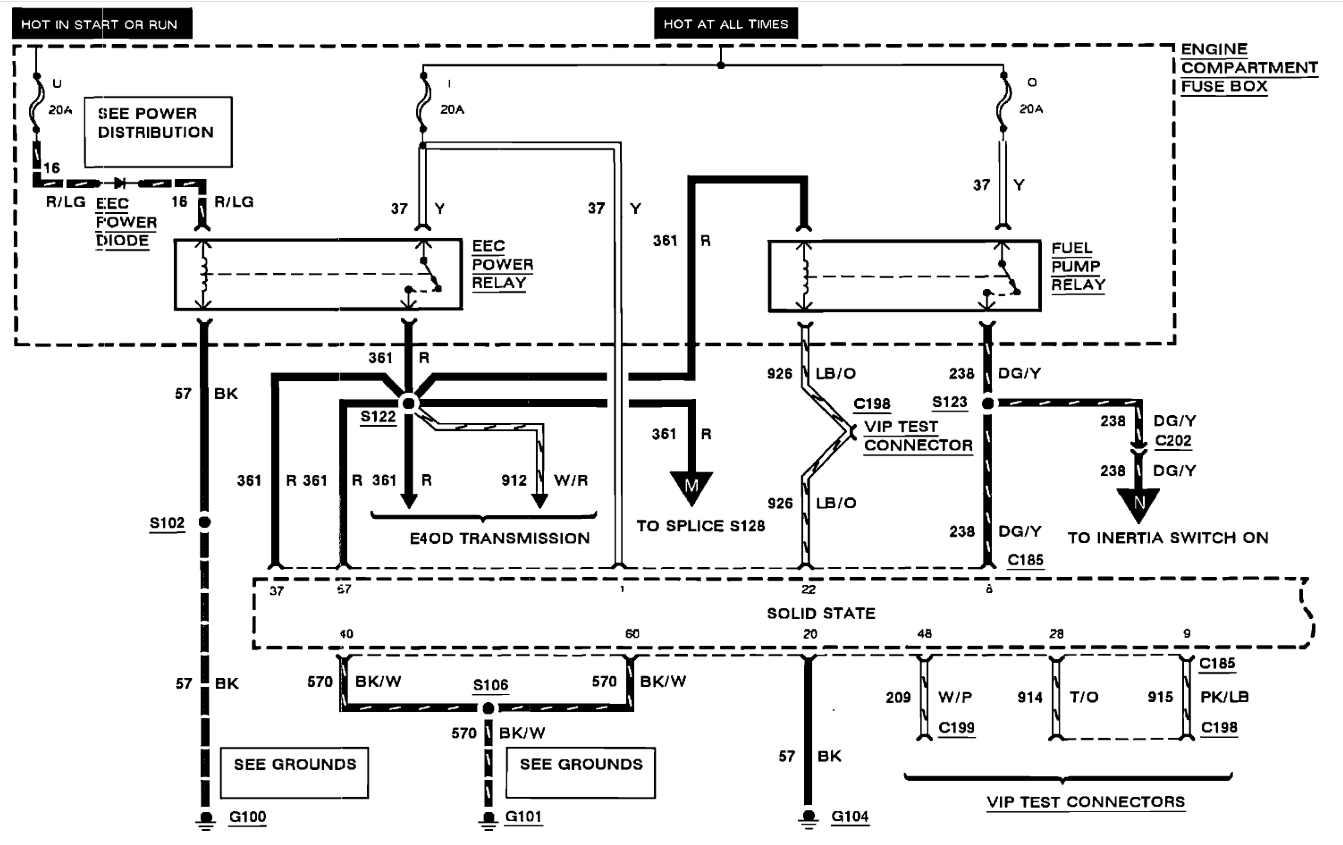
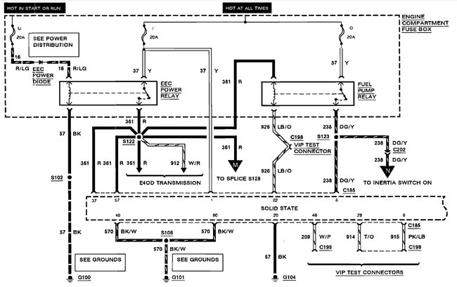
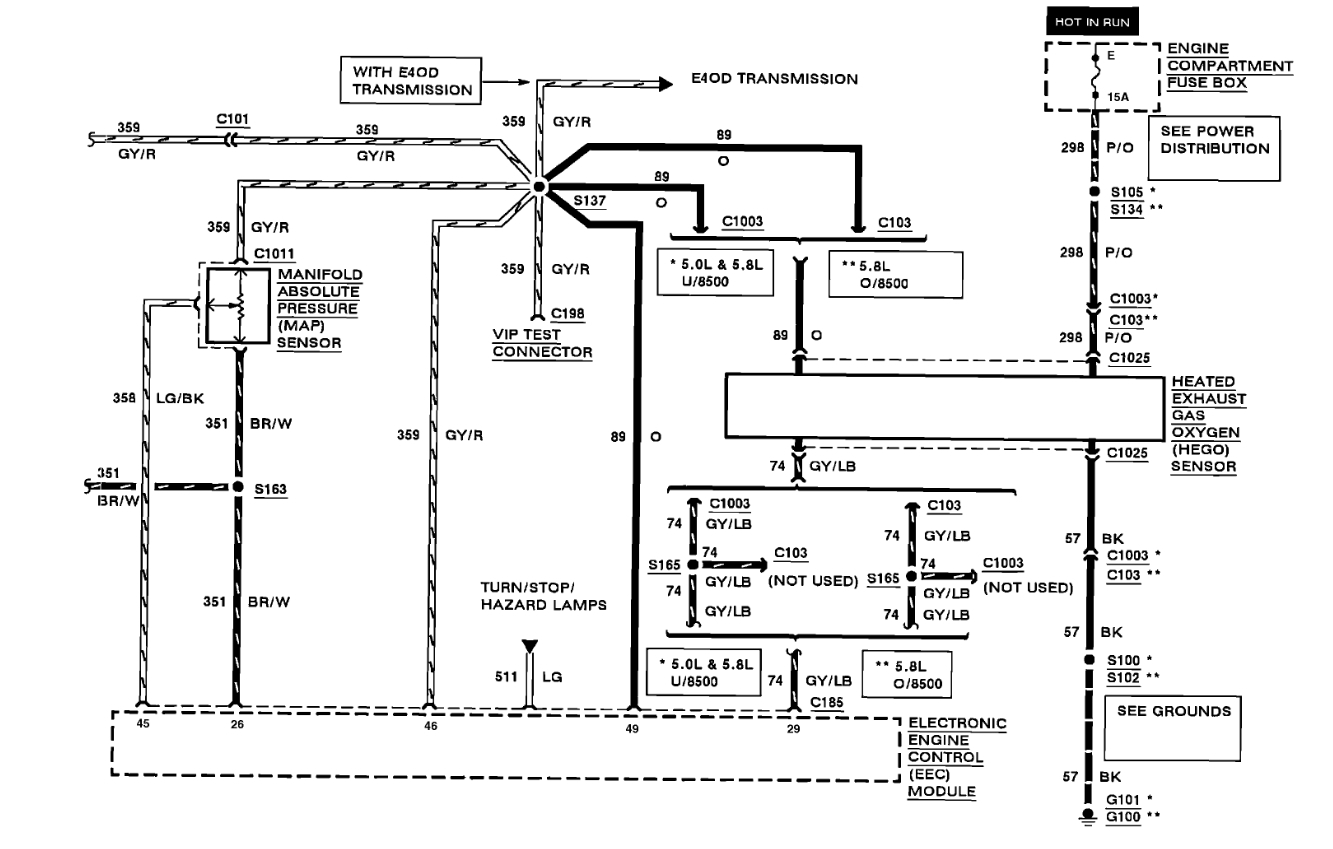
Vehicle was sitting for 5 years, replaced both front and rear fuel pumps, not getting ground at relay from ECM, during crank. Vehicle will start with starting fluid, but won't start with fuel pump manually turned on, where can I look to find what's causing ECM to not provide ground?






